MODE D'EMPLOI Slim - Universal - Family+ - MIX AEG
Notice d-installation et d'utilisation
Adoucisseur d'eau
AEG Slim (AEG 14)
AEG Universal (AEG 22)
AEG Family+ (AEG 26)
AEG Mix (AEG 17R)

Sommaire
- Les consignes suivantes visent à assurer leur sécurité. Veuillez les dire intégralement et attentivement avant de procéder à l'installation et conservez-les pour pouvoir vous y référer ultérieurement 4
1.1 Explications des symboles 4
1.2 Consignes generales de sécurité 4
-
Reglements 5
-
Caracteristiques de l'appareil 5
3.1 Contenu de la livraison 5
3.2 Plaque signalétique 5
3.3 Accessoires (non fournis avec l'appareil) 5
3.4 Dimensions 6
3.5Vue d'ensemble du produit 7
-
Installation préalable 8
4.1 Outils et pieces nécessaires 8
4.2 En cas de brasage d'un tube en cuivre 8
4.3 En cas d'utilisation d'un tube fileté 8
4.4 En cas d'utilisation d'autres tubes et raccords 8
4.5 Codes de plomberie 8
4.6 Exigences relatives à l'espace d'air 8
4.7 Exigences relatives à l'évacuation de la vanne... 9
4.8 Options de plomberie d'entrée et de sortie 9
4.9 Choisir le lieu d'installation 11
-
Installation 11
5.1 Fermer l'arrivée d'eau 11
5.2 Installer le coude de trop-plein du réservoir de saumure 11
5.3 Mettre l'appareil en place 12
5.4 Monter la plomberie d'entrée et de sortie..... 13
5.5 Raccorder la plomberie d'entrée et de sortie 13
5.6 Mettre à la terre le tube d'eau froide sanitaire. 13
5.7 Installer le tuyau d'évacuation sur la vanne.... 14
5.8 Installer le tube de trop-plein du réservoir de sel 14
5.9 Contrôler la pression afin de détecter les éventuelles fuites 14
5.10 Ajouter de l'eau et du sel dans le bac à sel 14
5.11 Désinfecter l'adoucisseur 15
5.12 Installer et brancher l'alimentation electrique .. 15
5.13Programmer le contrôle 15
5.14 Lancer une recharge 15
5.15 Redemarrer le gallon 15
-
Programmation de l'adoucisseur d'eau.... 16
6.1 Réglage de l'heure actuelle 16
6.2 Réglage de la durée de l'eau 16
6.3 Réglage de l'heure de départ de la (régénération) recharge. 17
6.4 Réglage du niveau de sel 17
6.5 Mémoire en cas de coupure de courant 17
-
Fonctions de commande / options 18
7.1 Recharger immédiatement 18
7.2 Recharger cette nuit 18
7.3 Reglages optionnels 18
7.4 Mise en service de la vanne bypass de mélange 21
- Maintenance 22
8.1 Remplissage de sel 22
8.2 Casser un pont de sel 22
8.3 Nettoyage de l'injecteur et du venturi 22
8.4 Nettoyage du lit de résine 23
8.5 Protégé l'adoucisseur d'eau contre le gel 23
- Élimination des défauts 24
9.1 Dépannage - Contrôles initiaux 24
9.2 Guide de dépannage 25
9.3 Diagnostic électronique automatique 26
9.4 Suppression d'un code d'erreur 26
9.5 Diagnostic électronique lancé manuellement.. 26
9.6 Réinitialisation des réglages d'usine de base 27
9.7 Contrôle manuel préalable de la régénération 28
- Caracteristiques techniques 29
10.1 Données techniques 29
10.2 Schema de cablage 30
- Protection de l'environnement et recyclage 31
1. Explication des symboles et mesures de sécurité
1.1 Explications des symboles
Avertissements
Les mots de signalement des avertissements caractérisent le type et l'importance des conséquences évientuelles si les mesures nécessaires pour éviter le danger ne sont pas respectées.
Les mots de signalement suivants sont définis et peuvent être utilisés dans le present document :
DANGER:
DANGER signale la survenue d'accidents graves à mortels en cas de non respect.
AVERTISSEMENT :
AVERTISSEMENT signale le risque de dommages corporels graves à mortels.
A PRUDENCE :
PRUDENCE signale le risque de dommages corporels légers à moyens.
AVIS:
AVIS signale le risque de dommages matériels.
i
Les informations importantes ne concernant pas de situations à risques pour l'homme ou le matériel sont signalées par le symbole d'info indiqué.
Autres symboles
| Symbole | Signification |
| ► | Etape à suivre |
| → | Renvoi à un autre passage dans le document |
| • | Énumération/Enregistrement dans la liste |
| — | Énumération / Entrée de la liste (2e niveau) |
Tab. 1
1.2 Consignes générales de sécurité
Description générale
Cette notice d'installation s'adresse à l'utilisateur de l'appareil, ainsi qu'aux techniciens qualifiés dans les domaines du gaz, de l'eau, du chauffage et de l'électricité.
Lire et conserver les notices d'utilisation (appareil, régulateur de chauffage, etc.) avant l'utilisation.
Lire les notices d'installation (appareil, etc.) avant l'installation.
Respecter les consignes de sécurité et les averissements.
Respecter les règlements nationaux et locaux en vigueur, ainsi que les règles et les directives techniques.
Documenter tous les travaux effectuels.
Utiliser uniquement une pâté à braser et une soudure sans plomb pour tous les brasages tendres avec pré-enrobage des bords, tels qu'exigés par les règlements nationaux et régionaux.
Faire preuve de prudence lors de la manipulation de l'adoucisseur d'eau. Ne pas leMETTE à l'envers, le laisser tomber ou le poser sur des éléments saillants.
Éviter de l'installer en plein soleil. Une trop fort exposition peut déformer ou endommager ses pièces non métalliques.
L'adoucisseur d'eau nécessite un débit minimum de 11 litres d'eau par minute au niveau de son entrée. La pression maximale admissible de l'eau entrante est de 8,5 bar. Si la pression diurne est supérieure à 5,5 bar, la pression nocturne peut dépasser le niveau maximal. Utiliser un réducteur de pression, si besoin (l'ajout d'un réducteur de pression peut réduire le débit). Si la maison est équipée d'un clapet anti-retour, un vase d'expansion doit être installé conformément aux lois et régles locales.
L'adoucisseur d'eau fonctionne sur une alimentation électrique de 24 V CC, fournie par un bloc d'alimentation à branchement direct (inclus). Veiller à utiliser l'alimentation électrique fournie et à la brancher sur une prise domestique nominale de 220-240 V, 50 Hz, correctement protégée par un dispositif anti-surintensité tel qu'un disjoncteur ou un fusible.
Les apparèils AEG - Traitement de l'eau ne peuvent être utilisés pour traiter des eaux de qualité microbiologique non conforme à la législation ou dont on ne connait pas les caractéristiques. Ne raccordez pas directement votre adoucisseur ou purificateur d'eau à l'eau d'un puits, à l'eau de pluie ou l'eau d'un forage sansTraitement préalable pour la rendre conforme.
Entretien et maintenance
Une entretien et une maintenance régulières assurent un fonctionnement optimal de l'appareil dans le temps. Nous vous recommendons de souscrite à un contrat d'entretien annuel.
Faire réalisier ces travaux exclusivement par une entreprise spécialisée et qualifiée.
Si des défauts de fabrication sont constatés, ne pasmettre en eau ou en fonctionnement.
Si les conditions d'exploitation décrites dans la notice ne sont pas respectées, l'utilisation de l'appareil doit être contrôle par un professionnel qualifié. En cas d'autorisation, le spécialiste définit un catalogue d'exigences pour l'entretien qui tient compte de l'usure et des différentes conditions d'exploitation et correspond aux normes et conditions locales ainsi qu'à l'application.
Toute modification non conforme sur l'appareil ou sur les autres pieces de l'installation peut entraîner des blessures et/ou des dommages matériels.
Faire réaliser ces travaux exclusivement par une entreprise spécialisée et qualifiée.
Ne jamais retirer l'habillage de l'appareil.
N'effectuer aucune modification sur l'appareil ni sur d'autres composants de l'installation.
Sécurité des appareils électriques à usage domestique et utilisations similaires
Pour éviter les risques dus aux apparèils électriques, les prescriptions suivantes s'appliquent conformément à la norme EN 60335-1 :
« Cét apparéil peut être utilisé par des enfants à partir de 8 ans ainsi que par des personnes aux capacités physiques, sensorielles ou mentales réduites ou dénuées d'expérience ou de connaissance, s'ils (si elles) sont correctement surveillée(e)s ou si des instructions relatives à l'utilisation de l' apparéil en toute sécurité leur ont été données et si les risques encourus ont été appréhendés. Les enfants ne doivent pas jouer avec l' apparéil. Le nettoyage et l'entretien ne doivent pas été exécutés par des enfants sans surveillance. »
« Si le raccordement au réseau électrique est endommagé, il doit être remplaced par le fabricant, son service après-venture ou une personne disposant d'une qualification similaire pour éviter tout danger. »
2. Règlements
Pour que l'installation et le fonctionnement du produit soient conformes aux règlements, respecter tous les règlements nationaux et régionaux en vigueur, ainsi que les règles et les directives techniques.
3. Caracteristiques de l'appareil
Dispositifs destinés à l'adoucissement de l'eau par la technologie de l'échange d'ions.
3.1 Contenu de la livraison
- Adoucisseur d'eau
- Notice d'installation et d'utilisation
- Carte de garantie
- Transformateur électriche
- Vanne bypass clipstyle
- Joints toriques
- Clips
Tuyau de purge
- Coude de l'adaptateur
Gaine
Colliers de serrage
- Clip pour cable
Adaptateurs draccordement filte
Lubrifiant
Kit de préfiltration,
Rupture de charge
2flexiblesclipstyle80cm
3.2 Plaque signalétique
La plaque signalétique se situe sur le bord. Pour acceder à la plaque signalétique, le couvercle du réservoir de sel doit être soulevé.
Les informations sur les specifications et le nombre de série de l'appareil sont disponibles dans la zone concernée.
3.3 Accessoires (non fournis avec l'appareil)
Raccordements couples
- Générateur de Chlorinateur
3.4 Dimensions



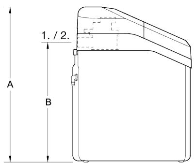
Fig. 1 Adoucisseur d'eau - vue de dessus, de côte et de face
[1] Entreee
[2] Sortie
[A] Hauteur totale
[B] Hauteur des raccordements d'eau
Tab. 2
| Unité | Slim | Universal | Family | Mix |
| | AEG14 | AEG22 | AEG26 | AEG17R |
| Hauteur A | cm | 83,2 | 108,6 |
| Hauteur B | cm | 69,2 | 94,6 |
3.5 Vue d'ensemble du produit

Fig. 2 Vue d'ensemble du produit
[1] Couvercle supérieur
[2] Vanne principale de l'adoucisseur d'eau
[3] Coude de trop-plein du réservoir de saumure
[4] RIM
[5] Bac à sel
[6] Bouteille de résine
[7] Vanne à saumure
[8] Tige du flotteur
[9] Tube de support
[10] Puits à saumure
[11] Module injecteur et venturi
[12] Couvercle du puits à saumure
[13] Couvercle du bac à sel
4. Installation préalable
4.1 Outils et pieces nécessaires
Réunir les outils nécessaires avant de commencer l'installation. Lire et suivre les instructions fournies avec tous les outils énumérés ici.
Tournevis
Metre
Pince
4.2 En cas de brasage d'un tube en cuivre
Coupe-tube
Pate a braser et soudure sans plomb
Chalumeau au propane
Toile émeri, papier de verre ou laine d'acier
Divers raccords filetes pour tubes en cuivre
4.3 En cas d'utilisation d'un tube filtré
Coupe-tube ou scie à métaux
Pate à joints pour tubes
Outil de filetage
Divers raccords filetés pour tubes
4.4 En cas d'utilisation d'autres tubes et raccords
Autres tubes et raccords adaptés à l'approvisionnement en eau potable, conformément aux exigences du fabricant du système de tuyauterie et des règles et/ou arrêtés locaux.
4.5 Codes de plomberie
Toute la plomberie doit être réalisée en accord avec les règles nationales et locales en matière de plomberie.
4.6 Exigences relatives à l'espace d'air
Une évacuation est nécessaire pour l'eau de régénération (voir Fig. 3). Il est préférible d'utiliser une évacuation au sol, à proximé de l'adoucisseur d'eau.
Un bac à laver, une colonne montante, etc. sont d'autres options d'évacuation. Bien fixer le tuyau d'évacuation au connecteur d'évacuation de la vanne. Laisser un espace d'air de 4 cm entre l'extrémité du tuyau et l'évacuation.
Cet espace est nécessaire pour empêcher le refoulement des eaux usées dans l'adoucisseur d'eau. Ne pas placer l'extrémité du tuyau d'évacuation dans l'évacuation.
Raccordez le tuyau d'évacuation de régénération à une évacuation équipée d'un siphon (cf. étape suivante).

Le tuyau d'évacuation permet d'évacuer les eaux usées après régénération de l'appareil. Cette évacuation se fait sous pression. Fixez correctement le tuyau afin d'éviter les risques d'inondations à l'endroit où est placé l'appareil. L'évacuation se faisant sous pression, vous pouvez monter le tuyau à 2,40m maximum à partir du sol.
Raccorder le tuyau d'évacuation de régénération à l'évacuation
REMARQUE: si cette étape n'est pas respectée, l'installation de l'appareil sera jugée non conforme.
- Prenez la piece suivante :

- Insérez et collez la rupture de charge dans votre système d'évacuation (diamètre extérieur 40mm).
- Insérez le tuyau d'évacuation de régénération sur la partie grise de la rupture de charge. L'installation de cette piece est nécessaire pour éviter le refoulement de l'évacuation ainsi que le développement de bacteriés.
Ne placez jamais l'extrémité du tuyau directement dans l'évacuation.


Un dispositif d'espace d'air spécifique peut etre fournipour fixer les tuyaux d'évacuation et garantir un espedd'air de 4 cm.

Fig. 3
[1] Tuyau de purgege
4.7 Exigences relatives à l'évacuation de la vanne
Mesurer et couper à la longueur requise le tuyau d'évacuation couple (inclus), puis l'instructor comme indiqué dans la Fig. 4.
AVIS:
Éviter les longueurs de tuyau d'évacuation supérieures à 9mètres. Éviter d'élever le tuyau à plus de 2,5 mètres de hauteur. Veiller à ce que la conduite d'évacuation de la vanne soit aussi courte et directe que possible.

Fig. 4
[1] Barbelures pour tubage de 9,5 mm de diamètre nominal
[2] Tuyau de purgege
[3] Collier de serrage
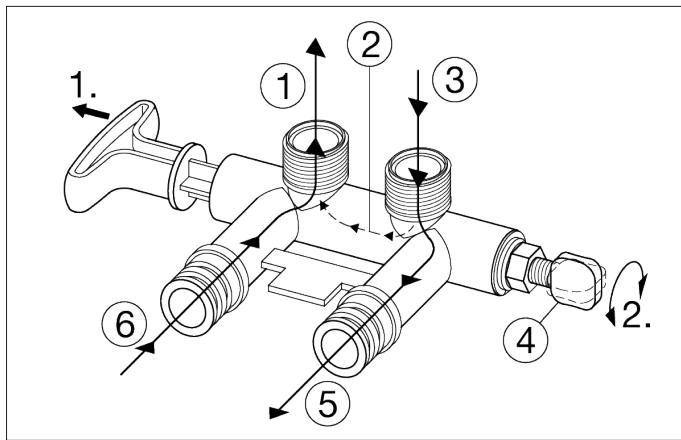
4.8 Options de plomberie d'entrée et de sortie
Installer toujours une seule vanne bypass (fournie), comme indiquedans la Fig.5, ou, le cas échéant, des pieces pour un système à 3 vannes bypass (non incluses) peuvent être achetées et montées, comme indiquédans la Fig.6. Les vannes bypass permettent de couper l'eau de l'adoucisseur pour assurer l'entretien si nécessaire, mais d'avoir always du l'eau dans les conduites de la maison.
Les raccords de tuyauterie doivent etre de 3 / 4'' minimum.
Utiliser l'un des éléments ci-dessous :
Tube en cuivre
Tube filéte
Tube en PER (polyéthylène réticulé)
Tube en plastique CPVC (polychlorure de vinyle surchloré)
Autre tube homologué pour l'utilisation avec de l'eau potable
En cas d'une utilisation anormale de l'appareil telle que mentionnée ci-dessus, les garanties ne pourront s'appliquer
AVERAGEMENT:
Dommages aux adaptateurs et à la vanne bypass!
Ne pas souder lorsque la plomberie est fixée à des adaptateurs d'installation et à une vanne bypass simple. La chaleur du brasage endommagera les adaptateurs et le bypass.
Fig. 5

1. Tirer pour le mode « Service » (« Maintenance ») (eau adoucie)
2. Enclencher pour le mode « Bypass »

Fig. 6
[1] Vanne bypass
[2] Vanne d'entrée
[3] Vers l'adoucisseur d'eau
[4]Depuis l'adoucisseur d'eau
[5] Vanne d'évacuation

Fig. 7 Vue d'ensemble d'une installation standard
[1] Clips
[2] Sortie
[3] Tube ou tube flexible de raccordement
[4] Vanne bypass simple
[5] Joint torque lubricité
[6] Entrée
[7] Coude d'évacuation du trop-plain
[8] Tube de trop-plein
[9] Évacuation au sol
[10] Tuyau d'évacuation de la vanne
[11] Coude d'évacuation de la vanne
[12] Vanne principale de l'adoucisseur d'eau
[13] Eau calcaire
[14] Vers les robinets extérieurs
[15] Eau traitée
[16] Tube de sortie
[17] Tube d'entrée
AVERAGEMENT:
Ne pas raccarder le tuyau d'évacuation de la vanne de la vanne de l'adoucisseur d'eau au tube de trop-plein du réservoir de sel.
AVIS:
Voir la section « Exigences relatives à l'espace d'air » dans le chapitre 4.
Un dispositif vide d'air ou Airgap spécifique peut etre utilise pour fixer les tuyaux d'évacuation et garantir un espace d'air de 4 cm.
4.9 Choisir le lieu d'installation
Exigences relatives à l'emplacement
Respecter les informations suivantes lors duchiox de l'emplacement d'installation de l'adoucisseur d'eau.
Cet apparéil est destiné à être installé à l'intérieur. Veiller à installer l' apparéil dans des conditions d'environnement sécurisées.
Ne pas placer l'adoucisseur d'eau dans un endroit soumis au gel. Ne pas essayer de Traitser I'eau a plus de 49^ .Le gel ou les dommages causés par I'eau chaude annulent la garantie.
Pourtraiter toutle eau de la maison,installer l'adoucisseur d'eau pres de l'entrée d'eau et en amont de tous les autres raccords de plomberie, sauf les conduites d'eau extérieures. Les robinets extérieurs doivent rester sur I'eau calcaire pour eviter de gaspiller I'eau traitée et le sel.
- Une évacuation à proximé est nécessaire pour éliminer l'eau de décharge (évacuée) de la régénération. Utiliser une évacuation au sol, un bac à laver, un faisard, une colonne montante ou d'autres options (consulter les régles locales). Voir Fig. 3 et 4.
Prevoir àproximate une prise électrique de 220-240 V, 50Hz ,conformé auxregles nationales et locales.
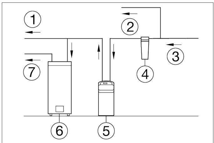
Toujours installer l'adoucisseur d'eau entre l'entrée d'eau et le ballon. Tout autre équipement de traitement de l'eau doit être installé entre l'entrée d'eau et l'adoucisseur d'eau (voir Fig. 8 ci-dessous).

Fig. 8 Ordre approprié pour l'installation de l'équipement de traitement d'eau
[1] Eau froide vers la maison
[2] Eau non traitée vers les robinets extérieurs
[3] Entrée principale de l'approvisionnement en eau
[4] Filtre à séductents en option
[5] Adoucisseur d'eau
[6] Ballon
[7] Eau chaude vers la maison
5. Installation
Chaque installation est spécifique. La liste de contrôle suivante décrit la procédure d'installation standard.
- Fermer l'arrivée d'eau (vanne)
- Installer le coude de trop-plein du réservoir de saumure
- Mettre l'appareil en place
- Monter la plomberie d'entrée et de sortie
- Raccorder la plomberie d'entrée et de sortie
- Mettre à la terre tuyau d'évacuation
- Installer le tuyau d'évacuation sur la vanne
- Installer le tuyau du trop-plein du bac à sel
- Contrôler la pression afin de détecter les évventuelles fuites
- Ajouter de l'eau et du sel dans le bac à sel
- Désinfecter l'adoucisseur
- Installer et brancher l'alimentation électrique
- Programmation de la platine électronique
- Lancer une régénération
- Redemarrer le balloon
5.1 Fermer l'arrivée d'eau
- Fermer la vanne principal d'approvisionnement en eau situé pres du compteur d'eau.
- Couper l'alimentation électrique ou l'approvisionnement en combustible sur le gallon.
- Ouvrir tous les robinets pour évacuer toute l'eau des conduites de la maison.
AVIS:
Veiller à ne pas vidanger l'eau du ballon, car cela pourrait endommager ses éléments.
5.2 Installer le coude de trop-plein du réservoir de saumure
- Installer le coude et la gaine de trop-plein du réservoir de saumure dans l'orifice de 2 cm de diamètre à l'arrière de la paroi latérale du réservoir de sel.
AVIS :
Le coude de débordement du réservoir de saumure peut recevoir un tube de 1,25 cm ou de 0,95 cm de diamètre nominal.
5.3 Mettre l'appareil en place
- Déplacer l'adoucisseur d'eau à l'endetroit souhaité. Le poser sur une surface plane. Si nécessaire, placer l'adoucisseur d'eau sur une section de contreplaqué d'une épaisseur minimale de 2 cm. Placer ensuite des cales sous le contreplaqué pour niveler l'adoucisseur d'eau (voir Fig. 9).
i
Ne pas placer les cales directement sous le bac à sel.
Le poids du réservoir, lorsqu'il est rempli d'eau et de sel, peut cause la rupture du réservoir au niveau d'une cale.
- Vérifier visuellement la présence de saletés au niveau des orifices d'entrée et de sortie de la vanne de l'adoucisseur d'eau, puis les retarder.
- Vérifier que le module de la turbine tourne librement dans l'orifice de « sortie » de la vanne.
- Si cela n'est pas déjà fait, appliquer une légère couche deGRAISSÉ de silicone sur les joints toriques de la vanne bypass simple.
- Pousser la vanne bypass simple dans la vanne de l'adoucisseur aussi loin que possible. Fixer les deux grands clips de maintien (entree et sortie), du haut vers le bas, comme indiquedans les Fig. 10 et 11.
i
Vérifier que les clips s'enclenchent bien pour que la vanne bypass simple ne puisse pas sortir.

Fig. 9 Mise à niveau de l'appareil

Fig. 11 Montage correct du clip
[1] Clip
[2] Diamètre extérieur de la rainure du clip sur la vanne bypass simple
[3] Diamètre extérieur de l'entrée et la sortie de la vanne de l'adoucisseur d'eau
i
Veiller à ce que les 3 languettes du clip passent par les orifices correspondants au niveau de l'entrée ou de la sortie de la vanne de l'adoucisseur d'eau, et qu'elles s'insèrement complètement dans la rainure de la vanne bypass simple. Vérifier que les languettes sont correctement placées.
5.4 Monter la plomberie d'entrée et de sortie
Mesurer, couper et installer sans serrer les tubes et les raccords de la conduite d'eau principale jusqu'àux orifices d'entrée et de sortie de la vanne bypass de l'adoucisseur d'eau. Veiller à ce que les raccords soient bien serrés et les tubes bien alignés et droits.
Veiller à ce que le tube d'alimentation en eau calcaire aboutisse au niveau de l'entrée de la vanne de l'adoucisseur d'eau.
AVIS :
L'entrée et la sortie sont marquées sur la vanne de l'adoucisseur d'eau. Tracer le sens de l'écoulement de l'eau pour vérifier que l'eau calcaire est bien au niveau de l'entrée.
i
Veiller à bien ajuster, aligner et soutenir toute la plomberie pour éviter d'exercer une pression sur l'entrée et la sortie de la vanne de l'adoucisseur d'eau. Une contrainte excessive due à une plomberie mal alignée ou non soutenue peut endommager la vanne.
5.5 Raccorder la plomberie d'entrée et de sortie
Compléter la plomberie du type de tube au niveau de l'entrée et de la sortie, comme décrit ci-dessous :
Cuivre brasé
- Nettoyer soigneusement et appliquer la pâte à braser sur tous les joints.
- Effectuer tous les brasages.
AVIS :
Ne pas souder lorsque la plomberie est fixée à des adaptateurs d'installation et à une vanne bypass simple. La chaleur du brasage endommagera les adaptateurs et la vanne.
Tube filete
- Appliquer de la pâte à joints pour tubes ou du ruban Teflon® sur tous les filetages mâles des tubes.
- Serrer tous les raccords filetés et effectuer tous les brasages.
Tube en plastique CPVC (polychlorure de vinyle surchloré)
- Nettoyer, apprêter et renforcer tous les joints, en suivant les instructions du fabricant fournies avec les tubes et les raccords en plastique.
Autres tubes, y compris en PER (polyéthylène réticulé)
- Suivre les instructions du fabricant du système de tuyauterie lors de l'utilisation d'autres tubes homologués pour l'eau potable.
- Fixer des colliers de mise à la terre sur les tubes métalliques.
5.6 Mettre à la terre le tube d'eau froide sanitaire
A PRUDENCE :
La conduite d'eau froide de la maison (en métal uniquely) est souvent utilisée comme prise de terre pour le système électrique de la maison. Le type d'installation à 3 vannes bypass, représenté dans la Fig. 6, permet de garantir la continuity de la mise à la terre. En cas d'utilisation d'une vanne bypass en plastique au niveau de l'appareil, la continuity est compromise.
Pour restaurer la mise à la terre, procéder comme suit :
Installer un fil de cuivre de calibre 4 (AWG) sur la section retiree de la conduite d'eau principale, en le fixant solidement aux deux extrémités (voir Fig. 12) - pièces non incluses.
AVIS:
Vérifier les régles locales en matière de plomberie et d'électricité pour une installation correcte du cable de terre. L'installation doit s'y conformer.

Fig. 12
[1] Câble de terre
[2] Collier
5.7 Installer le tuyau d'évacuation sur la vanne
AVIS:
Voir les options d'évacuation de la vanne dans le chapitre 4.
1. Mesurer, couper à la longueur nécessaire et raccorder la conduite d'évacuation de 9,5 cm (fournie) au raccord d'évacuation de la vanne de l'adoucisseur d'eau. Utiliser un collier de serrage pour maintainir le tube en place.
i
Si les règles exigent une conduite d'évacuation rigide, voir la section « Exigences relatives à l'évacuation de la vanne » à la page 8.
2 Faire passer le tuyau d'évacuation ou le tube en cuivre dans l'évacuation au sol. Fixer le tuyau d'évacuation. Cela permet d'éviter le « fouettement » lors des régénérations. Veiller à prévoir un espace d'air de 4 cm minimum pour empêcher un évientuel refoulement des eaux usées. Voir la section « Exigences relatives à l'espace d'air » à la page 8.
AVIS:
Outre une évacuation au sol, il est possible d'utiliser un bac à laver ou une colonne montante comme point d'évacuation ajustat pour ce tube. Eviter les longs trajets de tuyaux d'évacuation, ou d'élever le tube à plus de 2,5 mètres de hauteur.
5.8 Installer le tube de trop-plein du réservoir de sel
- Mesurer, couper à la longueur nécessaire et raccorder la conduite d'évacuation de 9,5 cm (fournie) au coude de trop-plein du réservoir de sel, puis la fixer à l'aide d'un collier de serrage.
- Acheminer le tube jusqu'à l'évacuation au sol, ou tout autre point d'évacuation approprié, qui n'est pas plus haut que le raccord d'évacuation du réservoir de sel (il s'agit d'une évacuation par gravité). Si le réservoir est trop plein, l'excedent d'eau s'écoule vers le point d'évacuation. Couper la conduite d'évacuation à la longueur voulue et la faire passer soigneusement ailleurs.
i
Pour garantir le fonctionnement correct de l'adoucisseur d'eau, ne pas raccorder le tuyau d'évacuation de la vanne de l'adoucisseur d'eau de la section 5.7 au tube de tropplein du réservoir de sel.
5.9 Contrôler la pression afin de détecter les évventuelles fuites
Pour purger l'air dans l'adoucisseur d'eau et le système de plomberie, suivre les étapes suivantes dans l'ordre exact :
- Ouvrir complètement deux robinets d'eau froide adoucie ou plus à proximé de l'adoucisseur d'eau, situés en aval de ce dernier.
- Placer la vanne bypass simple ou le bypass à 3 vannes sur la position « Bypass ». Voir Figures 5 et 6 de la section 4 « Installation préalable »
- Ouvrir complètement la vanne principal d'approvisionnement en eau. Faire couler l'eau jusqu'à ce que les robinets ouverts produit un début régulier, sans bulles d'air.
-
Placer la ou les vannes bypass en position « Service » ou eau adoucie exactement comme suit :
-
Vanne bypass simple : déplacer lentement la tige du clapet sur la position « Service », en faisant plusieurs pauses pour permettre à l'adoucisseur de se replir d'eau.
-
Bypass à 3 vannes : fermer complètement la vanne bypass et ouvrir la soupape d'échéppement. Ouvrir lentement la soupape d'admission, en faisant plusieurs pauses pour permettre à l'adoucisseur de se replir d'eau.
-
ÀpRES environ trois minutes, ouvrir un robinet d'eau chaude jusqu'à ce que le débit soit régulier et qu'il n'y ait plus de bulles d'air, puis fermer ce robinet.
- Couper tous les robinets d'eau froide et vérifier l'absence de fuites au niveau des raccords de plomberie effectués.
5.10 Ajouter de l'eau et du sel dans le bac à sel
- À l'aide d'un récipient, ajouter environ 10 litres d'eau propre dans le bac à sel.
- Ajouter du sel dans le bac à sel de l'adoucisseur d'eau.
AVIS:
Pour en savoir plus sur le sel, voir la section « Remplissage de sel » dans le chapitre 8.
5.11 Désinfecter l'adoucisseur
À l'usine, il est veillé à ce que l'appareil soit propre et conforme aux normes sanitaires. Les matériaux utilisés pour fabriquer l'appareil n'infecteront ni ne contamineront votre approvisionnement en eau, et ne favoriseront ni la formation ni la croissance de bactéries. Cependant, pendant le transport, le stockage, l'st installation et le fonctionnement, des bactéries peuvent s'introduire dans l'appareil. Par conséquent, il estuggéré de le désinfecter comme suit1) lors de son installation.
- Ouvrir le couvercle de l'orifice à sel, restirer le couvercle du puits de saumure et verser environ 50 cm3 d'eau de javel domestique dans le puits de saumure de l'adoucisseur d'eau. Remettre en place le couvercle du puits de saumure.
- Vérifier que la ou les vannes bypass sont sur la position « Service »
- La procédure de désinfection sera terminée lorsque le premier cycle sera lancé et que la solution de désinfection sera evacuée de l'adoucisseur d'eau.
5.12 Installer et brancher l'alimentation électrique
Lors de l'installation, le câblage de l'adoucisseur d'eau peut être déplaced ou secoué.
AVIS:
Veiller à ce que tous les connecteurs de fils conducteurs soient solidement fixés à l'arrière du tableau électronique (voir Fig. 47) et vérifier que tout le câblage est éloigné de la zone des engrenages et du moteur de la soupape qui tourne pendant les régénérations.
- Retirer l'alimentation électrique de son emballage et brancher la fiche modulaire appropriée.
- À l'autre extrémité des fils se trouvent deux petits connecteurs. Les brancher sur le faisceau de câbles d'alimentation provenant de l'arrête du tableau de contrôle électronique.
- Brancher l'alimentation électrique dans une prise de courant qui n'est pas contrôleé par un interrupteur et qui est homologué par les règles locales. L'appareil fonctionne sur 24 V CC. Ne pas raccorder l'appareil sans alimentation électrique.
5.13 Programmer le contrôleur
- Achever les étapes de programmation décrites dans le chapitre 6.
1) Recommandé par l'Association pour la qualité de l'eau. Sur certains approvisionnements en eau, l'appareil peut devoir être désinfecté périodiquement.
5.14 Lancer une recharge
- Appuyer sur la touche REGENERATION (RÉGÉNÉRATION) et la maintainir enforcée pendant 3 secondes, jusqu'à ce que le message « RECHARGE NOW» (« RECHARGER MAINTENANT ») commence à clignoter à l'écran. Cette recharge aspire l'eau de javel désinfectante dans et à travers l'appareil. L'air restant dans l'appareil est purgé vers l'évacuation.
- Une fois la recharge terminée, ouvrir complètement un robinet d'eau froide, en aval de l'adoucisseur, et laisser s'écouler 190 litres d'eau dans le système. Cette opération doit durer au moins 20 minutes. Fermer le robinet.
5.15 Redémarrer le gallon
- Activer l'alimentation électrique ou l'approvisionnement en combustible du gallon et rallumer la veilleuse, le cas échéant.
AVIS:
Le ballon se remplit d'eau calcaire et, au fur et à mesure que de l'eau chaude est utilisée, il se remplit d'eau traitée. En quelques jours, l'eau chaude sera entièrement traitée. Pour-disposer immédiatement d'une eau chaude 100% traitée, il faut attendre la fin de la première recharge (chapitre 5.14).Vidanger ensuite le ballon (en suivant les instructions relatives) jusqu'à ce que l'eau soit froide.
6. Programmation de l'adoucisseur d'eau

Fig. 13
Lorsque le transformateur est branché, un code de modulo et un numero de test (exemple : J2.0) clignotent sur l'affichage du panneau avant (voir Fig. 14).
Par la suite, « 12:00 » et les mots « SET TIME » (régler l'heure) commence à clignoter.
REMARQUE: Si « - - - - » apparaît sur l'écran, appuyez sur la touche ▲ Hautou ▼ Bas jusqu'à ce que le code de modulo (voir tableau ci-dessous) s'affiche sur l'écran. Appuyez ensuite sur le bouton OK pour régler et modifier l'affichage clignotant « SET TIME » (régler l'heure).
Tab. 3
| Modèle | Code |
| AEG Slim | AE14 |
| AEG Universal | AE22 |
| AEG Family | AE26 |
| AEG Mix | AE17r |

Fig. 14
6.1 Réglage de l'heure actuelle
Si les mots « SET TIME » (régler l'heure) n'apparaissent pas à l'écran, appuyez plusieurs fois sur la touche OK jusqu'à ce que ces mots apparaissent.
- Appuyez sur le bouton ▲ Hautou▼ Bas pour régler l'heure. Le bouton Haut permet de faire avancer l'affichage, le bouton Bas réinitialise l'heure.
REMARQUE: Appuyez sur les boutons et relâchez-les rapidement pour faire avancer l'affichage lentement. Maintenez les boutons enforcés pour une avance rapide.


Fig. 15
- Lorsque la bonne heures est affichée, appuyez sur le bouton OK; l'écran « Hardness » (dureté) apparait alors.
6.2 Réglage de la durée de l'eau
Une fois l'étape précédente terminée, les mots « SET HARDNESS » (régler la durée) apparaissent à l'écran. Sinon, appuyez plusieurs fois sur le bouton OK jusqu'à ce que ces mots apparaissent.

Fig. 16
- Appuyez sur le bouton ▲ Haut ou ▼ Bas pour afficher la durée de votre approvisionnement en eau en grains par gallon. La valeur par défaut est 25. Pour les autres unités, voir le tableau ci-dessous.
Tab. 4
| Unité de durété | Conversions |
| Degrés allemands (°dH) | gpg = °dH x 1,043 |
| °dH = gpg x 0,959 |
| Degrés français (°f) | gpg = °f x 0,584 |
| °f = gpg x 1,712 |
| Parties par million (ppm) | gpg = ppm x 0,0584 |
| ppm = gpg x 17,12 |
REMARQUE: Si vous approvisionnement en eau contient du fer,ompensez en l'ajoutant à la valeur de la durée de l'eau.Par exemple,supposons que votre alimentation en eau ait une durée de 20 gpg et contienne 2 ppm de fer.Ajoutez 5 à la valeur de la durée pour 1 ppm de fer.Dans cet exemple,vous devriez utiliser 30 comme valeur de durée.
Dureté 20 gpg Fer 2 ppm x 5 = 10 +10 (fois) DURETE DE 30
- Une fois le réglage de la durée de l'eau terminé, appuyez sur le bouton OK ; l'écran affiche alors « Set Recharge Time » (régler l'heure de recharge).
6.3 Réglage de l'heure de départ de la (régénération) recharge
Une fois l'étape précédente terminée, les mots « SET RECHARGE TIME » (régler l'heure de recharge) apparaissent à l'écran. Sinon, appuyez plusieurs fois sur le bouton OK jusqu'à ce que ces mots apparaissent.

Fig. 17
- L'heure de recharge préréglée est 02:00. Il s'agit généralement d'un moment de la journée où aucune eau domestique n'est consommée. L'eau dure contourera l'adoucisseur si le menage puise de l'eau pendant le cycle de recharge. Si vous souhaitez modifier l'heure de recharge, appuyez sur le bouton ▲ Haut ou ▼ Bas pour modifier l'heure par incréements d'une heures.
- Si l'heure de début de recharge souhaitation apparaît, appuyez sur le bouton OK ; l'écran affiche alors « Set Salt Level » (régler le niveau de sel).
6.4 Réglage du niveau de sel
L'adoucisseur d'eau dispose d'un voyant qui indique un faible niveau de sel pour vous rappeler de replir le bac à sel.
REMARQUE : Vous doivent ajuster le niveau de sel chaque fois que du sel est versé dans l'adoucisseur d'eau.
Pour régler ce système de surveillance :
Une fois l' étape précédente terminée, les mots « SET SALT LEVEL » (régler le niveau de sel) apparaissent à l'écran. Sinon, appuyez plusieurs fois sur le bouton OK jusqu'à ce que ces mots apparaissent.
-
Soulevez la trappe à Sel et comprendez le niveau de sel dans le bac.
-
L'autocollant de niveau de sel jaune sur le bac à sel régénérant à l'intérieur du bac affiche des chiffres de 0 à 8 (voir Fig. 18). Regardez le chiffre affché juste au-dessus du niveau de sel ou le plus proche du niveau de sel.

Fig. 18
- Appuyez sur les boutons ▲ Hautou ▼ Bas pour régler le niveau de sel de façon à ce qu'il corresponde au chiffre sur l'autocollant. L'affichage « LOW SALT » (faible niveau de sel) clignote en cas de niveau 2 ou inférieur. Si vous souhaitez désactiver la surveillance du sel, appuyez sur le bouton
Bas pour atteindre 0 jusqu'à ce que « SALT LEVEL OFF » (niveau de sel désactivié) apparaissé sur l'écran.
- Lorsque le bon niveau de Sel est affiché, appuyez sur le bouton OK; l'affichage revient à l'écran de fonctionnement normal (heure).

Fig. 19
6.5 Mémoire en cas de coupure de courant
Si l'alimentation de l'adoucisseur d'eau tombe en panne, la « mémoire » intégrée au circuit temporel conserve tous les réglages pendant plusieurs heures. Tant qu'il n'y a pas d'électricité, l'affichage est vide et l'adoucisseur d'eau ne se régéné pas. Au retour de l'alimentation, les événements suivants se produit.
Il vous suffit de régler l'heure actuelle lorsque l'affichage clignote. Il vous faut régler à nouveau HARDNESS (dureté) et RECHARGE TIME (heure de recharge) en cas de modification souhaitée. Meme si l'horloge n'est pas réglée correctement après une longue panne de courant, l'adoucisseur fonctionnera toujours comme il se doit pour adoucir votre eau. Cependant, les régénérations peuvent se produit au mauvais moment de la journée jusqu'à ce que vous remettiez l'horloge à la bonne heures.
REMARQUE: Si l'adoucisseur d'eau s'est régéné ré lorsque la panne de courant s'est produit, il terminera alors le cycle.
7. Fonctions de commande / options
7.1 Recharger immédiatement
Dans les moments où la consommation d'eau est supérieure à la normale, par exemple si vous avez des invitations, l'eau traitée pourrait s'épuiser avant la prochaine recharge prévue. Vous voudrez alors peut-être lancer une régénération immédiate. Pour cela, procédez comme suit :
- Appuyez sur la touche RECHARGE (recharger) et maintenez-la enforcée 3 secondes jusqu'à ce que les mots « RECHARGE NOW » (recharger maintainant) clignotent sur l'écran.

Fig. 20 Recharger lieutenant enclenchée
L'adoucisseur passée immidiatement au cycle de replissage de la régénération. « RECHARGE NOW » (recharger maintainant) clignote pendant la régénération. Une fois la régénération terminée (au bout de 2 heures environ), la pleine capacité de traitement de l'eau est rétable.
REMARQUE: Si la fonction de nettoyage est activée, le cycle de régénération normal est precedé d'un rétrolavage et d'un rinçage.
7.2 Recharger cette nuit
Si vous ne souhaitez pas démarrer une recharge immédiate, mais à l'heure de début de recharge prédéfinie suivante, procédez comme suit pour planifier une recharge :
- Appuyez sur le bouton RECHARGE et relâché (ne le maintainez pas enforcé).
RECHARGE TONIGHT

Fig. 21 Recharger cette nuit enclenchée
Les mots « RECHARGE TONIGHT » (recharger cette nuit) clignotent à l'écran et l'adoucisseur se recharge à l'heure de recharge prédéfinie suivante (si vous choisissez d'internompre la régénération avant qu'elle ne commence, appuyez à nouveau sur la touche RECHARGE. « RECHARGE TONIGHT » (recharger cette nuit)
disparaît de l'écran. Pendant la régénération, les mots « RECHARGE NOW » (recharger maintainant) clignotent à l'écran. Une fois la régénération terminée, la pleine capacité de traitement de l'eau est rétable.
7.3 Réglages optionnels
Efficacité sel
- Fonction nettoyage
- Fonction nettoyage minutes
- Nombre jours max. Entre les régénérations
- Fonction 97 %
Horloge 12 / 24 heures
- Contre-rinçage et rinçage rapide
Commandepourdeuxieme sortie
- Pour définir l'une de ces options, appuyez sur la touche OK et maintenez-la enforcée pendant 3 secondes jusqu'à ce que « 000 - - » s'affiche à l'écran.

Fig. 22
Appuyez ensuite de nouveau sur OK (sansmaintenir) pourafficher l'un des écrans « Salt Efficiency » (efficacitésel) comme indiqué ci-dessous.

Symbole efficacité
Fig. 23
EFFICACITÉ SEL : Lorsque cette fonction est activée, l'adoucisseur d'eau fonctionne avec une efficacité du sel augmentée. L'adoucisseur peut se recharger plus souvent, en utilisant moins de sel. Cet adoucisseur est livré avec la fonction d'efficacité désactivée.
Utilisez la touche ▲ Haut ou ▼ Bas pour activer et désactiver. Si cette fonction est activée, le symbole d'efficacité s'affiche.
S'affiche lorsqu'el efficacité est activée (« ON »).

Fig. 24
- Appuyez à nouveau sur OK pour afficher l'écran « Set Clean » (régrler le nettoyage).


Fig. 25
NETTOYAGE: Cette fonction est bénéfique pour les approvisionnements en eau qui contiennent du fer et/ou de grandes quantités de dépôts (sable, boue, saleté, etc.). Si elle est activée, un cycle de rétrolavage et un cycle de rincege rapide precedent la série de régénération normale. Cela permet un nettoyage supplémentaire du lit de résine avant la régéeneration avec le sel régénérant. Pour économiser de l'eau, si vous alimentation en eau ne contient ni fer, ni dépôts, assurez-vous que cette fonction est désactivée. La valeur par défaut est désactivée. Utilisez la touche ▲ Haut ou ▼ Bas pour activer et désactiver.
3. Appuyez à nouveau sur OK pour afficher l'écran « Set Clean Time » (régler l'heure de nettoyage).


Fig. 26
FONCTION NETTOYAGE MINUTES: Si vous avez activé la fonction de nettoyage, la durée du cycle de rétrolavage supplémentaire est automatiquement réglée sur 5 minutes. Vous pouvez ajuster cette durée de 1 à 15 minutes. Pour modifier cette durée de cycle, utilisez la touche ▲ Haut pour l'augmenter ou ▼ Bas pour la diminuier. Si vous ne souhaitez pas la modifier, passez à l'étape suivante.
4. Appuyez à nouveau sur OK pour afficher l'écran « Recharge Days » (jours de recharge).


Fig. 27
NOMBRE JOURS MAX. ENTRE LES RÉGÉNERATIONS : La commande électronique détermine automatiquement la fréquence de régénération. Cela offre la meilleure efficacité opérationnelle et, dans la plupart des conditions, cette fonction est conservée dans son mode par défaut. Cependant, vous pouvez définir cette fonction pour
démarrer une régénération après un certain nombre de jours. Vous pouvez le faire si vous souhaitez que l'adoucisseur d'eau se regénère au moins une fois tous les quelques jours pour garder le lit de résine propre. Utilisez la touche ▲ Haut ou▼ Bas pour modifier le nombre de jours (jusqu'à 15). Si vous ne souhaitez pas le modifier, passez à l'étape suivante.
- Appuyez à nouveau sur OK pour afficher l'écran « 97% »


Fig. 28
FONCTION 97% : Avec la fonction 97% , le sel et l'eau peuvent être économisés en régencerant lorsque 97% de la capacité de l'adoucisseur a été utilisée. Si cette fonction est activée, la régénération peut avoir lieu à tout moment (dès que le système a atteint 97% de sa capacité). La valeur par défaut est désactivée. Si vous souhaitez cette fonction, activez-la en appuyant sur la touche p Haut.
- Appuyez à nouveau sur OK pour afficher l'écran « 12 or 24 hr » (12 ou 24 heures).


Fig. 29
HORLOGE 12 ou 24 HEURES : Avec le préréglage de 24 heures, tous les affichages horaires apparaissent au format 24 heures. Si vous souhaitez passer au format 12 heures (de 1h00 à 12h00 du matin et de 1h00 à 12h00 de l'après-midi), appuyez sur la touche ▼ Bas.
- Appuyez à nouveau sur OK pour afficher l'écran « bA- » (réglage heures de rétrolvavage).

Fig. 30
RINÇAGE A CONTRE-COURANT ET RINÇAGE RAPIDE :
Si vous remarquez une eau au goût sale après la régénération, vous devrez peut-être augmenter les durées de rétrolavage et de rincçage rapide. La durée de rétrolavage prédéfinie est de 5 minutes et celle du rincçage rapide est de 2 minutes. Vous pouvez augmenter ou réduire les durées du rétrolavage et du rincçage rapide par incréements de 1 minute.
Si vous souhaitez modifier la durée de rétrolavage, utilisez la touche ▲ Haut ou ▼ Bas pour régler la durée de rétrolavage entre 1 et 30 minutes.* Appuyez ensuite sur OK pour afficher l'écran « Fr- » (réglage rincege rapide).

Fig. 31
Si vous souhaitez modifier la durée du rincege rapide, utilisez la touche Haut ou Bas pour régler la durée de rincege rapide entre 1 et 30 minutes.*

Fig. 32

Tab. 5
| Sélection | Nom | Fonction deuxieme sortie |
| OFF | Off (étéint) | Reste indéfiniment. |
| BP | Dérvation | Activé pendant toute la régénéRATION. |
| CL | Chlore | Activé pendant la phase d'admission de sel régérant de la régénéRATION. |
| FS | Flow Switch (commutateur de débit) | Activé lorsque l'eau s'écoule à travers la turbine. S'éteint 8 secondes après l'accret du débit d'eau. |
| CF | Chemical Feeder (alimentation en produit chimique) | Une fois que le volume d'eau défini est passé à travers la turbine, activation pendant la durée définie (voir l'étape 9 pour régler le volume et la durée). |
| FR | Fast Rinse (rincage rapide) | Activé pendant la phase de rincage rapide de la régénéRATION. |
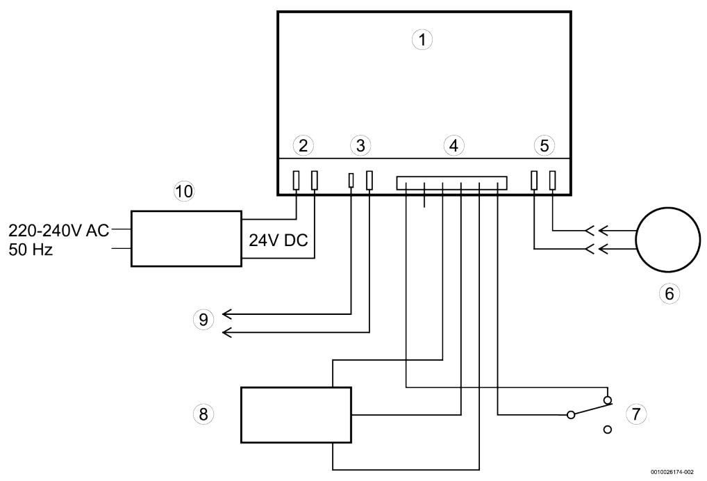
COMMANDE DE DEUXIÈME SORTIE : La deuxième sortie du contrôleur électrique peut être utilisé pour faire fonctionner différents types d'équipements externes tels qu'un générateur de chlore ou une alimentation en produit chimique. Elle fournit une tension continue de 24 V avec un courant jusqu'à 500 mA au niveau de la connexion J4 de la carte électrique (voir schéma page 29). Le tableau en bas à gauche présente les possibilités où la sortie secondaire est activée pendant les différentes phases du cycle d'adoucissement : la valeur par défaut est CL (chlore) (« OFF » pour Lux 9). Si vous souhaitez modifier l'une des autres options, utilisez la touche ▲ Haut ou ▼ Bas pour afficher l'options souhaïée.
- Appuyez sur OK lorsque l'option souhaïée apparaît. Si vous avez sélectionné autre chose que CF (alimentation en produit chimique), vous reviendrez à l'écran de fonctionnement normal (heure). Si vous avez sélectionné CF (alimentation en produit chimique), deux autres régles peuvent être effectuels pour pouvoir actionner l'alimentation en produit chimique.


Fig. 33
VOLUME POUR DÉCLENCHER L'ALIMENTATION EN PRODUIT CHIMIQUE: Si vous avez régle la commande de deuxième sortie sur CF (alimentation en produit chimique), vous doivent régler la quantité d'eau qui doit s'écouler à travers la turbine avant que la deuxième sortie ne soit activée. Pendant l'affichage des écrans de modification, utilisez la touche ▲ Haut ou ▼ Bas pour régler le volume de déclenchement en litres. Appuyez ensuite sur OK pour afficher l'écran ci-dessous.

Fig. 34
DURÉE DE L'ALIMENTATION EN PRODUIT CHIMIQUE : Utilisez la touche p Haut ouq Bas pour régler la durée (en secondes) pendant laquelle la deuxième sortie est activée.
- Appuyez sur OK pour revenir à l'écran de fonctionnement normal (heure).

Fig. 35
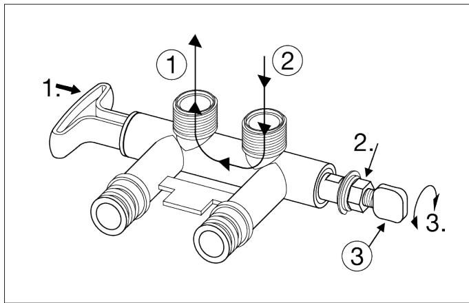
7.4 Mise en service de la vanne bypass de mélange
La vanne bypass de mélange fonctionne comme une vanne bypass standard de type tirer-pousser, mais elle offre la capacité supplémentaire d'ajuster avec précision la durété de l'eau traitée qui sort de l'adoucisseur. Si l'on souhaite obtaining une eau légèrement plus calcaire que celle qui est normalement produit par l'adoucisseur d'eau, cette vanne bypass de mélange peut dévier un petit courant d'eau calcaire avant qu'il entre dans l'adoucisseur d'eau et le mélanger à l'eau adoucie qui en sort. La quantité d'eau deviée est contrôle en tournant un bouton de réglage du mélange situé sur l'embout de la tige du clapet (voir Fig. 36).
- Lorsque la vanne bypass est en position de maintenance (cycle normal de l'adoucisseur), avec la poignée tirée à fond (voir Fig. 36), il est possible d'augmenter la durée de l'eau traitée en tournant le bouton de réglage du mélange dans le sens inverse des aiguilles d'une montre jusqu'à 6 tours à partir de sa position complètement fermée. Tout en régplant ce bouton, tener la poignée de la vanne bypass pour empêcher la tige de tourner.
AVIS:
Ne pas continuer à tourner le bouton dans le sens inverse des aiguilles d'une montre au-delà de 6 tours à partir de la position complètement fermée, car cela finirait par arracher les joints toriques internes de la vis, et de l'eau pourrait s'échapper de la vanne bypass.
- Diminuer la durée de l'eau traitée en tournant le bouton de réglage du mélange dans le sens des aiguilles d'une montre, tout en tenant la poignée bypass. Lorsque le bouton ne tourne plus, l'eau calcaire n'est plus mélangée à l'eau traitée.
- Une fois la dureté souhaïée atteinte, le bouton de réglage peut être bloqué en place en serrant l'écrou hexagonal dans le sens des aiguilles d'une montre sur l'embout à l'aide d'une clé anglaise. Tener la poignée de la vanne bypass pour empêcher la tige de tourner, ou bien utiliser une autre clé pour saisir la tige sur les parties plates entre l'embout et le corps de la vanne bypass. Desserrer l'écrou hexagonal (le tourner dans le sens inverse des aiguilles d'une montre) avant de réajuster la dureté ou de fermer la voie de déviation pour la maintenance (voir l'étape suivante).
- Si l'adoucisseur d'eau doit être entretenu ou débranché de la vanne bypass, le bouton de réglage du mélange doit être tourné à fond dans le sens des aiguilles d'une montre pour fermer la voie de déviation et empêcher l'eau de sécouler depuis l'entrée de la vanne de l'adoucisseur de la vanne bypass.

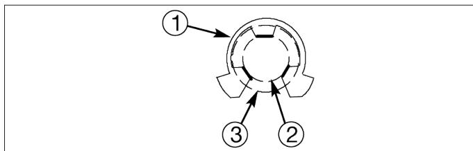
Fig. 36 Vanne bypass sur la position Service
- Tirer la poignée
- Tourner dans le sens inverse des aiguilles d'une montre pour augmenter la durée de l'eau traitée (dans le sens des aiguilles d'une montre pour la diminuer)
[1] Sortie d'eau adoucie
[2] Eau calcaire deviée (contrôlee par le bouton de réglage du mélange)
[3] Entrée d'eau calcaire
[4] Bouton de réglage du mélange
[5] Entrée de la vanne de l'adoucisseur
[6] Sortie de la vanne de l'adoucisseur

Fig. 37 Vanne bypass sur la position Bypass
- Pousser la poignée
- Tourner dans le sens des aiguilles d'une montre pour bloquer le bouton de réglage du mélange (dans le sens inverse des aiguilles d'une montre pour le débloquer)
- En cas d'entretien de l'adoucisseur d'eau, tourner dans le sens des aiguilles d'une montre aussi loin que possible.
[1] Sortie d'eau calcaire
[2] Entrée d'eau calcaire
[3] Bouton de réglage du mélange
8. Maintenance
8.1 Remplissage de sel
De la saumure (sel dissous dans l'eau) est nécessaire à chaque régénération. L'eau nécessaire à la fabrication de la saumure est dosée dans la réserve de sel par le programmateur et la vanne de l'adoucisseur. Si l'adoucisseur d'eau consomme tout le sel avant d'en ajouter davantage, l'eau sera calcaire. Soulever le couvercle du puits à saumure et vérifier le niveau de sel chaqueSEAIMEVeiller a ce que le couvercle du puits a saumure soit bien en place lors de I'ajout de sel.

Dans les zones humides, il est préférible de maintainir le niveau de Sel à moins de la moitié de sa capacité et de le replir plus souvent.
Sel recommandé :
Le sel pour adoucisseur d'eau sous forme de cube, de pastille, de gros sel, etc. est recommandé. Ce type de sel est constitué de cristaux évaporés de haute pureté, parfois formés et pressés en briquettes. Il contient moins de 1% d'impuretés insolubles (non soluble dans l'eau). Les sels mineraux purs et de haute qualité sont acceptables, mais peuvent nécessiter un nettoyage liéquent du réservoir de saumure pour éliminer les résidus de sel colmaté au fond.
Sel non recommende :
Le sel minéral charge en impuretés, les sels en bloc, en granulés, de table, de fonte de la glace ou de fabrication de la glace, etc. ne sont pas recommends.
Sel avec additif de déferrisation :
Certains sels contiennent un additif pour aider l'adoucisseur d'eau à gérer le fer dans l'approvisionnement en eau. Bien que cela puisse aider à maintainir le lit de résine propre, cette peut également libérer des vapeurs corrosives qui affaibliront et raccourciront la durée de vie de certaines pieces électroniques de l'adoucisseur d'eau.
8.2 Casser un pont de sel
Parfois, une croûte dure ou un « pont » de sel se forme dans le puits de saumure. Ce phénomène est généralement dû à une forte humidité ou à un mauvais type de sel. Lorsque le sel forme des Ponts, un espace vide se forme entre l'eau et le sel. Le sel ne se dissout alors pas dans l'eau pour produit de la saumure. Sans saumure, le lit de résine n'est pas rechargedé, et l'eau devient alors calcaire.
Si le réservoir est plein de sel, il est difficile de dire s'il y a un pont de sel. Un pont peut se trouver sous du sel épars. Voici la meilleure façon de vérifier la présence d'un pont de sel : Le sel doit être épars jusqu'au fond du réservoir. Tenir le manche d'un balai ou un outil similaire, jusqu'à toucher l'adoucisseur, comme indiqué dans la Fig. 38. Tracer une marque de crayon sur le manche à 3 à 5 cm sous le bord supérieur. Ensuite, il faut l'enconcer avec précaution dans le sel. Si un corps dur est ressenti avant que la marque du crayon ne coïncide avec la partie supérieurieure, il s'agit très probablement d'un pont de sel. Enconcer délicatement l'outil dans le pont à plusieurs endroits pour le casser.
AVERTISSEMENT :
Dommages sur le réservoir!
Ne pas essayer de briser le pont de sel en frappant sur l'extérieur du réservoir de sel. Cela pourrait en effet endommager le réservoir.

Fig. 38
[1] Sel
[2] Pont de sel
[3] Manche à balai
8.3 Nettoyage de l'injecteur et du venturi
Eteindre l'appareil.
Un injecteur et un venturi propres (voir Fig. 39) sont nécessaires pour que l'adoucisseur d'eau fonctionne correctement. Cette petite unité create l'aspiration nécessaire pour déplacer la saumure entre le bac à sel et le bouteille de résine. S'il est bouché par de la saleté, du limon, du sable, etc., l'adoucisseur d'eau ne fonctionnera pas et l'eau sera calcaire.
Pour acceder à l'injecteur et au venturi,sterol le couvercle
supérieur de I'adoucisseeur d'eau.Metre la ou les vannes
bypass en position Service (voir Fig. 36).Veiller a ce que
I'adoucisseeur soit dans le cycle de maintenance ( aucune
pression d'eau au niveau de I'injecteur et du venturi).
Ensuite,en tenant le boitier du venturi et de I'injecteur
d'une main,tourner le capuchon pour le retarder.Ne pas
perdre le joint torique. Soulever le support du blindage et le blindage. Retirer ensuite l'injecteur et le venturi. Laver les pieces à l'eau chaude et savonnexe, avant de les rincer à l'eau froide. Si nécessaire, utiliser une petite Brosse pour enlever le fer ou la saleté. Veiller à ne pas rayer, déformer, etc., les surfaces de l'injecteur et du venturi.
Vérifier et nettoyer également le joint et les ou les capuchons d'écoulement s'ils sont sales.
Replacer soigneusement toutes les pieces dans le bon ordre. Lubrifier le joint torque avec de laGRAisse de silicone et lemettre en place. Poser et serrer le capuchon, àla main uniquement. Ne pas serrer trop fort,car cela pourrait casser le capuchon ou le boitier.Mettre la ou les vannes bypass sur position Service (eau adoucie).

Fig. 39 Démontage de l'injecteur et du venturi
[1] Capuchon
[2] Joint torque
[3] Support du blindage
[4] Bouchon d'écoulement1)
[5] Blindage
[6] Boftier de l'injecteur et du venturi
[7] Bouchon d'écoulement (HVDC) ^1)
[8] Joint
[9]Injecteur et venturei
[10] Blindage
i
Veiller à ce que les petits trouss dans le joint soient centrés directement sur les petits trouss de l'injecteur et du venturi.
8.4 Nettoyage du lit de résine
Si l'approvisionnement en eau contient du fer d'eau claire, un nettoyage régulier du lit de résine est nécessaire pour éviter que ce dernier soit recouvert de fer.
Utiliser un nettoyant pour lit de résine, en suivant les instructions figurant sur le écipient. Nettoyer la résine tous les six mois, ou plus souvent si du fer apparaît dans la réserve d'eau traitée.
8.5 Protégier l'adoucisseur d'eau contre le gel
Eteindre l'appareil.
Si l'adoucisseur est installé dans un endroit où il pourrait geler (chalet d'éte, maison sur un lac, etc.), il faut en évacuer toute l'eau pour éviter déventuels dégats dus au gel. Pour vider l'adoucisseur :
- Fermer la vanne d'arrêt de la conduite d'eau principale de la maison,itué pres du compteur d'eau ou du réservoir sous pression.
- Ouvrir un vanne dans les tubes d'eau adoucie pour évacuer la pression presente dans l'adoucisseur.
- Déplacer la tige de la vanne bypass simple vers le bypass. Ou, dans le cas d'un bypass à 3 vannes, fermer la vanne d'admission et la vanne d'échéppement dans un système de bypass à 3 vannes, et ouvrir la vanne bypass. Afin de rétablit l'eau dans les conduites de la maison, rouvrir la vanne d'arrêt sur la conduite d'eau principale.
- Débrancher l'alimentation électrique au niveau de la prise murale. Ouvrir le couvercle de l'orifice de sel en le faisant glisser, puis retirer le couvercle supérieur de l'adoucisseur d'eau. Retirer les deux tuyaux d'évacuation s'ilrs risquent de génere le déplacement de l'adoucisseur d'eau au-dessus de l'évacuation.
- Enlever avec précaution les grands clips de maintain à l'entrée et à la sortie de l'adoucisseur d'eau. Séparer l'adoucisseur des adaptateursurs d'installation en plastique ou de la vanne bypass.
- Poser un morceau de planche ou de bois de 5 cm d'épaissur pres de l'évacuation au sol (voir Fig. 40).
-
Rapprocher l'adoucisseur d'eau de l'évacuation. Le faire basculer lentement et doucement jusqu'à ce que son bord repose sur le bloc de bois, l'entrée et la sortie se trouvant au-dessus de l'évacuation. Ne pas laisser le poids de l'adoucisseur reposer sur les raccords d'entrée et de sortie, sous peine de les casser.
-
Incliner le bas de l'adoucisseur de quelques centimètres et le maintainir jusqu'à ce que toute l'eau soit évacuée. Laisser l'adoucisseur ainsi posé jusqu'à ce qu'il soit prét à être utilisé. Boucher l'entrée et la sortie avec des chiffons propres pour éviter la saleté, les insectes, etc.

Fig. 40
[1] Évacuation au sol
[2] Bloc de bois
9. Élimination des défauts
9.1 Dépannage - Contrôles initiaux
- L'écran est-il vierge? Vérifier la source d'alimentation.
- Un code d'erreur est-il affiché ? Si c'est le cas, consulter la section « Diagnostic électronique automatique » dans le chapitre 9.3.
- L'heure correcte est-elle affichée? Si ce n'est pas le cas, c'est que les recharges se produit au mauvais moment. Régler l'heure actuelle (voir chapitre 6.1).
- Le puits de saumure contient-il du sel? Si ce n'est pas le cas, le replir.
- Un « pont » de sel est-ilprésent? Si c'est le cas, consulter la section « Casser un pont de sel » à la page 22.
- La ou les vannes bypass de la plomberie sont-elles sur la position Service?
- Les tubes d'entrée et de sortie sont-ils raccordés à l'entrée et à la sortie, respectivement, de l'adoucisseur d'eau?
- Le tuyau d'évacuation de la vanne est-il exempt de coudes et de courbes serrées, et n'est-il pas surélevé à plus de 2,5 mètres du sol ?
- Le tube de saumure est-il raccordé?
- Vérifier le réglage de la durée (voir « Réglage de la durée de l'eau » dans le chapitre 6.2. Veiller à ce qu'il soit correct pour l'approvisionnement en eau de la maison. Effectuer un test de durée sur un échantillon d'eau non traitée pour le comparer avec le réglage.
- Effectuer un test de durée est sur un échantillon d'eau traitée pour déterminer si un problème existe.

Si aucun problème n'est constaté après avoir effectué les contrôleles initiaux, passer aux sections « Guide de dépannage » et « Contrôle manuel préalable de la régénération » dans les chapitres suivants.
9.2 Guide de dépannage
| Problème | Cause | Correction |
| Absence d'eau adoucie | Pas de sel dans le bac à sel. | Ajouter du sel, puis lancer une procédure « RechargerMAINANT», comme indiqué dans le chapitre 7.1. |
| Un « pont » de sel s'est formé (une couche de sel a durci dans le bac à sel). | Casser ce pont de sel, puis lancer une procédure « RechargerMAINANT», comme indiqué dans le chapitre 7.1. |
| Si l'écran est vierge, l'alimentation électrique peut être débranchée au niveau de la prise murale, des cables de réseau peuvent être débranchés du tableau de contrôle électronique, un fusible peut avoir sauté, le disjoncteur peut être déclenché ou l'alimentation électrique peut être branchée à une prise de courant qui est « désactivée ». | Vérifier la perte de puissance évientuelle due à l'un de ces éléments et la corriger. Lorsque le courant est rétabli, si l'écran affiche le réglage « Heure actuelle» (voir chapitre 6.1), cela signifie que l'heure a été perdue lors de la coupure de courant. Régler l'heure actuelle. D'autres régages, comme la durée, sont conservés en mémoire lors d'une perte de puissance. |
| Vanne(s) bypass manuelle(s) sur la position Service. | Placer la ou les vannes bypass sur la position Service. |
| Injecteur et venturi sales, bouchés ou endommages. | Démoner, nettoyer et inspecter le module injecteur et venturi. |
| Tuyau d'évacuation de la vanne bouché ou obstrué. | Le tuyau d'évacuation ne doit pas partager de coudes, de courbes serrées, ni être trop élevé au-dessus de l'adoucisseur. |
| Eau parfois calcaire | Eau calcaire déviée, utilisée pendant la recharge, en raison des régles incorrects de l'heure actuelle ou de l'heure de la recharge. | Vérifier que l'heure affichée est correcte. Si elle ne l'est pas, consulter la section « Réglage de l'heure actuelle » dans le chapitre 6.1. Vérifier l'heure de début de la ré génération (chapitre 6.1). |
| L'indice de durété de l'eau est trop bas. | Consulter la section « Réglage de la durée de l'eau » dans le chapitre 6.2, vérifier le réglage actuel de la durée et l'augmenter, si besoin. |
| Eau chaude utilisée lors de la recharge de l'adoucisseur. | Éviter d'utiliser de l'eau chaude lors des recharges, car le gallon se remplit d'eau calcaire. |
| Augmenter la durété réalisée de l'approvisionnement en eau. | Un échantillon d'eau non traitée a-t-il été testé? Consulter le chapitre 6.1, vérifier le réglage actuel de la durée et l'augmenter, si besoin. |
| La turbine ne tourne pas librement. | Vérifier la turbine, tel que décrit dans le chapitre 9.3. |
| Moteur en panne ou émettant des bruits | Dysfonctionnement du moteur ou défaut de la soupape interne, entraînant un couple elevé sur le moteur. | Contacter le revendeur pour réparer. |
| Code d'erreur Err01, Err02, Err03 ou Err04 affchéé | Défaut dans le faisceau de cables, des raccordements à l'interrupteur de position, de l'interrupteur, de la soupape ou du moteur. | Contacter le revendeur pour réparer. |
| Code d'erreur Err05 affchéé | Dysfonctionnement duprogrammateur électronique (PWA). | Contacter le revendeur pour réparer. |
Tab. 6
9.3 Diagnostic électronique automatique
Le contrôleeur électronique possède une fonction d'autodiagnostic du système électrique (sauf pour la puissance absorbée et le compteur d'eau). L'ordinateur contrôle le bon fonctionnement des composants et des circuits électroniques. En cas de dysfonctionnement, un code d'erreur s'affiche à l'écran.
Err01
Fig. 41
Le tableauprésenté dans le chapitre 9.2 montre les codes d'erreur qui peuvent apparaître, ainsi que les problèmes éventuels indiqués par les codes. Lorsqu'un code d'erreur est affché, toutes les touches du programmateur sont inutilisables, sauf la touche PROG. /ENTER. La touche PROG. /ENTER reste opérationnelle, afin que le technicien puisse recourir au « diagnosticélectronique lancé manuellement » pour isoler la défaillance et vérifier le compteur d'eau.
9.4 Suppression d'un code d'erreur
- Debrancher l'alimentation électrique.
- Corriger le problème.
- Rebrancher l'alimentation électrique et attendre au moins 8 minutes pendant que le contrôleeur électronique actionne la soupape durant un cycle complet. Le code d'erreur sera renvoyé si le problème n'a pas été corrige.
9.5 Diagnostic électronique lancé manuellement
- Pour acceder au diagnostic, appuyer et maintainir enforcée la touche PROG. /ENTER jusqu'à ce que « 000 - - » s'affiche à l'écran.

Fig. 42
[1] Interrupteur de position
[2] Boitier de la sonde
[3] Turbine
[4] Support et arbre de transmission de la turbine
[5] Sortie de la vanne

Fig. 43
-
Les 3 premiers chiffres indiquent le fonctionnement du compteur d'eau comme suit :
-
000 (stable) = eau adoucie non utilisée, et aucun débit dans le compteur
- Ouvrir un vanne d'eau adoucie à proximité
- 000 à 199 = Se répète pour chaque gallon (3,8 L) d'eau traversant le compteur
AVIS :
Si aucune lecture ne s'affiche à l'écran lorsqu'la vanne est ouvert, sorting la sonde de l'orifice de sortie de la vanne. Faire passer un petit aimant d'avant en arrrière devant la sonde. Si une lecture s'affiche à l'écran grâce à l'aimant, retirer la plomberie d'entrée et de sortie et vérifier que la turbine n'est pas bloquée (voir Fig. 42).
- Les 2 derniers chiffres affichés à l'écran indiquent le fonctionnement de l'interrupteur de position comme suit :
| Affichages corrects de l'interrupteur | Etat du cycle de la soupape |
| - - | Vanne en service, position de replissage, d'ajout de saumure, de lavage à contre-courant ou de rinçage rapide. |
| - P | Vanne en rotation d'une position à l'autre. |
Tab. 7
- Utiliser la touche RÉGÉNÉRATION pour faire avancer manuellement la vanne dans chaque cycle et vérifier le fonctionnement ajustat de l'interrupteur.
-
Dans cet écran de diagnostic, les informations suivantes sont disponibles et peuvent être utiles pour diverses raisons. Ces informations sont conservées par l'ordinateur lors que l'alimentation électrique est appliquée pour la première fois au contrôlelectronique.
-
Appuyer sur la touche ▲ HAUT pour afficher le nombre de jours pendant lesquels ce contrôle électronique est alimenté en électricité.
-
Appuyer sur la touche BAS pour afficher le nombre de régénérations lancées par ce contrôle électronique depuis que le code du modele a été saisi.
-
Appuyer sur la touche PROG. /ENTER et la maintainir enfoncée pendant 3 secondes, jusqu'à ce que le code de modulo s'affiche à l'écran (voir Fig. 44). Ce code identifie le modulo de l'adoucisseur. Si un numéro incorrect s'affiche, l'adoucisseur d'eau fonctionnera sur des données de configuration erronées.
- Pour modifier le numéro de code, appuyer sur la touche ▲ HAUT ou ▼ BAS jusqu'à l'obtention du code correct.

Fig. 44
Tab. 8
| Modèle | Code |
| AEG14 | 14L |
| AEG22 | 22L |
| AEG26 | 26L |
| AEG17R | AE17r |
- Pour revenir sur l'écran de l'heure actuelle, appuyer sur la touche PROG. /ENTER. Si le code du modele a été modifié, procédér à tous les réglages du contrôlelectronique.

Si le contrôle électronique est laissé dans un affichage de diagnostic (ou un affichage clignotant lors du réglage des heures ou de la durée), l'heure actuelle est automatiquement rétablie si un bouton n'est pas actionné dans les 4minutes.
9.6 Réinitialisation des réglages d'usine de base
Pour réinitialiser le contrôleeur électronique sur tous ses réglages d'usine de base (heure, durété, etc.), procéder comme suit :
- Appuyer sur la touche PROG. /ENTER et la maintainir enfoncée jusqu'à ce que l'écran change deux fois avant d'indiquer « CODE » et le code du modele clignotant.
- Appuyer sur la touche ▲ HAUT (plusieurs fois, si besoin) pour afficher un message « SoS » clignotant.

Fig. 45
- Appuyer sur la touche PROG. /ENTER et le contrôle électronique redémarrera.
- Régler l'heure actuelle, la dureté, etc., comme précrit dans le chapitre 6.1.
9.7 Contrôle manuel préalable de la régénération
Ce contrôle permet de vérifier le bon fonctionnement du moteur de la vanne, du replissage du réservoir de saumure, du débit de la saumure, des débits de régénération et d'autres fonctions du contrôleur. Toujours effectuer les contrôles initiaux et les diagnostics lancés manuellement.
AVIS:
L'affichage du contrôle électronique doit indiquer une heures constante (non clignotante).
- Appuyer sur la touche Régénération et la maintainir enforcée pendant 3 secondes. Le message « RECHARGE NOW commence à clignoter lorsque l'adoucisseur accede au cyclé de replissage de la régénération. Retirer le couvercle du puits à saumure et, à l'aide d'une lampe de poche, surveiller l'entrée de l'eau de replissage dans le réservoir. Si l'eau nePNETRE pas dans le réservoir, il faut rechercher la presence d'une eventuelle obstruction au niveau de l'injecteur, du venturi, du bouchon d'écoulement, du tube de saumure ou de la conduite montante de la vanne de saumure.
- Àpres avoir surveillé le remplissage, appuyer sur la touche RÉGÉNÉRATION pour passer l'adoucisseur à l'étape d'ajout de saumure. L'eau commencerà a s'écouler lentement vers l'évacuation. Vérifier le débit de la saumure dans le réservoir en dirigeant une lampe de poche vers le puits à saumure, afin d'observer une baisse visible du niveau du liquide.
AVIS:
Vérifier que l'eau est en contact avec le sel et qu'elle n'en est pas séparée par un pont de sel.
Si l'adoucisseur d'eau ne puise pas la saumure, vérifier les éléments ci-dessous (du plus probable au moins probable) :
- Injecteur et venturi sales ou bouchés ;
- Injecteur et venturi ne reposant pas sur le joint, ou joint déformé ;
- Restriction de l'évacuation des vannes, entraînant une contre-pression (coudes, courbures, élevation trop importante, etc.);
- Obstruction du tuyau ou de la vanne à saumure; Défaillance de la soupape interieure (disque de sortie obstrué, rondelle ondulée déformée, etc.).
AVIS :
Si la pression du système d'eau est faible, un tuyau d'évacuation surélevé peut provoquer une contrepression, arrêtant leuisage de la saumure.
- Appuyer à nouveau sur la touche RÉGÉNÉRATION pour passer l'adoucisseur à l'étape du lavage à contre-courant. Rechercher un écoulement rapide de l'eau du tuyau d'évacuation. Un écoulement bouché indique une obstruction du distributeur supérieur, du bouchon d'écoulement du lavage à contre-courant ou du tuyau d'évacuation.
- Appuyer sur la touche RÉGÉNÉRATION pour passer l'adoucisseur à l'étape du rincege rapide. Rechercher à nouveau un écoulement rapide. Laisser l'adoucisseur se rincer pendant quelques minutes pour éliminer toute la saumure qui pourrait stagner dans le réservoir de résine après l'essai du cycle de saumure.
- Pour remettre l'adoucisseur en service, appuyer sur la touche RÉGÉNÉRATION.

Fig. 46
[1] Indicateurs de position
[2] Rondelle excentrique
[3] Moteur
10. Caracteristiques techniques
10.1 Données techniques
Tab. 9
| Modèle | - | Slim | Universal | Family + | Mix |
| Code modèle | - | AEG14 | AEG22 | AEG26 | AEG17R |
| Volume de résine | L | 14 | 22 | 26 | 17,5 |
| Volume de charbon actif | L | - | - | - | 2,6 |
| Débit nominal | m3/h | 1,4 | 1,8 | 2,0 | 1,4 |
| Débit maximum | m3/h | 2,3 | 2,4 | 2,5 | 1,9 |
| Consommation moyenne en sel et eau par régénération | kg | 1 - 1,4 | 1,2 - 1,9 | 1,6 - 2,2 | 1,3 - 2 |
| L | 60 - 70 | 90 - 100 | 110 - 120 | 100 - 110 |
| Perte de pression en débit nominal | Bar | 0,7 | 1,0 | 1,4 | 0,6 |
| Débit intermittent à 1 bar | L/min | 39 | 30 | - | 32 |
| Capacité du réservoir de sel | Kg | 46,6 | 64,7 |
| Pression de service | Bar | 1,3 - 8,5 |
| Température de service ambiente | °C | 1 - 49 |
| Température de service de l'eau | °C | 4 - 49 |
10.2 Schéma de câblage

Fig. 47 Schéma de câblage
[1] Arrière du contrôle électronique (PWA)
[2] Puissance interieure
[3] Borne de raccordement J4
[4] Position / turbine
[5] Moteur
[6] Moteur de vanne
[7] Interrupteur de position
[8] Sonde de turbine
[9] Puissance auxiliaire (24 V CC)
[10] Alimentation électrique
11. Protection de l'environnement et recyclage
La protection de l'environnement est un principe de base du groupe AEG. Nous accordons une importance égale à la qualité de nos produits, à leur rentabilité et à la protection de l'environnement. Les lois et prescriptions concernant la protection de l'environnement sont strictement observées. Pour la protection de l'environnement, nous utilisons, tout en respectant les aspects économiques, les autres technologies et matérielles possibles.
Emballages
En matière d'emballages, nous participons aux systèmes de mise en valeur spécifique à chaque pays, qui visent à garantir un recyclage optimal. Tous les matérielux d'emballage utilisés respectent l'environnement et sont recyclables.
Appareils usages
Les apparèls usés contiennent des matériaux qui peuvent être réutilisés. Les composants se détachent facilement.
Les matières synthétiques sont marquées. Ceci permet de trier les différents composants en vue de leur recyclage ou de leur élimination.
Appareils électriques et électroniques usagés

Ce symbole signifie que le produit ne doit pas etre elimine avec les autres déchets, mais doit etre acheminé vers des points de collecte de déchets pour le traitement, la collecte, le recyclage et l'élimination.
Le symbole s'applique aux pays concernés par les règlements sur les déchets électroniques, par ex. la « Directive Européenne 2012/19/CE sur les apparêils électriques et électroniques usages ». Ces réglements définitissent les conditions cadres qui s'appliquent à la reprise et au recyclage des apparêils électroniques usages dans certains pays.
Comme les apparèils électroniques peuventContainir des substances dangereuses,ils doivent être recyclés de manière responsable pour réduire les évventuels dommages environnementaux et risques pour la santé humaine.De plus,le recyclage des déchets électroniques contribue à préserver les ressources naturelles.
Pour de plus amples informations sur l'élimination ecologique des apparciels électriques et électroniques usagés, veuillez contacter l'administration locale compétente, les entreprisesChargees de l'élimination des déchets ou les revendeurs, auprès desquels le produit a été acheté.