EKHBX016AB - Système de chauffage et de climatisation ALTHERMA - Notice d'utilisation et mode d'emploi gratuit
Retrouvez gratuitement la notice de l'appareil EKHBX016AB ALTHERMA au format PDF.
| Type de produit | Pompe à chaleur air/eau |
| Caractéristiques techniques principales | Modèle EKHBX016AB, technologie Inverter, chauffage et refroidissement |
| Alimentation électrique | 230 V / 1 Ph / 50 Hz |
| Dimensions approximatives | Dimensions : 900 x 1200 x 400 mm |
| Poids | Poids net : 70 kg |
| Compatibilités | Compatible avec les systèmes de chauffage central et les chauffe-eau |
| Tension | 230 V |
| Puissance | Puissance nominale : 16 kW |
| Fonctions principales | Chauffage, refroidissement, production d'eau chaude sanitaire |
| Entretien et nettoyage | Vérification annuelle recommandée, nettoyage des filtres tous les 6 mois |
| Pièces détachées et réparabilité | Disponibilité des pièces détachées sur demande, réparabilité facilitée |
| Sécurité | Protection contre les surcharges, dispositifs de sécurité intégrés |
| Informations générales utiles | Installation par un professionnel recommandé, garantie de 5 ans |
FOIRE AUX QUESTIONS - EKHBX016AB ALTHERMA
Téléchargez la notice de votre Système de chauffage et de climatisation au format PDF gratuitement ! Retrouvez votre notice EKHBX016AB - ALTHERMA et reprennez votre appareil électronique en main. Sur cette page sont publiés tous les documents nécessaires à l'utilisation de votre appareil EKHBX016AB de la marque ALTHERMA.
MODE D'EMPLOI EKHBX016AB ALTHERMA
Manuel d'installation
Unité interieure pour système de pompé à chaleur air à eau
Montagehandleiding
Accessoires fournis avec l'unité interieure 2
Exemples d'application typiques 3
Application 1 3
Application 2 3
Application 3. 4
Application 4. 5
Aperçu de l'unité interieure 5
Ouverture de I'unité interieure 5
Principalux composants 6
Composants principaux du coffret electrique 7
Scheme fonctionnel 7
Installation de I'unité interieure 8
Sélection d'un lieu d'installation 8
Dimensions et espace de service 8
Inspection, manipulation et déballage de l'unité 8
Montage de l'unité interieure 9
Installation du kit de bac de purge EKHBDP
(uniquement pour les modèles EKHBX) 9
Tuyauterie de réfrigérant 9
Tuyauterie d'eau 9
Remplir d'eau. 11
Isolation des tuyaux 11
Câblage local 11
Mise en route et configuration 14
Aperçu des réglages de microcommutateur 14
Configuration de l'installation du thermostat d'ambiance 14
Configuration du fonctionnement de la pompe 15
Configuration de l'installation du gallon d'eau chaude sanitaire 15
Mise en route initiale à faibles températures extérieures 15
Vérifications avant utilisation 16
Mise sous tension de l'unité interieure 16
Réglage de la vitesse de pompe 16
Réglages sur place 16
Test et verification finale 23
Essai de fonctionnement automatique 23
Test de fonctionnement (manuel) 23
Vérification finale 23
Maintenance 23
Dépannage 24
Directives generales 24
Symptômes généraux 24
Codes d'erreur 25
Généralités 27
Spécifications électriques 27

LIRE ATTENTIVEMENT CES INSTRUCTIONS AVANT L'INSTALLATION. CONSERVER CE MANUEL A PROXIMATE POUR UNE UTILISATION ULTERIEURE.
UNE INSTALLATION OU UNE FIXATION INCORRECTE DE L'ÉQUIPEMENT OU DES ACCESSOIRES PEUT PROVOUER UNE ELECTROCUTION, UN COURTCIRCUIT, DES FUITES, UN INCENDIE OU ENDOMMAGER L'ÉQUIPEMENT. S'ASSURER DE N'TILISER QUE DES ACCESSOIRES FABRIQUÉS PAR DAIKIN, SPEÇALEMENT CONÇUS POUR ÉTRE UTILISÉS AVEC CET ÉQUIPEMENT ET LES FAIRE INSTALLER PAR UN PROFESSIONNEL.
EN CAS DE DOUTE QUANT AUX PROCÉDURES D'INSTALLATION OU D'UTILISATION, PRENDRE TOUJOURS CONTACT AVEC VOTRE CONCESSIONNAIRE DAIKIN POUR TOUT CONSEIL ET INFORMATION.
L'UNITE DÉCRITE DANS CE MANUEL EST CONCU POUR UNE INSTALLATION A L'INTÉRIEUR UNIQUÉMENT ET POUR DES TEMPERATURES AMBIANTES ALLANT DE 0^ à 35^ .
INTRODUCTION
Informations generales
Merci d'avoir acheté cette unité interieure attherma*byDAIKIN.
L'unité interieure dithermoby DAIKIN est la partie interieure des thermopompes air-eau réversibles Daikin ERHQ. Ces unités sont conçues pour une installation interieure contre un mur et sont utilisées pour des applications de refroidissement et de chauffage. Les unités peuvent être combinées aux evaporateurs à ventilation forcee Daikin, aux applications de chauffage par le sol, aux radiateurs BASSE température, aux applications de chauffage d'eau sanitaire et au kit solaire pour applications d'eau chaude sanitaire.
Unités de chauffage/refroidissement et unités de chauffage uniquement
La gamme des unités interieures atherma*by DAIKIN consiste en deux versions principales: une version a chauffage/refroidissement (EKHBX) et une version a chauffage uniquement (EKHBH).
Ces deux versions peuvent être fournies en option avec un chauffage d'appoint intégré pour une capacité de chauffage supplémentaire en présence de températures extérieures froides. Le chauffage d'appoint tient également lieu de backup en cas de dysfonctionnement de l'unité extérieure. Les modèles de chauffage d'appoint sont disponibles pour une capacité de chauffage de 3, 6 et 9kW , et - en fonction de la capacité de chauffage - pour trois différentes specifications d'alimentation électrique.
| Modèle d'unité interieure | Capacité du chauffage d'appoint | Tension nominale du chauffage d'appoint |
| EKHB*016AB3V3 | 3 kW | 1x 230 V |
| EKHB*016AB6V3 | 6 kW | 1x 230 V |
| EKHB*016AB6WN | 6 kW | 3x 400 V |
| EKHB*016AB9WN | 9 kW | 3x 400 V |
| EKHB*016AB6T1 | 6 kW | 3x 230 V |
| EKHB*016AB9T1 | 9 kW | 3x 230 V |
REMARQUE
Un EKHBH/X016AB peut uniquement etre raccordé a une unite exterieure de la série ERHQo*AA.


1 Capacité de la pompe à chaleur
2 Capacité de chauffage requisite (en fonction du site)
3 Capacité de chauffage supplémentaire fournie par le chauffage d'appoint
4 Température d'équilibre (peut être régée via l'interface utilisateur, se reporter à "Réglages sur place" à la page 16)
TA Température ambiente (extérieure)
P_H Capacité de chauffage
Ballon d'eau chaude sanitaire (option)
Un gallon d'eau chaude sanitaire EKHW* en option avec dispositif de surchauffage intégré de 3 kW peut être raccordé à l'unité intérieure. Le gallon d'eau chaude sanitaire est disponible en trois tailles: 150, 200 et 300 litres. Se reporter au manuel d'installation du gallon d'eau chaude sanitaire pour plus de détails.
Kit de bac de purgege (option)
Pour les versions de refroidissement/chauffage (EKHBX), il est nécessaire d'installer le kit de bac de purge EKHBDP.
Pour plus d'informations concernant le kit de bac de purgege, se reporter à "Installation du kit de bac de purgege EKHBDP (uniquement pour les modèles EKHBX)" à la page 9.
Kit solaire pour ballon d'eau chaude sanitaire (option)
Pour plus d'informations concernant le kit solaire EKSOLHW, se reporter au manuel d'installation de ce kit.
Kit d'alarme à distance (option)
Pour plus d'informations concernant l'alarme à distance EKRP1HB, se reporter au manuel d'installation de ce kit.
Portee de ce manuel
Ce manuel d'installation déscrit les procédures de déballage, d'installation et de raccordement de tous les modèles d'unité interieure EKHBH/X.
REMARQUE

L'installation de la pompe à chaleur ERHQ à l'extérieur est décrite dans le manuel d'installation de l'unité extérieure.
L'utilisation de l'unité interieure est décrite dans le manuel d'utilisation de l'unité interieure.
Identification du modele
Unité interieure

(a) Pour connaître les valeurs exactes, se reporter à "Spcifications techniques" à la page 27.
Kit de bac de purgege (option)

ACCESSIONS
Accessoires fournis avec l'unité interieure
Voir figure 1
1 Manuel d'installation
2 Manuel d'utilisation
3 Feuille d'instruction de déballage
4 Vanne d'arrêt
5 Support de fixation au mur
6 Etiquette de schéma de câblage (intérieur du couvercle de l'unité intérieure)
7 Vis de fixation de couvercle d'unité intérieure
8 Rondelle en nylon

Lorsque le système attherma by DAIKIN est utilisé en série avec une autre source de chaleur (brûleur à gaz par ex.), il faut s'assurer que la température de l'eau renvoyée vers l'échangeur de chaleur ne dépasse pas 55^ . Daikin ne pourrait être tenu responsable de tout dommage resultant du non respect de cette règle.
Les exemples d'application ci-dessous sont fournis à titre d'illustration uniquement.
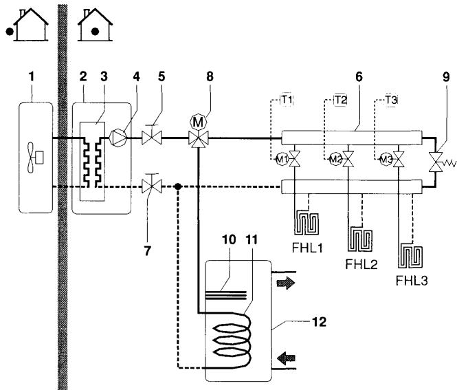
Application 1
Application de chauffage de l'espace uniquement avec thermostat raccordé à l'unité interieure.

1 Unité extérieure
6 Collecteur (non fourni)
2 Unité interieure
7 Vanne d'arrêt
3 Echangeur thermique
FHL1..3 Boucle de chauffage dans le sol (non fournie)
4 Pompe
5 Vanne d'arret
T Thermostat d'ambiance (non fourni)
Fonctionnement de la pompe et chauffage de l'espace
Lorsqu'un thermostat d'ambiance (T) est raccordé à l'unité interieure, la pompe (4) fonctionnera lorsqu'il y a une requête de chauffage du thermostat d'ambiance, et l'unité extérieure commencerà à fonctionner pour atteindre la température d'eau de départ cible telle que définie sur l'interface utilisateur.
Lorsque la température ambiente est supérieure au point de consigne du thermostat, l'unité extérieur et la pompe cesseront de fonctionner.

Veiller à raccarder les fils du thermostat aux bornes correctes (voir "Raccordement du cable de thermostat" à la page 13) et à configurer les microcommuteurs à bascule correctement (voir "Configuration de l'installation du thermostat d'ambiance" à la page 14).
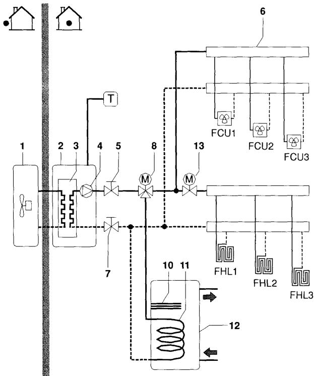
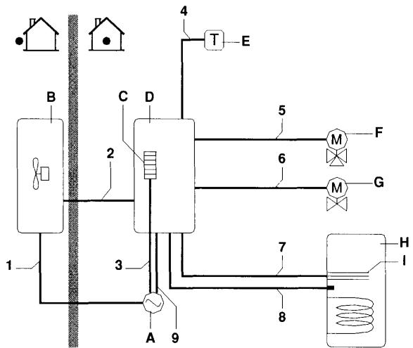
Application 2
Application de chauffage de l'espace uniquement sans thermostat raccordé à l'unité interieure. La température dans chaque piece est contrôle par une vanne sur chaque circuit d'eau. L'eau chaude sanitaire est fournie par le gallon d'eau chaude sanitaire qui est relié à l'unité interieure.

1 Unité extérieure
10 Surchauffage
2 Unité interieure
11 Serpentin d'échangeur de chaleur
3 Echangeur thermique
12 Ballon d'eau chaude sanitaire
4 Pompe
5 Vanne d'arrêt
6 Collecteur (non fourni)
7 Vanne d'arrêt
8 Vanne 3 voies motorisée (non fournie)
9 Vanne de derivation (non fournie)
FHL1..3 Boucle de chauffage dans le sol (non fournie)
T1..3 Thermostat d'ambiance individuel (non fourni)
M1..3 Vanne motorisée individuelle vers boucle de contrôle FHL1 (non fournie)
Fonctionnement de la pompe
Lorsqu'il n'y a pas de thermostat raccordé à l'unité interieure (2), la pompe (4) peut être configurée pour fonctionner soit tant que l'unité interieure est sous tension, soit jusqu'à ce que la température de l'eau souhaïée soit atteinte.
REMARQUE
Pour plus de détails sur la configuration de la pompe, voir "Configuration du fonctionnement de la pompe" à la page 15.
Chauffage de l'espace
L'unité extérieur (1) fonctionnera pour atteindre la température d'eau de départ cible telle que définie sur l'interface utilisateur.

Lorsque la circulation dans chaque bouche de chauffage d'espace (FHL1..3) est contrôle par des vannes commandées à distance (M1..3), il est important de prévoir une vanne de dérivation (9) pour éviter l'activation du dispositif de sécurité à contacteur de débit.
La vanne de dérivation doit être seLECTIONnée de manière à garantir en permanence le début d'eau minimum mentionné au point "Tuyauterie d'eau" à la page 9.
Chauffage de l'eau sanitaire
Lorsque le mode de chauffage de l'eau sanitaire est activé (soit manuellement par l'utilisateur, soit automatiquement via un temporisateur), la température de l'eau chaude sanitaire cible sera atteinte en combinant le serpentin de l'échangeur de chaleur et le surchauffage électrique.
Lorsque la température de l'eau chaude sanitaire est inférieure au point de consigne configuré par l'utilisateur, la vanne à 3 voies sera activée pour chauffer l'eau chaude sanitaire au moyen de la pompe à chaleur. Dans le cas d'une demande d'eau chaude sanitaire élevée ou d'un réglage de température d'eau chaude sanitaire élevé, le surchauffage (10) peut fournir une chaleur auxiliaire.

Il est possible de raccorder une vanne à 3 voies à 2 ou à 3 fils (8). Veiller à installer la vanne à 3 voies correctement. Pour plus de détails, se reporter à "Câblage de la vanne 3 voies" à la page 14.
REMARQUE

L'unité interieure peut être configurée de sorte qu'aux basses températures extérieures l'eau sanitaire soit exclusivement chauffée par le surchauffage. Cela permet demettre à disposition la totalité de la capacité de la pompe à chaleur pour le chauffage de l'espace.
Pour plus de détails sur la configuration du gallon d'eau chaude sanitaire pour basses températures extérieures, se reporter à "Réglages sur place" à la page 16, réglages sur place [5-02] à [5-04].
Application 3
Application de refroidissement et de chauffage de l'espace avec un thermostat d'ambiance adapté pour le changement refroidissement/chauffage raccordé à l'unité interieure. Le chauffage est fourni par des boucles de chauffage dans le sol et des ventilo-convecteurs. Le refroidissement est assure par les ventilo-convecteurs uniquement. L'eau chaude sanitaire est fournie par le gallon d'eau chaude sanitaire qui est relié à l'unité interieure.

| 1 | Unité extérieur | 11 | Serpentin d'échangeur de chaleur |
| 2 | Unité intérieur | ||
| 3 | Echangeur thermique | 12 | Ballon d'eau chaude sanitaire |
| 4 | Pompe | ||
| 5 | Vanne d'arrêt | 13 | Vanne 2 voies motorisée (non fournie) |
| 6 | Collecteur (non fourni) | ||
| 7 | Vanne d'arrêt | FCU1..3 | Ventilo-convecteur (non fourni) |
| 8 | Vanne 3 voies motorisée (non fournie) | FHL1..3 | Boucle de chauffage dans le sol (non fournie) |
| 9 | Surchauffage | T | Thermostat d'ambiance avec commutateur refroidissement/chauffage (non fourni) |
Fonctionnement de la pompe et chauffage/refroidissement de l'espace
En fonction de la saison, le client seLECTIONnera le refroidissement ou le chauffage sur le thermostat d'ambiance (T). Cette selection n'est pas possible en utilisant l'interface utilisateur.
Lorsque le refroidissement/chauffage de l'espace est requis par le thermostat d'ambiance (T), la pompe commencerà à fonctionner et l'unité interieure (2) passera au "mode de refroidissement"/"mode de chauffage". L'unité extérieure (1) commencerà à fonctionner pour atteindre la température d'eau froide/chaude de départ cible.
En cas de mode de refroidissement, la vanne 2 voies motorisée (13) se fermera pour empêcher l'eau froide de passer par les boucles de chauffage du sol (FHL).

Veiller à raccarder les fils du thermostat aux bornes correctes (voir "Raccordement du cable de thermostat" à la page 13) et à configurer les microcommuteurs à bascule correctement (voir "Configuration de l'installation du thermostat d'ambiance" à la page 14).

Le câblage de la vanne 2 voies (13) est différent pour une vanne NC (normalement fermée) et une vanne NO (normalement ouverte)! Veiller à effectuer la connexion aux nombres de bornes corrects comme détaillé sur le schéma de câblage.
Le réglage ON/OFF du mode de chauffage/refroidissement se fait au moyen du thermostat d'ambiance et ne peut pas se faire via l'interface utilisateur sur l'unité interieure.
Chauffage sanitaire
Le chauffage de l'eau sanitaire est décrit au point "Application 2" à la page 3.
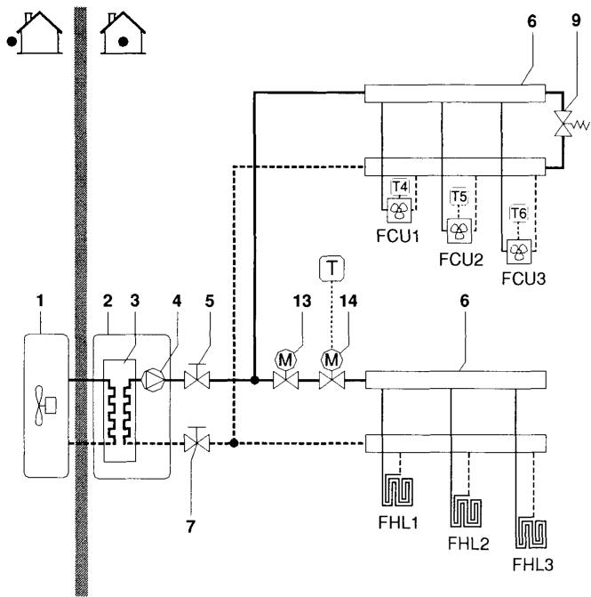
Application de refroidissement et de chauffage de l'espace sans thermostat d'ambiance relié à l'unité interieure, mais avec un thermostat d'ambiance de chauffage uniquement contrôlant le chauffage du sol et un thermostat de chauffage/refroidissement contrôlant les ventilo-convecteurs. Le chiffage est fourni par des boucles de chauffage dans le sol et des ventilo-convecteurs. Le refroidissement est assure par les ventilo-convecteurs uniquement.

1 Unité extérieure
2 Unité interieure
3 Echangeur thermique
4 Pompe
5 Vanne d'arrêt
6 Collecteur (non fourni)
7 Vanne d'arret
9 Vanne de derivation (non fournie)
13 Vanne 2 voies motorisée pour fermer les bouches de chauffage de sol pendant le mode de refroidissement (non fournie)
14 Vanne 2 voies motorisée pour l'activation du thermostat d'ambiance (non fournie)
FCU1..3 Ventilo-convecteur avec thermostat (non fourni)
FHL1..3 Boucle de chauffage dans le sol (non fournie)
T
Thermostat d'ambiance de chauffage uniquement (non fourni)
T4..6 Thermostat d'ambiance individuel pour piece chauffée/refroidie par ventilo-convecteur (non fourni)
Fonctionnement de la pompe
Lorsqu'il n'y a pas de thermostat raccordé à l'unité interieure (2), la pompe (4) peut être configurée pour fonctionner soit tant que l'unité interieure est sous tension, soit jusqu'à ce que la température de l'eau souhaïée soit atteinte.
REMARQUE

Pour plus de détails sur la configuration de la pompe, voir "Configuration du fonctionnement de la pompe" à la page 15.
Chauffage et refroidissement de l'espace
En fonction de la saison, le client seLECTIONnera le refroidissement ou le chauffage via l'interface utilisé de l'unité interieure.
L'unité extérieur (1) fonctionnera en mode de refroidissement ou en mode de chauffage pour atteindre la température d'eau de départ cible.
Avec l'unité en mode de chauffage, la vanne 2 voies (13) est ouverte. L'eau chaude est fournie aux deux ventilo-convecteurs et aux bouches de chauffage de sol.
Quand l'unité est en mode de refroidissement, la vanne 2 voies motorisée (13) se ferme pour empêcher l'eau froide de passer par les bouches de chauffage du sol (FHL).

Lorsque plusieurs boucles sont fermées dans le système par les vannes régulées à distance, il peut être nécessaire d'installer une vanne de dérivation (9) pour éviter l'activation du dispositif de sécurité à contacteur de début. Voir aussi "Application 2" à la page 3.

Le câblage de la vanne 2 voies (13) est différent pour une vanne NC (normalement fermée) et une vanne NO (normalement ouverte)! Veiller à effectuer la connexion aux numérodes bornes corrects comme détaillé sur le schéma de câblage.
Le réglage ON/OFF du mode de chauffage/refroidissement se fait via l'interface utilisateur de l'unité interieure.
APERCU DE L'UNITE INTÉRIEURE
Ouverture de l'unité interieure
Le volet avant du couvercle de l'unité intérieure donne accès au manomètre et à l'interface utilisateur.
Le couvercle de l'unité interieure peut s'oter en retardant les 2 vis de côte et en décrochant le couvercle.


Veiller à fixer le couvercle avec les vis et les rondelles en nylon lors de l'installation du couvercle (vis et rondelles en nylon fournies en accessoire).

Les parties à l'intérieur de l'unité peuvent être chaudes.
Pour avoir accès aux composants internes du coffret électricque - par ex. pour relier le câblage sur place - le panneau de service du coffret électricque peut être retireé. Pour ce faire, desserrer les vis avant et décrocher le panneau de service du coffret électricque.

Couper l'alimentation électricne — c.-à-d. le courant de l'unité extérieure et l'alimentation du chauffage d'appoint et du gallon d'eau chaude sanitaire (le cas échéant) — avant desteroler le panneau de service du coffret électricne.

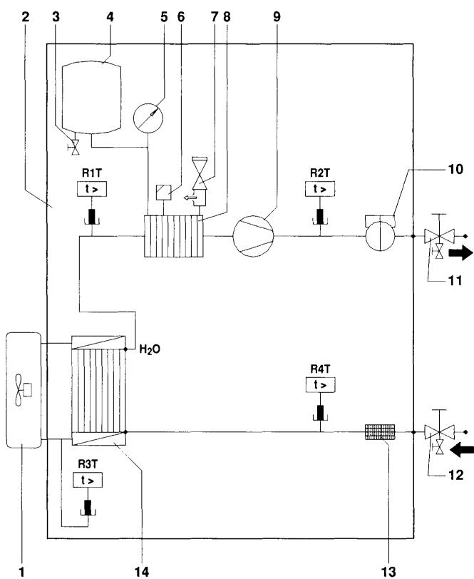
Principaux composants

1 Vanne de purgege d'air
L'air subsistant dans le circuit d'eau sera automatiquement expulsé par la vanne de purgege d'air.
2 Chauffage d'appoint
Le chauffage d'appoint consiste en un élément de chauffage électricque qui fournira une capacité de chauffage supplémentaire au circuit d'eau si la capacité de chauffage de l'unité extérieure est insuffisante en raison de basses températures extérieures.
3 Capteurs de température
Quatre capteurs de température déterminent la température de l'eau et du réfrigérant en différents points dans le circuit d'eau.
4 Coffret électrique
Le coffret électriche contient les composants électroniques et électriques principaux de l'unité interieure.
5 Echangeur thermique
6 Vase d'expansion (10 l)
7 Interface utilisateur
L'interface utilisateur permet à l'instantiateur et à l'utilisateur de paramétrer, d'utiliser et d'entrenir l'unité.
8 Connexion de liquide réfrigérant
9 Connexion de gaz réfrigérant
10 Vannes d'arrêt (accessoire)
Les vannes d'arrêt de la connexion d'entrée d'eau et de la connexion de sortie d'eau permettent une isolation du côte circuit d'eau de l'unité interieure par rapport au côte circuit d'eau résidentiel. Cela facilitte la vidange et le remplacement du filtre de l'unité interieure.
11 Connexion d'arrivee d'eau
12 Connexion de sortie d'eau
13 Vannes de vidange et de replissage
14 Filtrà eau
Le filtré à eau retire la saleté de l'eau pour empêcher des dégats à la pompe ou une obstruction de l'évaporateur. Le filtré à eau doit être nettoyé de façon régulière. Voir "Maintenance" à la page 23.
15 Vanne de purgege de vase d'expansion
Le vanne de purgege du vase d'expansion permet de purger l'eau résiduelle dans le vase d'expansion après la purgege avec les vannes de purgege et de replissage.
16 Manometre
Le manomètre permet de dire la pression d'eau dans le circuit d'eau.
17 Contacteur de débit
Le contacteur de débit vérifie le flux dans le circuit d'eau et protège l'échangeur de chaleur contre le gel et la pompe contre les dégats.
18 Pompe
La pompe fait circuler l'eau dans le circuit d'eau.
19 Cuve de chauffage d'appoint
Le chauffage d'appointchauffe I'eau dans la cuve de chauffaged'appoint.
20 Protection thermique du chauffage d'appoint
Le chauffage d'appoint est équipé d'un protecteur thermique. La protection thermique s'active quand la température devient tropéeslevée.
21 Fusible thermique du chauffage d'appoint
Le chauffage d'appoint est équipé d'un fusible thermique. Le fusible thermique saute quand la température est trop élevé (supérieure à la température de la protection thermique du chauffage d'appoint).
22 Soupape de décharge de pression
La soupape de décharge de pression empêche une pression d'eau excessive dans le circuit d'eau en s'ouvrant à 3 bar et en déchargeant un peu d'eau.

1 Contacteurs du chauffage d'appoint K1M, K2M et K5M (option)
2 PCB principal
La carte de circuits imprimés principale (PCB) contrôle le fonctionnement de l'unité.
3 Contacteur de surchauffage K3M (uniquement pour installations avec le ballon d'eau chaude sanitaire)
4 Disjoncteur de surchauffage F2B (uniquement pour installations avec le ballon d'eau chaude sanitaire)
Le disjoncteur protège le surchauffage dans le ballon d'eau chaude sanitaire contre toute surcharge ou court-circuit.
5 Disjoncteur du chauffage d'appoint F1B (option)
Le disjoncteur protège le circuit électrique du chauffage d'appoint par rapport à une surcharge ou un court-circuit.
6 Borniers
Les borniers permettent une connexion aisée des cables sur place.
7 Fixations des attache-cables
Les attache-câbles permettent de fixer le câblage local avec les attaches au coffret électricque pour garantir la réduction des contraintes.
8 Borniers X3M, X4M (uniquement sur les installations avec ballon d'eau chaude sanitaire)
9 Fusible PCB FU1
10 Microcommutateur SS2
Le microcommutateur SS2 compte 4 commutateurs à bascule pour configurer certains paramètres d'installation. Voir "Aperçu des réglages de microcommutateur" à la page 14.
11 Prise X13A
La prise X13A accueille le connecteur K3M (uniquement pour les installations avec ballon d'eau chaude sanitaire).
12 Prise X9A
La prise X9A accueille le connecteur de la thermistance (uniquement pour les installations avecallon d'eau chaude sanitaire).
13 Fusible de pompe FU2 (fusible en ligne)
14 Relais de pompe K4M
15 Transformateur TR1
16 A4P
Carte d'adresse solaire/alarme distante (uniquement pour les installations avec kit solaire ou kit d'alarme distante)
17 Relais K7M pour pompe solaire (option)
Ce relais et sa sortie sur X2M peuvent être activés lorsqu'entrée solaire sur A4P devant active.
REMARQUE
Le schéma de câblage électriche se trouve à l'intérieur du couvercle du coffret électriche.
Scheme fonctionnel

1 Unité extérieure
2 Unité interieure
3 Vanne de purgege de vase d'expansion
4 Vase d'expansion
5 Manometre
10 Contacteur de débit
11 Vanne d'arrêt de sortie d'eau avec vanne de purgege (installation sur place)
6 Vanne de purgege d'air
7 Soupape de décharge de pression
8 Cuve de chauffage d'appoint avec chauffage d'appoint
9 Pompe
13 Filtre
14 Echangeur thermique
R1T
R2T R2T
R31
A41
Capeurs de température
Selection d'un lieu d'installation
L'unité doit être montée au mur dans un endroit à l'intérieur qui répond aux exigences suivantes:
L'emplacement d'installation est exempt de givre.
L'espace autour de l'unité convient parfaitement en cas de maintenance. (Voir figure 2)
L'espace autour de l'unité permet une circulation d'air suffisante.
Il y a de la place pour que la soupape de décharge de pression et la vanne de purgege de condensat (uniquement pour les modèles EKHBX avec kit de bac de purgege EKHBDP) se déclenchent.
La surface d'installation consiste en un mur ininflammate plat et vertical, capable de supporter le poids en ordre de marche de l'unité (voir "Spcifications techniques" à la page 27).
Il n'y a pas de danger d'incendie en raison de fuite de gaz inflammable.
Toutes les longueurs de tuyau et distances ont ete prises en considération.
| Exigence | Valeur |
| Longueur maximale autorisée des tuyaux de réfrigerant entre les unités extérieures et intérieures | 75 m |
| Longueur minimale requise des tuyaux de réfrigerant entre les unités extérieures et intérieures | 3 m(a) |
| Différence de hauteur maximale autorisée entre les unités extérieures et intérieures | 30 m |
| Distance maximale autorisée entre la vanne 3 voies et l'unité intérieure (uniquement pour les installations avec gallon d'eau chaude sanitaire). | 3 m |
| Distance maximale admise entre le gallon d'eau chaude sanitaire et l'unité intérieure (uniquement pour les installations avec gallon d'eau chaude sanitaire).Le câble de thermistance fourni avec le gallon d'eau chaude sanitaire fait 12 m de longueur. | 10 m |
(a) Lorsqu'une recharge < 5 m de l'unité extérieure est requise. Se reporter au manuel d'installation de l'unité extérieure.
REMARQUE

Si l'installation est équipée d'un ballon d'eau chaude sanitaire (option), se reporter au manuel du ballon d'eau chaude sanitaire.
Dimensions et espace de service
Unité de mesure: mm
Dimensions de I'appareil, voir figure 3
1 Tuyau de purge flexible
5 Connexion de gaz réfrigérant
2 Connexion de sortie d'eau
FBSP Female British Standard Pipe (Conduite femelle norme anglaise)
3 Connexion d'arrivée d'eau
4 Connexion de liquide réfrigérant
MBSP Male British Standard Pipe (Conduite malenorme anglaise)
Espace de service requis, voir figure 2
Inspection, manipulation et déballage de l'unité
L'unité intérieure est emballée dans une caisse en carton, fixée par des sangles sur une palette en bois.
A la livraison, l'appareil doit être vérifié et tout dommage doit être signalé immédiatement au responsable des réclamations du transporteur.
Vérifier si tous les accessoires de l'unité interieure (voir "Accessoires" à la page 2) sont inclus.
Amener l'unité le plus pres possible de sa position d'installation finale dans son emballage d'origine pour éviter des dégats pendant le transport.
L'unité intérieure pèse environ 55kg et doit être levée par deux personnes à l'aide des deux barres de levage fournies.

Ne pas saisir le coffret électrique ou la tuyauterie pour lever l'unité! Deux barres de levage sont prévues pour lever l'unité.


Le poids de l'unité interieure est d'environ 55kg . Deux personnes sont nécessaires pour monter l'unité.
1 Fixer le support de fixation au mur à l'aide des chevilles et vis appropriées.
S'assurer que le support de fixation mural est complètement de niveau. Si l'unité n'est pas installée de niveau, de l'air peut être s'engouffer dans le circuit d'air, ce qui peut entraîner un dysfonctionnement de l'unité.
Faire particulièrement attention à cela lors de l'installation d'un modele EKHBX pour éviter tout trop-plein du bac de purgege.
2 Suspendre l'unité intérieure au support de fixation mural.
3 Fixer l'unité interieure au bas à l'aide des chevilles et vis appropriées. Pour ce faire, l'unité est munie de 2 trous sur les bords extérieurs inférieurs du chassin.

Installation du kit de bac de purge EKHBDP (uniquement pour les modèles EKHBX)
Pour les modèles de chauffage/refroidissement, il est nécessaire d'installer le kit de bac de purge (voir "Accessoires" à la page 2).
Pendant l'opération de refroidissement, la vapeur d'eau (humidité) dans l'air peut se condenser en liquide et se déposer sur les tuyaux de réfrigérant et d'eau froids. Cette eau est recupérée dans le bac de purgege qui doit être connecté à un drain.
Pour connaître les instructions d'installation, se reporter à la feuille d'instruction accompagnant le kit de bac de purgege.

Veiller à positionner le tuyau de la soupape de décharge de pression dans le bac de purgege. Si cette précaution n'est pas suivie, de l'eau peut entrer en contact avec les composants électriques et provoquer une décharge électrique ou un court-circuit dans le système électrique.
Tuyauterie de réfrigérant
Pour toutes les directives, instructions et specifications relatives aux tuyauteries de réfrigérant entre l'unité interieure et l'unité extérieur, se reporter au manuel d'installation de l'unité extérieur.
L'emplacement du tuyau de gaz et du tuyau de liquide sur l'unité interieure est indiquée au point "Principaux composants" à la page 6.
| Spécificationsdes tuyaux de réfrigérant | Unité intérieure | Unité extérieur |
| Diamètre extérieur du tuyau de gaz | 15,9 mm(5/8 inch) | 15,9 mm(5/8 inch) |
| Diamètre extérieur du tuyau de liquide | 9,5 mm(3/8 inch) | 9,5 mm(3/8 inch) |

Lors de la connexion des tuyaux de réfrigerant, toujours utiliser deux clés pour serrer ou desserrer les écrous! Si cette précaution n'est pas respectée, il y a un risque de détérioration des raccords de tuyauterie et de fuite.
Tuyauterie d'eau
Verification du circuit d'eau
Les apparêls sont équipés d'une entrée et d'une sortie d'eau destinées à être raccordées à un circuit d'eau. Ce circuit doit être monté par un technicien qualifié et doit avoir à toutes les réglementations nationales et européennes appropriées.

L'unité ne doit être utilisée que dans un réseau d'alimentation en eau fermé. L'application dans un réseau d'alimentation en eau ouvert conduit à une corrosion excessive de la tuyauterie d'eau.
Avant de poursuivre l'installation de l'appareil, vérifie les points suivants:
La pression d'eau maximum est de 3 bar.
- Deux vannes d'arrêt sont fournies avec l'unité. Afin de facilitier le service et la maintenance, en installer une à l'entrée d'eau et une à la sortie d'eau de l'unité interieure. Respecter la position des vannes d'arrêt. L'orientation des vannes de purge et de replissage intégrées est importante pour l'entretien. Voir figure 3.
- Les robinets de vidange doivent être prévus à tous les points bas du système pour permettre une vidange complète du circuit pendant la maintenance.
Deux vannes de purge intégrées dans les vannes d'arrêt, et une vanne de purge sur le vase d'expansion sont prévues pour vidanger l'eau du système d'eau de l'unité interieure.
Veiller à purger correctement la soupape de décharge de pression pour éviter tout contact de l'eau avec les composants électriques.
Des purgeurs d'air doivent etre prevus a tous les points supérieurs du systeme. Ils doivent etre situés a des endroits facilement accessibles pour l'entretien. Une purge d'air automatique est prevue a l'intérieur de l'unité interieure. Vérifier que cette vanne de purge d'air n'est pas trop serrée de sorte que l'évacuation d'air automatique dans le circuit d'eau reste possible.
Veiller à ce que les composants installés dans la tuyauterie fournie sur place puissant résister à la pression d'eau.
Vérification du volume d'eau et de la pré-pression du vase d'expansion
L'unité est équipée d'un vase d'expansion de 10 litres qui présente une pré-pression de défaut de 1 bar.
Pour garantir le fonctionnement ajustat de l'unité, il se peut que la pré-pression du vase d'expansion nécessite un ajustement et que les volumes d'eau minimum et maximum soient vérifiés.
1 Vérifier que le volume d'eau total dans l'installation est d'au moins 20 l.

Dans la plupart des applications de climatisation, le volume d'eau minimum donnera un résultat satisfaisant.
Cependant, dans des procédés ou locaux critiques avec une charge thermique élevée, un volume d'eau supplémentaire peut être nécessaire.
2 A l'aide du tableau ci-dessous, déterminer si la pré-pression du vase d'expansion nécessite un réglage.
3 A l'aide du tableau et des instructions ci-dessous, déterminer si le volume d'eau total dans l'installation est en dessous du volume d'eau maximal autorisé.
| Différence de hauteur d'installation(a) | Volume d'eau | |
| ≤280 l | >280 l | |
| ≤7 m | Aucun réglage de pré-pression requis | Actions requises: • la pré-pression doit être diminuée, calculer en fonction de "Calcul de la pré-pression du vase d'expansion" • vérifier si le volume d'eau est inférieur au volume d'eau maximal autorisé (utiliser le graphique ci-dessous) |
| >7 m | Actions requises: • la pré-pression doit être augmentée, calculer en fonction de "Calcul de la pré-pression du vase d'expansion" • vérifier si le volume d'eau est inférieur au volume d'eau maximal autorisé (utiliser le graphique ci-dessous) | Vase d'expansion de l'unité trop petit pour l'installation. |
(a) Différence de hauteur d'installation: hauteur de différence (m) entre le point le plus eau du circuit d'eau et l'unité interieure. Si l'unité est située au point le plus haut de l'installation, la hauteur d'installation est considérée à 0 m.
Calcul de la pré-pression du vase d'expansion
La pré-pression (Pg) à régler dépend de la différence de hauteur d'installation maximale (H) et est calculée comme ci-dessous:
Vérification du volume d'eau maximal autorisé
Pour déterminer le volume d'eau autorisé maximal dans l'ensemble du circuit, procéder comme suit:
1 Détérminer le volume d'eau maximal correspondant à la pré-pression calculée (Pg) à l'aide du graphique ci-dessous.
2 Vérifier que le volume d'eau total dans l'ensemble du circuit d'eau est inférieur à cette valeur.
Si ce n'est pas le cas, le vase d'expansion à l'intérieur de l'unité interieure est trop petit pour l'in installation.

pre-pressure = pré-pressure
maximum water volume = volume d'eau maximal
Example 1
L'unité interieure est installée 5 m en dessous du point le plus élevé du circuit d'eau. Le volume d'eau total dans le circuit d'eau est de 100 l.
Dans cet exemple, aucune action ou réglage n'est requis.
Example 2
L'unité interieure est installée au point le plus élevé du circuit d'eau. Le volume d'eau total dans le circuit d'eau est de 350 l.
Résultat:
■ Etant donné que 350 l est supérieur à 280 l, la pré-pression doit être réduite (voir le tableau ci-dessus).
La pré-pression requise est: Pg = (H / 10 + 0,3) bar = (0 / 10 + 0,3) bar = 0,3 bar
Le volume d'eau maximal correspondant peut être lu à partir du graphique: environ 410 l.
Etant donné que le volume d'eau total (350 l) est inférieur au volume d'eau maximum (410 l), le vase d'expansion suffit pour l'installation.
Réglage de la pré-pression du vase d'expansion
Lorsqu'il est nécessaire de changer la pré-pression par défaut du vase d'expansion (1 bar), garder à l'esprit les directives suivantes:
Utiliser uniquement de l'azote sec pour régler la pré-pression du vase d'expansion.
Un réglage inapproprié de la pré-pression du vase d'expansion entraînera un dysfonctionnement du système. Par conséquent, la pré-pression doit uniquement être ajustée par un installateur pourvu de la licence.
Raccordement du circuit d'eau
Les raccordements d'eau doivent être faits conformément au schéma de principe livre avec l'appareil, en respectant l'entrée et la sortie d'eau.

Veiller à ne pas déformer la tuyauterie de l'appareil en utilisant une force excessive lors du raccordement du tuyau. La déformation de la tuyauterie pourrait entraîner un mauvais fonctionnement de l'appareil.
La présence d'air, d'humidité ou de poussière dans le circuit d'eau peut entrainer des dysfonctionnements. Par conséquent, lors de la connexion du circuit d'eau, prière de tener compte des points suivants:
N'utiliser que des conduites propres.
■ Maintenir l'extrémité de la conduite vers le bas pour retarder les Bavures.
Couvrir l'extrémité de la conduite lorsque vous l'insérez dans une paroi, afin d'éviter toute déténstration de poussière et de saleté.
Utiliser un bon agent d'étanchéité pour filt afin de rendre les raccords étanches. L'étanchéité doit être en mesure de résister aux pressions et températures du système.
Lors de l'utilisation de tuyau métalliques sans laiton, veiller à isoler les deux matériaux l'un de l'autre pour éviter la corrosion galvanique.
Etant donné que le laiton est un matériel doux, utiliser l'outillage ajustat pour raccorder le circuit d'eau. Un outillage inapproprié entraînera des dégats aux tuyaux.

L'unité ne doit être utilisée que dans un réseau d'alimentation en eau fermé. L'application dans un réseau d'alimentation en eau ouvert conduit à une corrosion excessive de la tuyauterie d'eau.
Ne jamais utiliser de composants revêtus de zinc dans le circuit d'eau. Une corrosion excessive de ces pieces peut se produit étant donné que des tuyaux de cuivre sont utilisés dans le circuit d'eau interne de l'unité.
REMARQUE

Lors de l'utilisation d'une vanne à 3 voies dans le circuit d'eau.
Choisir de préférence une vanne à 3 voies de type à bille pour garantir une séparation complète entre l'eau chaude sanitaire et le circuit d'eau de chauffage au sol.
Lors de l'utilisation d'une vanne à 3 voies ou d'une vanne à 2 voies dans le circuit d'eau.
Le temps de changement maximum recommandé de la vanne doit être inférieur à 60 secondes.
Remplir d'eau
1 Raccorder l'alimentation en eau à la vanne de vidange et de replissage (voir "Principaux composants" à la page 6).
2 S'assurer que la vanne de purgege d'air automatique est ouverte (au moins 2 tours).
3 Remplir d'eau jusqu'à ce que le manomètre indique une pression d'environ 2,0 bar. Retirer l'air du circuit autant que possible à l'aide des vannes de purge de air. La présence d'air dans le circuit d'eau peut provoquer un dysfonctionnement du chauffage d'appoint en option.
4 Pour les unités avec chauffage d'appoint en option:
Vérifier que la cuve du chauffage d'appoint est remplie d'eau en ouvrant la soupape de décharge de pression. L'eau doit s'écouler par la soupape.
REMARQUE

Pendant le replissage, il se peut qu'il ne soit pas possible de-retirer tout l'air du circuit. L'air restant sera retiré par les vannes de purgege d'air automatique pendant les premières heures d'utilisation du système. Un replissage supplémentaire d'eau par la suite sera peut-etre nécessaire.
La pression d'eau indiquée sur le manometre variera en fonction de la température d'eau (pression supérieure pour une température d'eau supérieure).
Toutefois, la pression d'eau doit rester au-dessus de 0,3 bar à tout moment pour éviter la déténération d'air dans le circuit.
Il se peut que l'unité élimine un peu d'eau excessive par la vanne de surpression.
La qualite de I'eau doit etre conforme a la directive EN 98/83 CE.
Isolation des tuyaux
L'ensemble du circuit d'eau, y compris tous les tuyaux, doit être isolé pour empêcher toute condensation pendant le refroidissement et toute réduction de la capacité de refroidissement et de chauffage.
Si la température est supérieure à 30^ et si l'humidité relative est supérieure à 80% , l'épaissur des matériaux d'étanchéité doit alors être d'au moins 20~mm afin d'éviter toute condensation sur la surface du joint d'étanchéité.
Câblage local

AVERTISSEMENT
Un commutateur principal ou d'autres moyens de débranchement ayant une séparation de contact sur tous les pôles doit être intégré dans le câblage fixe en fonction de la législation locale et nationale correspondante.
Déconnecter l'alimentation électrique avant d'effectuer toute connexion.
Tous les cablages sur place et les éléments doivent être installés par un technicien qualifié et satisfaire aux réglementations nationales et européennes appropriées.
Le câblage sur place doit être réalisé conformément au schéma de câblage fourni avec l'appareil et aux instructions données ci-dessous.
Veiller à utiliser une alimentation spécifique. Ne jamais utiliser une alimentation électrique partagée par un autre apparéil.
Veiller à étabrir une connexion à la terre. Ne pas utiliser une canalisation publique, un parasurtenseur ou la terre du téléphone comme terre pour l'unité. Une mise à la terre incomplète peut provoquer des électrocutions.
Veiller à installer un disjoncteur de fuite à la terre (30 mA). Le non-respect de cette consigne peut provoquer des chocs électriques.
Aperçu
L'illustration ci-dessous donne un aperçu du cablage nécessaire sur place entre plusieurs pieces de l'installation. Se réferer également à "Examples d'application typiques" à la page 3.

A Alimentation unique pour l'unité extérieure, le chiffage d'appoint et le surchauffage (en option)
F Vanne 3 voies pour balloon d'eau chaude sanitaire (non fournie, option)
B Unité extérieure
G Vanne 2 voies pour mode de refroidissement (non fournie, option)
C Chauffage d'appoint
H Ballon d'eau chaude sanitaire (option)
E Thermostat d'ambiance (non fourni, option)
Surchauffage (option)
| Element | Description | Nombre de conducteurs requis | Courant de service maximal |
| 1 | Câble d'alimentation pour l'unité extérieur | 2+GND | (a) |
| 2 | Alimentation de l'unité interieure et cable de communication | 3+GND | (b) |
| 3 | Câble d'alimentation électrique pour chauffage d'appoint | 2+GND ou 3+GND | (c) |
| 4 | Câble du thermostat d'ambiance | 3 ou 4 | 100 mA(d) |
| 5 | Câble de commande de vanne 3 voies | 2+GND | 100 mA(d) |
| 6 | Câble de commande de vanne 2 voies | 2+GND | 100 mA(d) |
| 7 | Alimentation électrique du surchauffage et cable de protection thermique | 4+GND | (b) |
| 8 | Câble de thermistance | 2 | (e) |
| 9 | Câble d'alimentation électrique du surchauffage | 2+GND | 13 A |
(a) Se reporter à la plaquette signalétique sur l'unité extérieur
(b) Section du cable 2,5 mm²
(c) Voir tableau sous "Connexion de l'alimentation électrique du chauffage d'appoint" à la page 13.
(d) Section minimale du cable 0.75mm^2
(e) La thermistance et le cable de raccordement (12 m) sont fournis avec le balloon d'eau chaude sanitaire.
Câblage interne - Tableau des pièces
Se reporter au schéma de câblage interne fourni avec l'unité (à l'intérieur du couvercle du boîtier électrique de l'intérieur). Une liste des abréviations utilisées est donnée ci-dessous.
A1P .PCB principal
A2P .PCB du dispositif de regulation à distance (interface utiliseateur)
A3P Thermostat (non fourni, PC= circuit d'alimentation interne)
A4P ....... Carte d'adresse solaire/alarme distante
E1H....* .... Elément de chauffage d'appoint 1
E2H....* .... Elément de chauffage d'appoint 2
E3H....* .... Elément de chauffage d'appoint 3
E4H......#.....Surchauffage
F1B ....* ... Fusable de chauffage d'appoint
F2B ........#.... Fusableurchauffage
F1T. Fusible thermique (250 V, 94°C)
FU1 ...Fusible 3,15 A T 250 V
FU2 .Fusible 5 A T 250 V
FuR,FuS.......Fusible 5 A 250 V pour carte de circuits imprimés solaire/alarme distante
K1M.... Contacteur chauffage d'appoint niveau 1
K2M.... Contacteur chauffage d'appoint niveau 2
K3M....#.....Contacteur de surchauffage
K5M.... Contacteur pour débranchement de tous les pôles du chauffage d'appoint
K7M.... Relais pour pompe solaire
M1P...........Pompe
M2S....#Vanne 2 voies pour mode de refroidissement
M3S....#. Vanne 3 voies: chauffage au sol/eau chaude sanitaire
PHC1 ... Circuit d'entree de l'optocoupleur
Q1DI. Disjoncteur de fuite à la terre
Q1L ....* Protection thermique de chauffage d'appoint
Q2L,Q3L.#....Protection thermique de surchauffage
R1T. Thermistance d'eau de sortie de l'échangeur de chaleur
R2T ....* Thermistance d'eau de sortie de chauffage d'appoint
R3T. Thermistance cote réfrigérant
R4T ......... Thermistance d'entree d'eau
R5T.....#....Thermistance d'eau chaude sanitaire
S1L....... Contacteur de débit
S1S.... Relais de station de pompage solaire
SS1............ Microcommutateur
TR1.......Transformateur 24 V du PCB
V1S.... Suppressor d'etincelle 1
V2S.... Suppressor d'etincelle 2
X1M-X4M ....... Borniers
En option
Applications avec ballon d'eau chaude sanitaire uniquement
Applications de chauffage/refroidissement uniquement
Directives de câblage local
La plupart du cablage local de l'unité interieure doit être fait sur le bornier à l'intérieur du coffret électrique. Pour acceder au bornier, retireer le couvercle de l'unité interieure et le panneau de service du coffret électrique, voir "Ouverture de l'unité interieure" à la page 5.
Les attache-cables sont prevus au bas du coffret électric. Fixer tous les cables à l'aide des attache-cables (non fourni).
Un circuitélectrique spécial est requis pour le chauffage d'appoint (option).
Les installations équipées d'un gallon d'eau chaude sanitaire (option) nécessitant un circuit électrique spécifique pour le surchauffage.
Se reporter au manuel d'installation du gallon d'eau chaude sanitaire.
Raccordement de l'alimentation électrique de l'unité interieure et du cable de communication
Configuration minimale du circuit et des cables électriques
L'alimentation électrique de l'unité interieure doit être fournie par l'unité extérieur. La communication de données avec l'unité extérieur est fournie via le même cable.
Pour toutes les directives et specifications relatives au cablage sur place entre l'unité interieure et l'unité extérieure, se reporter au manuel d'installation de l'unité extérieure.
Procedure
1 A l'aide du cable approprié, raccarder le circuit électrique aux bornes appropriées comme indiqué dans le schéma de câblage et l'illustration ci-dessous.
2 Raccorder le conducteur de terre (jaune/vert) à la vis de terre sur la plaque de fixation du coffret électrique.
3 Fixer le cable au supports d'attache-cables au moyen d'attache-cables aux pour réduire les contraintes.
4 Lors de l'acheminement des cables, veiller à ce qu'ils ne génent pas le montage du couvercle de l'unité intérieure, voir figure 3.
Remarque: seul le câblage local pertinent est illustré.

Connexion de l'alimentation électrique du chauffage d'appoint
Configuration minimale du circuit et des cables électriques

Veiller à utiliser un circuit d'alimentation spécifique pour le chauffage d'appoint. Ne jamais utiliser un circuit électrique partagé par un autre apparéil.
Utiliser une seule et même alimentation électricque pour l'unité extérieur, l'unité interieure, le chauffage d'appoint et le surchauffage (ballon d'eau chaude sanitaire).
Ce circuit d'alimentation doit être protégé par les dispositifs de sécurité requis en fonction des règles locales et nationales.
Selectionner le cable électrique en fonction des réglementations nationales et locales en vigueur. Pour le courant de service maximal du chauffage d'appoint, se reporter au tableau ci-dessous.
| Modèle d'unité interieure | Capacité de chauffage d'accourt | Tension nominale du chauffage d'accourt | Courant de service maximal |
| EKHB*016AB3V3 | 3 kW | 1x 230 V | 13 A |
| EKHB*016AB6V3 | 6 kW | 1x 230 V | 26 A |
| EKHB*016AB6WN | 6 kW | 3x 400 V | 8,6 A |
| EKHB*016AB9WN | 9 kW | 3x 400 V | 13 A |
| EKHB*016AB6T1 | 6 kW | 3x 230 V | 15 A |
| EKHB*016AB9T1 | 9 kW | 3x 230 V | 23 A |
Procedure
1 A l'aide du cable approprié, raccorder le circuit électrique au disjoncteur principal comme indiqué dans le schéma de câblage et l'illustration ci-dessous.
2 Raccorder le conducteur de terre (jaune/vert) à la vis de terre de la borne X1M.
3 Fixer le cable au supports d'attache-cables au moyen d'attache-cables aux pour réduire les contraintes.
Remarque: seul le câblage local pertinent est illustré.

Raccordement du cable de thermostat
Le raccordement du cable de thermostat depend de l'application.
Voir également "Exemples d'application typiques" à la page 3 et "Configuration de l'installation du thermostat d'ambiance" à la page 14 pour plus d'informations et connaître les options de configuration concernant le fonctionnement de la pompe en combinaison avec un thermostat d'ambiance.
Exigences de thermostat
Alimentation électrique: 230 V AC ou sur batterie
Tension de contact: 230 V.
Procedure
1 Raccorder le cable de thermostat aux bornes ajustées comme illustré dans le schéma de câblage.


2 Fixer le cable au supports d'attache-cables au moyen d'attache-cables aux pour réduire les contraintes.
3 Mentre le microcommutateur SS2-3 de la carte PCB sur ON. Voir "Configuration de l'installation du thermostat d'ambiance" à la page 14 pour plus d'informations.
Raccordement des câbles de commande de vanne
Configuration minimale des vannes
Alimentation electrolyte: 230 V AC
Courant de service maximal: 100 mA
Câblage de la vanne 2 voies
1 A l'aide du cable approprié, raccarder le cable de commande de vanne à la borne X2M comme illustré dans le schéma de câblage.

REMARQUE
Le câblage est différent pour une vanne NC (normalement fermée) et une vanne NO (normalement ouverte). Veiller à effectuer la connexion aux numérios de bornes corrects comme détaillé dans le schéma de câblage et les illustrations ci-dessous.


Vanne 2 voies normalement ouverte (NO)
2 Fixer le(s) cable(s) aux supports d'attache-cables au moyen d'attache-cables pour réduire les contraintes.

Câblage de la vanne 3 voies
1 A l'aide du cable approprié, raccorder le cable de commande de vanne aux bornes appropriées comme illustré dans le schéma de câblage.

Il est possible de raccorder deux types de vannes 3 voies. Le câblage est différent pour chaque type:
Vanne 3 voies de type "2 fils à ressort de rappel" La vanne 3 voies doit être montée de telle manière que lorsque la vanne 3 voies est au repos (non active), le circuit de chauffage de l'espace est sélectionné.
Vanne 3 voies de type "SPST 3 fils"
La vanne 3 voies doit être montée de telle sorte que quand les bornes 9 et 10 sont electrifiées, le circuit de chauffage sanitaire est sélectionné.

Vanne "2 fils à ressort de rappel"

Vanne "3 fils SPST"
2 Fixer le(s) cable(s) aux supports d'attache-cables au moyen d'attache-cables pour réduire les contraintes.
MISE EN ROUTE ET CONFIGURATION
L'unité interieure doit être configurée par l'installateur pour qu'elle corresponde à l'environnement d'installation (climat extérieur, options installées, etc.) et l'expertise de l'utilisateur.

Il est important que toutes les informations dans ce chapitre soient lues dans l'ordre par l'installateur et que le système soit configuré comme il le faut.
Aperçu des réglages de microcommutateur
Le microcommutateur SS2 estitué sur la carte de circuits imprimés du coffret électrique (voir "Composants principaux du coffret électrique" à la page 7) et permet de configurer l'installation du ballon d'eau chaude sanitaire, de connecter le thermostat d'ambiance et d'utiliser la pompe.

Couper l'alimentation électrique avant d'ouvrir le panneau de service du coffret électrique et de faire des changements au réglage des microcommutateurs.

| Micro-commateurSS2 | Description | ON | OFF |
| 1 | Ne s'applique pas à l'instantiateure | — | (par défaut) |
| 2 | Installation du gallon d'eau chaude sanitaire(voir "Configuration de l'instantation du gallon d'eau chaude sanitaire" à la page 15) | Installé | Non installé(par défaut) |
| 3 | Connexion du thermostat d'ambiance(voir "Configuration de l'instantation du thermostat d'ambiance" à la page 14) | Thermostat d'ambiance connecté | Pas de thermostat d'ambiance connecté(par défaut) |
| 4 | Ce réglage(a) decide du mode de fonctionnement lorsqu'il y a une demande simultanée pour plus de chauffage/refroidissement de l'espace et de chauffage d'eau sanitaire. | Priorité de chauffage/ refroidissement | Pas de priorité(par défaut) |
(a) unquielement d'application dans le cas du microcommutateur 2 = ON
Configuration de l'installation du thermostat d'ambiance
Lorsqu'aucunthermostat d'ambiance n'est raccordé à l'unité interieure, le commutateur a bascule SS2-3 doit être mis sur OFF.
Lorsqu'un thermostat d'ambiance est raccordé à l'unité interieure, le commutateur à bascule SS2-3 doit être mis sur ON.
Au niveau du thermostat de la pierce, régler l'hysteresé de manière ajustée pour éviter la mise en marche et l'arrêt repétés de la pompe et menager ainsi sa durée de vie.
REMARQUE

Lorsqu'un thermostat d'ambiance est raccordé à l'unité interieure, les temporisateurs de chauffage et de refroidissement ne sont jamais disponibles. D'autres temporisateurs ne sont pas affectés. Pour plus d'informations sur les temporisateurs, se reporter au mode d'emploi.
Lorsqu'un thermostat d'ambiance est raccordé à l'unité interieure et que le bouton ou est enforcé, l'indicateur de commande centralisé se mettra à clignoter pour indiquer que le thermostat d'ambiance a priorité et commande la mise en marche/l'arrêt et le changement.
Le tableau suivant reprend la configuration requise et le câblage de thermostat au niveau du bornier dans le coffret électrique. L'utilisation de la pompe est reprise dans la troisième colonne. Les trois dernières colonnes indiquent si la fonctionnalité suivante est disponible sur l'interface utilisateur (UI) ou gérée par le thermostat (T):
- marche/arrêt du chauffage ou refroidissement d'espace (水水)
- changement chauffage/refroidissement (
temporisateurs de chauffage et de refroidissement (Og)
| Thermostat | Configuration | Fonctionnement de la pompe | # | # | # |
| Pas de thermostat | • SS2-3 = OFF • Câblage: (non) | déterminé par la température d'eau de départ (a) | UI | UI | UI |
| X2M H CL N 1 2 3 4 | |||||
| • SS2-3 = ON • Câblage: | marche lorsque le chauffage ou refroidissement d'espace est activé (*) | UI | UI | UI | |
| Thermostat de chauffage uniquement | • SS2-3 = ON • Câblage: | marche lors d'une demande de chauffage par le thermostat d'ambiance | T | — | — |
| X2M H CL N 1 2 3 4 | |||||
| Thermostat avec commutateur de chauffage/refroidissement | • SS2-3 = ON • Câblage: | marche lors d'une demande de chauffage ou d'une demande de refroidissement par le thermostat d'ambiance | T | T | — |
| X2M H CL N 1 2 3 4 |
C = Contact de refroidissement
H = Contact de chauffage
L, N = 230 V AC
(a) La pompe s'arrête lorsque le chauffage/refroidissement d'espace est arrêté ou lorsque l'eau attient la température d'eau désirable telle qu'utilise sur l'interface utilisateur. Avec le chauffage/refroidissement acté, la pompe tournera ensuite toutes les 5 minutes pendant 3 minutes pour vérifier la température d'eau.
Configuration du fonctionnement de la pompe
REMARQUE
Pour régler la vitesse de la pompe, se reporter à "Réglage de la vitesse de pompe" à la page 16.
Sans thermostat d'ambiance
Lorsqu'il n'y a pas de thermostat raccordé à l'unité interieure, le fonctionnement de la pompe sera déterminé par la température de l'eau de départ.
Pour forcer un fonctionnement en continu de la pompe lorsqu'aucun thermostat d'ambiance n'est raccordé, professionnel comme suit:
-mettre le commutateur a bascule SS2-3 sur ON,
- court-circuiter les numéroes de borne 1-2-4 du bornier du coffret électrique.
Avec thermostat d'ambiance
Lorsqu'un thermostat est connecté à l'unité interieure, la pompe s'actionnera en continu chaque fois qu'il y a une demande de chauffage ou de refroidissement par le thermostat.
Configuration de l'installation du gallon d'eau chaude sanitaire
Lorsqu'aucun ballon d'eau chaude sanitaire n'est installé, le commutateur à bascule SS2-2 doit être mis sur OFF (par défaut).
Lorsqu'un ballon d'eau chaude sanitaire est installé, le commutateur à bascule SS2-2 doit être mis sur ON.


Mise en route initiale à faibles températures extérieures
Unité sans chauffage d'appoint en option
REMARQUE
Pour être sur que l'unité fonctionne dans sa plage de fonctionnement dés que possible (température d'eau ≥ 30^ ), la charge au démarrage doit être réduite autant que possible.
Par example:
Pour ce faire, vous pouvez arreter les ventilateurs des ventilo-convecteurs jusqu'à ce que la température d'eau soit passée à 30^ .
ou
Pour les applications à chauffage par le sol: démarrez un circuit à la fois à l'aide d'une vanne de dérivation (automatique) garantissant que l'eau returnant à l'unité est supérieure à 20^ .
Unité avec chauffage d'appoint en option
Lors du démarrage initial et lorsque la température est trop BASSE, il est important de chauffer l'eau graduèlement. Le non respect de cette consigne peut entraîner des fissures dans les sols en béton en raison du changement de température rapide. Prière de contacter l'entrepreneur du bâtiment en béton coule responsable pour plus de détails.
Pour se faire, la température de réglage d'eau sortant la plus bassé doit être réduire à une valeur entre 15^ et 25^ en ajustant le réglage sur place [9-01] (limite inférieure du point de consigne de chauffage). Se reporter à "Réglages sur place" à la page 16.
REMARQUE
Le chauffage entre 15^ et 25^ est confié au chauffage d'appoint uniquement. Cette caractéristique n'est pas disponible sur les unités sans chauffage d'appoint.
Vérifications avant premier démarche

Déconnecter l'alimentation électrique avant d'effectuer toute connexion.
Une fois l'unité installée et avant demettre le disjoncteur en marche, veuillage contrôler les points suivants:
1 Câblage local
S'assurer que le cablage sur place entre le panneau d'alimentation local et l'unité interieure, l'unité extérieure et l'unité interieure, l'unité interieure et les vannes (le cas échéant), l'unité interieure et le thermostat d'ambiance (le cas échéant), et l'unité interieure et le ballon d'eau chaude sanitaire a été effectué conformément aux instructions décrites dans le chapitre "Cablage local" à la page 11, conformément aux schémas de cablage et conformément aux législations europeennes et nationales.
2 Fusibles ou dispositifs de protection
Vérifier que les fusibles ou les dispositifs de protection installés localement sont de la talle et du type spécifique dans le chapitre "Spcifications techniques" à la page 27. S'assurer qu'aucun fusible ou dispositif de protection n'a été mis en dérivation.
3 Disjoncteur du chauffage d'appoint F2B
Ne pas oublier demettrele disjoncteurdechauffage d'appoint F2B du coffret electrique (s'applique uniquement aux unités avec ballon d'eau chaude sanitaire optionnel installé).
4 Câblage de mise à la terre
S'assurer que les cables de mise à la terre ont été correctement raccordés et que les bornes de terre sont bien serrées.
5 Cablage interne
Vérifier visuellement le boitier de commande afin de détecter tout desserrement au niveau des connexions ou tout endommagement des composants électriques.
6 Fixation
Afin d'éviter des vibrations et des bruits anormaux au démarrage de l'unité, s'assurer que l'unité est correctement fixée.
7 Equipement endommagé
Vérifier l'intérieur de l'unité afin de vous assurer qu'aucun composant n'est endommagé ou qu'aucune conduite n'est coincée.
8 Fuite de réfrigerant
Vérifier l'intérieur de l'unité afin de vous assurer qu'il n'y a pas de fuites de réfrigerant. En cas de fuite du réfrigerant, appeler votre revendeur le plus proche.
9 Tension de l'alimentation
S'assurer que la tension de l'alimentation du panneau d'alimentation local correspond à la tension indiquée sur l'étiquette d'identification de l'unité.
10 Vanne de purgege d'air
S'assurer que la vanne de purgege d'air est ouverte (au moins 2 tours).
11 Soupape de décharge de pression
Vérifier si la cuve du chauffage d'appoint est remplie d'eau en actionnant la soupape de décharge de pression. Elle doit purger l'eau au lieu de l'air (s'applique uniquement aux unités avec chauffage d'appoint en option installé).

L'utilisation du système avec la cuve du chauffage d'appoint non remplie complètement d'eau risque d'endommager le chauffage d'appoint.
12 Vannes d'arrêt
S'assurer que les vannes d'arrêt sont correctement installées et entièrement ouvertes.

Faire fonctionner le système avec des vannes fermées endommagera la pompe.
Mise sous tension de l'unité interieure
Lorsque l'unité interieure est alimentée en électricité, "BB" s'affiche sur l'interface utilisateur pendant son initialisation, ce qui peut prendre jusqu'à 30 secondes. Pendant ce processus, l'interface utilisateur ne peut pas fonctionner.
Réglage de la vitesse de pompe
La vitesse de pompé peut être sélectionnée sur la pompé (voir "Principaux composants" à la page 6).
Le réglage par défaut est la vitesse élevée (I). Si le débit d'eau dans le système est trop élevé (par ex., bruit de l'eau qui coule dans l'installation), la vitesse peut être réduite (II).
REMARQUE

La molette de vitesse sur la pompe indique 3 réglages de vitesse. Toutefois, seuils 2 réglages de vitesse existent: basse vitesse et haute vitesse. Le réglage de vitesse moyenne indiqué sur la molette de vitesse est égal à la basse vitesse.
La pression statique externe disponible (ESP, exprimée en mH_2O ) en fonction du débit d'eau (l/min), est représentée dans le graphique ci-dessous.

Réglages sur place
L'unité interieure doit être configurée par l'installateur pour qu'elle corresponde à l'environnement d'installation (climat extérieur, options installées, etc.) et la demande de l'utilisateur. Pour ce faire, un nombre de réglages sur place est disponible. Ces réglages sur place sont accessibles et programmables via l'interface utilisateur de l'unité interieure.
Chaque réglage sur place reçoit un numéro à 3 chiffres ou code, par exemple [5-03], qui apparaît à l'écran de l'interface utilisateur. Le premier chiffre [5] indique le 'premier code' ou le groupe de réglage sur place. Les second et troisieme chiffres [03] ensemble indiquent le 'second code'.
Une liste de tous les réglages sur place et des valeurs par défaut est donnée sous "Tableau de réglage sur place" à la page 22. Dans cette même liste, il y a 2 colonnes permettant d'enregistrer la date et la valeur des réglages sur place modifiés par rapport à la valeur par défaut.
Une description détaillée de chaque réglage sur place est donnée sous "Description détaillée" à la page 17.
Procedure
Pour changer un ou plusieurs régages sur place, procéder comme suit.


1 Appuyer sur le bouton pendant un minimum de 5 secondes pour entrer en FIELD SET MODE.
L'icène SETTING (3) s'affichera. Le code de réglage sur place actuellément sélectionné s'affiche 8-88 (2), avec la valeur réglée affichée à droite -88.8 (1).
2 Appuyer sur le bouton ⑤TEMP pour selectionner le premier code de réglage sur place approprié.
3 Appuyer sur le bouton ⑧TEMP pour selectionner le second code de réglage sur place approprié.
4 Appuyer sur le bouton TIMER et sur le bouton TIMER pour changer la valeur reglee du reglage sur place selectionne.
5 Conserver la nouvelle valeur en appuyant sur le bouton
6 Répéter les étapes 2 à 4 pour changer les autres réglages sur place si nécessaire.
7 Lorsque c'est terminé, appuyer sur le bouton pour quitter FIELD SET MODE.
REMARQUE

Les changements effectués à un réglage sur place spécifique sont uniquement conservés lorsque le bouton ⊕⊗ est enforcé. La navigation vers un nouveau code de réglage sur place ou la pression sur le bouton ∑E¶ liminera le changement fait.
REMARQUE

Avant l'expédition, les valeurs régées ont été régées comme illustré sous "Tableau de réglage sur place" à la page 22.
Au moment de quitter FIELD SET MODE, "88" peut s'afficher sur l'écran LCD de l'interface utilisateur pendant que l'unité s'initialise.
Description détaillée
[0] Niveau de permission utilisateur
Si nécessaire, certains boutons de l'interface utilisateur peuvent etre rendus indisponibles à l'utilisateur.
Trois niveaux de permission sont définis (voir le tableau ci-dessous). Le passage entre le niveau 1 et le niveau 2/3 se fait en appuyant simultanément sur le touches TIMER et TIMER puis en appuyant tout de suite après sur les touches 已 et 已 , et enMAINANT les 4 touches enforcées pendant au moins 5 secondes (en mode normal). A noter qu'aucune indication concernant l'interface utilisateur n'est donnée. Lorsque le niveau 2/3 est selectionné, le niveau de permission réel — soit le niveau 2, soit le niveau 3 — est déterminé par le réglage sur place [0-00].
| Niveau de permission | ||||
| Bouton | 1 | 2 | 3 | |
| Bouton de mode discret | 1 | utilisable | - | - |
| Bouton de point de consigne dépendant du temps | 1A | utilisable | - | - |
| Bouton d'activation/désactivati on de temporisateur | 4 | utilisable | utilisable | - |
| Bouton de programmation | ◇ | utilisable | - | - |
| Boutons de réglage de l'heure | 4 TIMER | 適用ables | - | - |
| 4 TIMER | 適用ables | |||
| Touches d'invoice/fonctionne ment d'essai | ☆ | utilisable | - | - |
[1] Point de consigne dépendant du temps (mode de chauffage uniquement)
Les réglages sur place du point de consigne dépendant du temps définissent les paramètres du fonctionnement dépendant du temps de l'unité. Lorsque le fonctionnement dépendant du temps est actif, la température d'eau est déterminée automatiquement en fonction de la température extérieure: des températures extérieures plus froides entraineront de l'eau plus chaude et vice versa. Pendant le fonctionnement dépendant du temps, l'utilisateur a la possibilité d'augmenter ou d'abaisser la température d'eau cible de maximum 5^ . Voir le mode d'emploi pour plus de détails sur le fonctionnement dépendant du temps.
[1-00] Faible température ambiante (Lo_A): faible température ambiante.
[1-01] Température ambiente elevée (Hi_A): température ambiente elevée.
[1-02] Point de consigne à faible température ambiente (Lo_Ti): la température d'eau sortante cible lorsque la température extérieure est inférieure ou égale à la faible température ambiente (Lo_A). A noter que la valeur Lo_Ti doit être supérieure à Hi_Ti, étant donné que pour des températures extérieures plus froides (c.-à-d. Lo_A), de l'eau plus chaude est requise.
[1-03] Point de consigne à température ambiente elevée (Hi_Ti): la température d'eau sortante cible lorsque la température extérieure est supérieure ou égale à la température ambiente elevée (Hi_A). A noter que la valeur Hi_Ti doit être inférieure à Lo_Ti, étant donné que pour des températures extérieures plus chaudes (c.-à-d. Hi_A), de l'eau moins chaude est suffisante.
![ALTHERMA EKHBX016AB - [0] Niveau de permission utilisateur - 1](/content/2020/04/19478/images/ba9561dabefa3f3333a308ee7f67884c7d5ca82aba9fe3abdc3ac770145a6303.jpg)
T t Température d'eau cible
TA Température ambiente (extérieure)
Shift value = Valeur de changement
[2] Fonction de désinfection
S'applique uniquement aux installations avec un gallon d'eau chaude sanitaire.
La fonction de désinfection désinfecte le gallon d'eau chaude sanitaire en chauffant périodiquement l'eau sanitaire à une température spécifique.
![ALTHERMA EKHBX016AB - [2] Fonction de désinfection - 1](/content/2020/04/19478/images/be6f4f464b9653f7bcd8d9d9ad04215b5cd89e5f51ff92acff4e52aba18fb895.jpg)
Les réglages sur place de la fonction de désinfection doivent être configurés par l'instituteur en fonction d la législation nationale et locale.
[2-00] Intervalle de fonctionnement: jour(s) de la semaine où l'eau sanitaire doit être chauffée.
[2-01] Statut: définit si la fonction de désinfection est activée (1) ou désactivée (0).
[2-02] Heure de départ: heures de la journee ou l'eau sanitaire doit être chauffée.
[2-03] Point de consigne: température d'eau elevée à atteindre.
[2-04] Intervalle: période de temps définissant la durée de maintien de la température au point de consigne.
![ALTHERMA EKHBX016AB - [2] Fonction de désinfection - 2](/content/2020/04/19478/images/55dc7d40724da24a35e96a81bf91bc561d8275708c33f90f2ba0766e8d45ab2d.jpg)
T DHW Température d'eau chaude sanitaire
T U Température de point de consigne utilisateur (telle que régée sur l'interface utilisateur)
TH Température de point de consigne haute [2-03]
Heure
[3] Redemarrage automatique
Lorsque l'électricité revient après une coupure de courant, la fonction de redémarrage automatique rétablit les réglages de l'interface utilisateur au moment de la panne de courant.
REMARQUE Il est des lors recommandé de laisser la fonction de redémarrage automatique activée.
A noter qu'avac la fonction désactivée, le temporisateur ne sera pas activé lorsque l'alimentation de l'unité sera rétablee après une coupure de courant. Appuyer sur la touche ① pour réactiver le temporisateur.
[3-00] Statut: définit si la fonction de redémarrage automatique est sur ON (0) ou sur OFF (1).
[4] Fonctionnement du chauffage d'appoint et température d'arrêt du chauffage de l'espace
Fonctionnement du chauffage d'appoint — S'applique uniquement aux unités avec le chauffage d'appoint en option installé.
Le chauffage d'appoint peut être tout à fait activé ou désactivé ou il peut être désactivé en fonction du fonctionnement du surchauffage.
[4-00] Statut: définit si le fonctionnement du chauffage d'appoint est activé (1) ou désactivé (0).
[4-01] Priorité: définit si le chauffage d'appoint et le surchauffage peuvent fonctionner simultanément (0), ou si le surchauffage a priorité sur le fonctionnement du chauffage d'appoint (1).
![ALTHERMA EKHBX016AB - [4] Fonctionnement du chauffage d'appoint et température d'arrêt du chauffage de l'espace - 1](/content/2020/04/19478/images/3a0de857c0b37101e9427128e3e364d07af8768c96850be1738dc68cbb7a475e.jpg)
Lorsque le réglage sur place de la priorité est mis sur ON (1), les performances du chauffage de l'espace du système peut être réduit aux températures extérieures basses étant donné qu'en cas de demande d'eau chaude sanitaire, le chauffage d'appoint ne sera pas disponible pour le chauffage de l'espace (le chauffage de l'espace sera toujours fourni par la pompe à chaleur).
Lorsque le réglage sur place de la priorité est mis sur OFF (0), s'assurer que la consommation électrique ne dépasse pas les limites de l'alimentation.
Température d'arrêt du chauffage de l'espace
[4-02] Température d'arrêt du chauffage d'espace: température extérieure au-dessus de laquelle le chauffage de l'espace s'arrête pour éviter une surchauffe.
[5] Température d'équilibre et température de priorité de chauffage d'espace
Température d'équilibre — Les réglages sur place de 'température d'équilibre' s'appliquent au fonctionnement du chauffage d'appoint en option.
Lorsque la fonction de température d'équilibre est activée, le fonctionnement du chauffage d'appoint est restreint aux basses températures extérieures, c.-à-d. lorsque la température extérieure équivaut ou baisse sous la température d'équilibre spécifique. Lorsque la fonction est désactivée, le fonctionnement du chauffage d'appoint est possible à toutes les températures extérieures. L'activation de cette fonction réduit le temps de travail du chauffage d'appoint.
[5-00] Statut de la température d'équilibre: spécifique si la fonction de température d'équilibre est activée (1) ou désactivée (0).
[5-01] Température d'équilibre: température extérieure sous laquelle le fonctionnement du chauffage d'appoint est permise.
Température de priorité de chauffage d'espace — S'applique uniquement aux installations avec un gallon d'eau chaude sanitaire.
— Les réglages sur place de la 'température prioritaire de chauffage d'espace' s'appliquent au fonctionnement de la vanne 3 voies et au surchauffage dans le ballon d'eau chaude sanitaire.
Lorsque la fonction de priorité de chauffage d'espace est activée, il est certain que la capacité maximale de la pompe à chaleur est utilisée pour le chauffage d'espace uniquement lorsque la température extérieure équivaut ou descend sous la température de priorité de chauffage d'espace spécifique, c.-à-d. une basse température extérieure. Dans ce cas, l'eau Sanitaire sera uniquement chauffée par le surchauffage.
[5-02] Statut de priorité de chauffage d'espace: spécifique si la priorité de chauffage d'espace est activée (1) ou désactivée (0).
[5-03] Température de priorité de chauffage d'espace: température extérieure sous laquelle l'eau sanitaire sera chauffée par le surchauffage uniquement, c.-à-d. la température extérieure.
[5-04] Correction du point de consigne pour température d'eau chaude sanitaire: correction du point de consigne pour la température d'eau chaude sanitaire désirée, à appliquer à laasse température extérieure lorsque la priorité de chauffage d'espace est activée. Le point de consigne corrigé (vers le haut) veillera à ce que la capacité de chauffage totale de l'eau dans le gallon reste approximativement inchangée en compensant la couche d'eau plus froide au bas du gallon (parce que le serpentin d'échangeur thermique ne fonctionne pas) par une couche supérieure plus chaude.
![ALTHERMA EKHBX016AB - [5] Température d'équilibre et température de priorité de chauffage d'espace - 1](/content/2020/04/19478/images/eaf2d534f120ad8ec2949cf8e0b1e38868b361aa8b9b5cddf52f172ecaa995b7.jpg)
![ALTHERMA EKHBX016AB - [5] Température d'équilibre et température de priorité de chauffage d'espace - 2](/content/2020/04/19478/images/51044f425c9ccd2d6385c64815607155e40d5d2c8e5c1a9becdf1eae7f0e8b18.jpg)
Température du point de consigne d'eau chaude sanitaire
![ALTHERMA EKHBX016AB - [5] Température d'équilibre et température de priorité de chauffage d'espace - 3](/content/2020/04/19478/images/db914ac76368baf2934bfd70784e54f419342d24b7534f5b75500edf2a4ed39c.jpg)
Point de consigne utiliser (tel que regle sur l'interface utilisé)
![ALTHERMA EKHBX016AB - [5] Température d'équilibre et température de priorité de chauffage d'espace - 4](/content/2020/04/19478/images/0ab350549580073fce0b65fbd635f878414bf53438d02363db1ef84419d662f1.jpg)
Température ambiente (extérieure)
![ALTHERMA EKHBX016AB - [5] Température d'équilibre et température de priorité de chauffage d'espace - 5](/content/2020/04/19478/images/741db869d0ae753b15bb11d51e96af057ffbf98845ebe128ecfd6bdb57874037.jpg)
Priorité de chauffage d'espace
[6] DT pour chauffage d'eau sanitaire
S'applique uniquement aux installations avec un ballon d'eau chaude sanitaire.
Les réglages sur place 'DT (température delta) pour le chauffage de l'eau sanitaire' déterminent les températures auxquelles le chauffage de l'eau sanitaire par la pompe à chaleur commencera (c.-à-d., la température de mise en marche de la pompe à chaleur) et s'arrête (c.-à-d. la température d'arrêt de la pompe à chaleur).
Lorsque la température de l'eau chaude sanitaire descend sous la température de mise en marche de la pompe à chaleur (T_HPON) , le chauffage de l'eau sanitaire par la pompe à chaleur commencerà. Dès que la température de l'eau chaude sanitaire atteint la température d'arrêt de la pompe à chaleur (T_HPOFF) ou la température de point de consigne de l'utilisateur (T_U) , le chauffage de l'eau sanitaire par la pompe à chaleur s'arrêtea (en commutant la vanne 3 voies).
La température d'arrêt de la pompe à chaleur et la température de mise en marche de la pompe à chaleur et leur rapport avec les réglages sur place [6-00] et [6-01] sont expliqués dans l'illustration ci-dessous.
[6-00] Debut: différence de température déterminant la température de mise en marche de la pompe à chaleur (THPON). Voir illustration.
[6-01] Arret: différence de température déterminant la température d'arret de la pompe à chaleur (THP OFF). Voir illustration.
![ALTHERMA EKHBX016AB - [6] DT pour chauffage d'eau sanitaire - 1](/content/2020/04/19478/images/297d7f1d78e86b7b57586a0bbc90192839f5a0e63916b10ba4bc2b8a7f0433aa.jpg)
![ALTHERMA EKHBX016AB - [6] DT pour chauffage d'eau sanitaire - 2](/content/2020/04/19478/images/68edda52352c7aed9b8e5c6e329090709a6d3b66be9782fff8750a542bf77bde.jpg)
Température de point de consigne utilisateur (telle que réglée sur l'interface utilisateur)
![ALTHERMA EKHBX016AB - [6] DT pour chauffage d'eau sanitaire - 3](/content/2020/04/19478/images/a03289375ba7b8a4ddedccf39d6cb21373f390cc12998b69270f5806685eeb4f.jpg)
Température maxime de la pompe à chaleur au niveau du capteur dans le ballon d'eau chaude sanitaire (55^)
![ALTHERMA EKHBX016AB - [6] DT pour chauffage d'eau sanitaire - 4](/content/2020/04/19478/images/910fc3e349079ab077be56dca683620bf29f80f13fb5685e50baa2e2a31f2d65.jpg)
Température d'arrêt de la pompe à chaleur
![ALTHERMA EKHBX016AB - [6] DT pour chauffage d'eau sanitaire - 5](/content/2020/04/19478/images/c78c31b91bfa39a07cadccd73409ab5e36ca0dadaf45088416d5d29a115ca684.jpg)
Température de mise en marche de la pompe à chaleur
[7] Longueur de niveau de l'eau chaude sanitaire
S'applique uniquement aux installations avec un gallon d'eau chaude sanitaire.
Lorsque l'eau saitaire est chauffée et que la température du point de consigne de l'eau chaude saitaire (telle que définie par l'utilisateur) a été atteinte, le surchauffage continuera à chauffer l'eau saitaire à une température de quelques degrés au-dessus de la température du point de consigne, c.-à-d. la température d'arrêt du surchauffage. Ces degrés supplémentaires sont spécifiés par le réglage sur place de la longueur de niveau d'eau chaude saitaire. Un réglage correct empêche le surchauffage de semettre en marche et de s'arrête sans cesse pour maintainir la température du point de consigne d'eau chaude saitaire. Remarque: le surchauffage se remettra en marche lorsque la température de l'eau chaude saitaire baisse de 2^ (valeur fixe) sous la température d'arrêt du surchauffage.
REMARQUE

Si le temporisateur du surchauffage (voir le manuel d'utilisation) est actif, le surchauffage ne fonctionnera que si ce temporisateur le permet.
[7-00] Longueur de niveau de l'eau chaude sanitaire: différence de température au-dessus de la température du point de consigne de l'eau chaude sanitaire avant que le surchauffage ne s'arrête.

BH Surchauffage
HP Pompe à chaleur. Si la durée de chauffage de la pompe à chaleur est trop longue, un chauffage auxiliaire par le surchauffage peut avoir lieu.
T_BHOFF Température d'arrêt du surchauffage (T_U + [7 - 00])
T_BHON Température de mise en marche du surchauffage (T_BHOFF - 2^)
THP MAX Température maximale de la pompé à chaleur au niveau du capteur dans le ballon d'eau chaude sanitaire
THPOFF Tempereature d'arret de la pompe a chaleur (THP MAX - [6-01])
THP ON Température de mise en marche de la pompe à chaleur (THPOFF- [6-00])
T DHW Température d'eau chaude sanitaire
T U Température de point de consigne utilisateur (telle que régée sur l'interface utilisateur)
Heure
[8] Temporisateur du mode de chauffage d'eau sanitaire
S'applique uniquement aux installations avec un ballon d'eau chaude sanitaire.
Les réglages sur place du 'temporisateur du mode de chauffage d'eau sanitaire' définissant les temps de chauffage de l'eau sanitaire minimum et maximum, et le temps minimum entre deux cycles de chauffage d'eau sanitaire.
[8-00] Temps de service minimum: spécifique la période de temps minimale pendant laquelle le chauffage d'eau sanitaire doit être activé, même lorsque la température d'eau chaude sanitaire cible a déjà été atteinte.
[8-01] Temps de service maximum: spécifique la période de temps maximale pendant laquelle le chauffage d'eau sanitaire doit être activé, même lorsque la température d'eau chaude sanitaire cible n'a pas encore été atteinte.
A noter que lorsque l'unité est configurée pour fonctionner avec un thermostat d'ambiance (se reporter à "Configuration de l'installation du thermostat d'ambiance" à la page 14), le temporisateur de service maximum sera uniquement pris en compte lorsqu'il y a une demande de refroidissement ou de chauffage de l'espace. Lorsqu'il n'y a pas de demande de refroidissement ou de chauffage de la piece, lechauffage de l'eau sanitaire par la pompe à chaleur continues jusqu'à ce que la 'température d'arrêt de la pompe à chaleur' (voir les réglages sur place [5]) est atteinte. Lorsqu'aucun thermostat d'ambiance n'est installé, le temporisateur est toujours pris en compte.
[8-02] Heure d'anti-recyclage: spécifique l'intervalle requis minimal entre deux cycles de chauffage d'eau sanitaire.
![ALTHERMA EKHBX016AB - [8] Temporisateur du mode de chauffage d'eau sanitaire - 1](/content/2020/04/19478/images/0139c92163afbf494bbc576a70e5053ce308750cb71aca1a7ba74c38d677802d.jpg)
1 Chauffage d'eau sanitaire ( 1 = actif, 0 = non actif)
2 Demande d'eau chaude (1 = commande, 0 = pas de besoine)
Heure
[8-03] Délai du surchauffage: spécifique le délié de démarrage du surchauffage après le démarrage du mode sanitaire de la pompe à chaleur.
![ALTHERMA EKHBX016AB - [8] Temporisateur du mode de chauffage d'eau sanitaire - 2](/content/2020/04/19478/images/7a9ffa13ea3fc25e2d29935a05dae8b7dd8565dd032fc2ab285a4b492df5d11d.jpg)
1 Fonctionnement du surchauffage ( 1 = actif, 0 = non actif)
2 Mode sanitaire de la pompe à chaleur (1 = demande, 0 = pas de demande)
3 Demande d'eau chaude (1 = demande, 0 = pas de demande)
Temps
REMARQUE

Veillez à ce que [8-03] soit toujours inférieur au temps de fonctionnement maximal [8-01].
En adaptable le délambda de surchauffage par rapport au temps de fonctionnement maximum, un équilibre optionnel peut exister entre le rendement énergétique et le temps de montée en température.
Toutefois, si le délambda du surchauffage est régle trop haut, il peut falloir longtemps avant que l'eau chaude sanitaire atteindre sa température régée lors de la demande du mode sanitaire.
Example
| Réglages d'économie d'énergie | Réglages de chauffage rapide (par défaut) | |
| [8-01] | 20~95 min | 30 min |
| [8-03] | 20~95 min | 20 min |
[9] Points de consigne de refroidissement et de chauffage
L'objet de ce réglage sur place est d'empêcher l'utiliser de seLECTIONner une mauvaise température d'eau sortante (c.-à-d. trop chaude ou trop froide). Pour cela, la plage du point de consigne de température de chauffage et la plage du point de consigne de température de refroidissement disponibles pour l'utilisateur peuvent être configurées.
![ALTHERMA EKHBX016AB - [9] Points de consigne de refroidissement et de chauffage - 1](/content/2020/04/19478/images/15b21a4378e5c1d739002835aaf81a3bf79e190ea78a40ae01ab297fb3f59817.jpg)
Dans le cas du chauffage par le sol, il est important de limiter la température d'eau de départ maximum lors du fonctionnement de chauffage en fonction des spécifications de l'installation de chauffage du sol.
Dans le cas d'un refroidissement par le sol, il est important de limiter la température d'eau de départ minimum lors du fonctionnement de refroidissement à 16^ pour éviter la condensation au sol.
[9-00] Limits supérieure du point de consigne de chauffage: température d'eau de départ maximal pour l'opération de chauffage.
[9-01] Limité inférieure du point de consigne de chauffage: température d'eau de départ minimale pour l'opération de chauffage.
[9-02] Limite supérieure du point de consigne de refroidissement: température d'eau de départ maximale pour l'opération de refroidissement.
[9-03] Limits inférieure du point de consigne de refroidissement: température d'eau de départ minimale pour l'opération de refroidissement.
[A] Mode discret
Ce réglage sur place permet de sélectionner le mode de déscription souhaïte. Deux modes de déscription sont disponibles: le mode de déscription A et le mode de déscription B.
En mode de discrétion A, la priorité est donné à un fonctionnement discret de l'unité extérieur en toutes circonstances. La vitesse du ventilateur et du compresseur (et donc les performances) seront limitées à un certain pourcentage de la vitesse en mode normal. Dans certains cas, cela peut entraîner une réduction des performances.
En mode discret B, le fonctionnement discret peut être annihilé lorsque des performances supérieures sont requises. Dans certains cas, cela peut entraîner un fonctionnement moins silencieux de l'unité extérieur pour satisfaire aux performances requises.
[A-00] Type de mode discret: définit si le mode discret A (0) ou le mode discret B (2) est sélectionné.
[ A-01 ] Paramètre 01: ne pas changer ce réglage. Le laisser sur la valeur par défaut.
![ALTHERMA EKHBX016AB - [A] Mode discret - 1](/content/2020/04/19478/images/240389097917f3408a287ec17fa60fc20a922b98cfeda1d62c5d3a353f668b5e.jpg)
Ne pas régler d'autres valeurs que celles mentionnées.
[C] Mode de priorité solaire
Pour plus d'informations concernant le kit solaire EKSOLHW, se reporter au manuel d'installation de ce kit.
| Premier code | Second code | Nom du réglage | Réglage de l'installateur par rapport à la valeur par défaut | Valeur par défaut | Plage | Étape | Unite | |||
| Date | Valeur | Date | Valeur | |||||||
| 0 | Niveau de permission utilisateur | |||||||||
| 00 | Niveau de permission utilisateur | 3 | 2~3 | 1 | — | |||||
| 1 | Point de consigne dépendant du temps | |||||||||
| 00 | Faible température ambiente (Lo_A) | -10 | -20~5 | 1 | °C | |||||
| 01 | Température ambiente élevée (Hi_A) | 15 | 10~20 | 1 | °C | |||||
| 02 | Point de consigne à faible température ambiente (Lo_TI) | 40 | 25~55 | 1 | °C | |||||
| 03 | Point de consigne à température ambiente élevée (Hi_TI) | 25 | 25~55 | 1 | °C | |||||
| 2 | Fonction de désinfection | |||||||||
| 00 | Intervalle de fonctionnement | Fri | Mon-Sun, tous | — | — | |||||
| 01 | Statut | 1 (ON) | 0/1 | — | — | |||||
| 02 | Heure de début | 23:00 | 0:00~23:00 | 1:00 | heure | |||||
| 03 | Point de consigne | 70 | 40~80 | 5 | °C | |||||
| 04 | Intervalle | 10 | 5~60 | 5 | min | |||||
| 3 | Redémarge automatique | |||||||||
| 00 | Statut | 0 (ON) | 0/1 | — | — | |||||
| 4 | Fonctionnement du chauffage d'appoint et température d'arrêt du chauffage de l'espace | |||||||||
| 00 | Statut | 1 (ON) | 0/1 | — | — | |||||
| 01 | Priorité | 0 (OFF) | 0/1 | — | — | |||||
| 02 | Température d'arrêt du chauffage de l'espace | 35 | 14~35 | 1 | °C | |||||
| 5 | Température d'équilibre et température de priorité de chauffage d'espace | |||||||||
| 00 | Statut de température d'équilibre | 1 (ON) | 0/1 | — | — | |||||
| 01 | Température d'équilibre | 0 | -15~20 | 1 | °C | |||||
| 02 | Statut de priorité de chauffage d'espace | 0 (OFF) | 0/1 | — | — | |||||
| 03 | Températures de priorité de chauffage d'espace | 0 | -15~20 | 1 | °C | |||||
| 04 | Correction du point de consigne pour température d'eau chaude sanitaire | 10 | 0~20 | 1 | °C | |||||
| 6 | DT pour chauffage d'eau sanitaire | |||||||||
| 00 | Début | 5 | 1~20 | 1 | °C | |||||
| 01 | Stop | 2 | 2~10 | 1 | °C | |||||
| 7 | Longueur de niveau de l'eau chaude sanitaire | |||||||||
| 00 | Longueur de niveau de l'eau chaude sanitaire | 3 | 2~4 | 1 | °C | |||||
| 8 | Temporisateur du mode de chauffage d'eau sanitaire | |||||||||
| 00 | Temps de service minimum | 5 | 0~20 | 1 | min | |||||
| 01 | Temps de service maximum | 30 | 5~95 | 5 | min | |||||
| 02 | Temps anti-recyclage | 3 | 0~10 | 0,5 | heure | |||||
| 03 | Délai de surchaufage | 20 | 20~95 | 5 | min | |||||
| 9 | Plages de point de consigne de refroidissement et de chauffage | |||||||||
| 00 | Limits supérieure du point de consigne de chauffage | 55 | 37~55 | 1 | °C | |||||
| 01 | Limits inférieure du point de consigne de chauffage | 15/25(a) | 15~37 | 1 | °C | |||||
| 02 | Limits supérieure du point de consigne de refroidissement | 20 | 18~22 | 1 | °C | |||||
| 03 | Limits inférieure du point de consigne de refroidissement | 5 | 5~18 | 1 | °C | |||||
| A | Mode discret | |||||||||
| 00 | Type de mode discret | 0 | 0/2 | — | — | |||||
| 01 | Paramètre 01 | 3 | — | — | — | |||||
| C | Mode de priorité solaire | |||||||||
| 00 | Réglage du mode de priorité solaire | 0 | 0~2 | 1 | — | |||||
(a) Chauffage d'appoint en option installé: 15^ . Sans chauffage d'appoint en option installé: 25^
L'installateur est obligé de vérifier le fonctionnement correct de l'unité interieure et extérieure après l'installation.
Essai de fonctionnement automatique
Lorsque l'unité est mise en marche pour la première fois (en appuyant sur la touche 艹 ), le système effectuera automatiquement un essai de fonctionnement en mode de refroidissement. L'essai de fonctionnement prendra jusqu'à 3 minutes, pendant lesquels aucune indication spécifique n'apparait sur l'interface utilisateur.
Pendant l'essay de fonctionnement automatique, il est important de veiller à ce que la température d'eau ne baisse pas sous 10^ , ce qui pourrait activer la protection antigel et par conséquent provoquer l'interruption de l'essay de fonctionnement.
Si la température d'eau baisse sous 10^ , appuyer sur la touche ※ /※ de sorte que l'icone s'affiche. Cela activera le chauffage d'appoint pendant l'essay de fonctionnement automatique et augmentera la température d'eau en suffisance.
Si l'essai de fonctionnement automatique s'est terminé avec succès, le système reprendra son fonctionnement normal automatiquement.
S'il y a des mauvaises connexions ou des dysfonctionnements, un code d'erreur s'affichera sur l'interface utilisateur. Pour résoudre les codes d'erreur, voir "Codes d'erreur" à la page 25.
REMARQUE

Lorsque l'unité extérieure est mise en mode de fonctionnement de pompage (voir le manuel d'installation de l'unité extérieure), le drapeau d'essay de fonctionnement automatique disparaître. La prochaine fois que le système est mis en marche, l'essay de fonctionnement automatique sera à nouveau exécuté.
Test de fonctionnement (manuel)
Si nécessaire, l'installeur peut effectuer un essai de fonctionnement manuel à tout moment pour vérifier le bon fonctionnement du refroidissement, du chauffage et du chauffage de l'eau sanitaire.
Procedure
1 Appuyer sur le bouton 4 fois de sorte que l'icone TEST s'affiche.
2 En fonction du modele de l'unité interieure, l'opération de chauffage et l'opération de refroidissement ou les deux doivent être testées comme suit (lorsqu'aucune action n'est effectuee, l'interface utilisateur reviendra au mode normal après 10 secondes ou en appuyant une fois sur le bouton):
Pour tester le fonctionnement de chauffage, appuyer sur le bouton / de maniere à afficher l'icone. Pour démarrer le test de fonctionnement, appuyer sur le bouton
Pour tester le fonctionnement de refroidissement, appuyer sur le bouton / de manière à afficher l'icone. Pour démarrer le test de fonctionnement, appuyer sur le bouton
Pour tester le fonctionnement sanitaire, appuyer sur le bouton ①. Le test de fonctionnement demarrera sans appuyer sur le bouton ②.
3 L'opération de test de fonctionnement s'arrête automatiquement après 30 minutes ou lorsque la température reglee est atteinte. Le fonctionnement du mode de test peut etre arrete manuellement en appuyant une seule fois sur la touche .S'il y a des mauvaises connexions ou des dysfonctionnements, un code d'erreur s'affichera sur l'interface utilisateur. Sinon, l'interface utilisateur revendra au mode de fonctionnement normal.
4 Pour résoudre les codes d'erreur, voir "Codes d'erreur" à la page 25.
REMARQUE

Pour afficher le dernier code d'erreur résolu, appuyer 1 fois sur le bouton. Appuyer de nouveau 4 fois sur le bouton pour revenir au mode normal.
REMARQUE

Il n'est pas possible d'effectuer le test si un fonctionnement force de l'unité extérieure est en cours. Si le fonctionnement force devait demarrer pendant un test de fonctionnement, le test sera annulé.
Verification finale
Avant demettre l'unité en marche, priere de dire les recommanda-tions suivantes:
Lorsque l'installation complète et tous les réglages nécessaires ont été exécutés, fermer tous les panneaux frontaux de l'unité et remettre le couvercle de l'unité interieure.
Seul un électricien qualifié peut ouvrir le panneau de service du boîtier de commande afin d'effectuer des opérations de maintenance.
MAINTENANCE
Afin de garantir une disponibilité maximale de l'unité, un certain nombre de contrôle et de vérifications doivent être effectuels à intervalles réguliers sur l'unité et au niveau du câblage local.

Avant d'executer une opération de maintenance ou une réparation, vous doivent mettre le disjoncteur sur arrêt sur le panneau d'alimentation,steroler les fusibles, puis ouvrir les dispositifs de protection de l'unité.
S'assurer que l'alimentation électrique de l'unité extérieure est coupée avant d'entamer toute activité de maintenance ou de réparation.
Les vérifications décrites doivent être executées au moins une fois par an.
1 Pression d'eau
Vérifier si la pression d'eau est supérieure à 0,3 bar. Si nécessaire, ajouter de l'eau.
2 Filtràeau
Nettoyer le filtré à eau.
3 Soupape de décharge de pression d'eau
Vérifier le bon fonctionnement de la soupape de décharge de pression en tournant le bouton rouge de la soupape dans le sens anti-horaire:
Si vous n'entendez pas de claquement, contacter votre revendeur local.
Au cas où l'eau ne cessée de s'écouler de l'unité, fermer les vannes d'arrêt d'entrée et de sortie d'eau pour commencer, puis contacter votre revendeur local.
4 Flexible de la soupape de décharge de pression
Vérifier que le flexible de la soupape de décharge de pression est positionné de manière appropriée pour vidanger l'eau.
Si le kit de bac de purge (en option) est installé, s'assurer que l'extrémité du flexible de la soupape de décharge de pression est positionnée dans le bac de purge.
5 Couvercle d'iso1ation de la cuve du chauffage d'appoint
Vérifier que le couvercle d'isolement du chauffage d'appoint est bien serré autour de la cuve du chauffage d'appoint.
6 Soupape de décharge de pression de gallon d'eau chaude sanitaire (non fourni)
S'applique uniquement aux installations avec un gallon d'eau chaude sanitaire.
Vérifier le bon fonctionnement de la soupape de décharge de pression sur le gallon d'eau chaude sanitaire.
7 Surchauffage du ballon d'eau chaude sanitaire
S'applique uniquement aux installations avec un gallon d'eau chaude sanitaire.
Il est conseilé d'enlever l'accumulation de calcaire sur le surchauffage pour étendre sa durée de vie, notamment dans les régions caractérisées par de l'eau dure. Pour ce faire, vidanger le ballon d'eau chaude sanitaire, retirer le surchauffage du ballon d'eau chaude sanitaire et l'immerger dans unseau (ou un objet similaire) avec du produit anti-calcaire pendant 24 heures.
8 Coffret electrique de I'unité interieure
■ Effectuer une inspection visuelle complète du coffret électrique et rechercher des défauts évidents tels que des connexions détachées ou des cables défectueux.
Vérifier le bon fonctionnement des contacteurs K1M, K2M, K3M, K5M (applications avec ballon d'eau chaude sanitaire uniquement) et K4M à l'aide d'un ohmembre. Tous les contacts de ces contacteurs doivent être en position ouverte.
DéPANNAGE
Ce chapitre apporte des informations utiles pour l'établissement d'un diagnostic et la correction de certaines pannes susceptibles de se produit.
Directives generales
Avant de commencer la procédure de dépannage, inspector minutieusement l'unité à la recherche de defaults apparents, tels que des connexions desserrées ou des cablages défectueux.
Avant de contacter votre revendeur le plus proche, dire attentivement ce chapitre. Cela vous permettra de gagner du temps et de l'argent.

Lors d'une inspection du coffret électric de l'appareil, assurez-vous que l'interrupteur principal de l'unité est sur arrêt.
Lorsqu'un dispositif de sécurité a eté activé, arreter l'unité et rechercher la cause du déclenchement du dispositif de sécurité avant de le réinitialiser. Les dispositifs de sécurité ne doivent être pontés ou régles enaucun cas sur une valeur autre que le réglage usine. Si la cause du problème est indetectable, contacter votre revendeur le plus proche.
Si la soupape de décharge de pression ne fonctionne pas correctement et doit être replacée, toujours rebrancher le flexible fixé à la soupape de décharge de pression pour éviter que l'eau ne s'écoule de l'unité!
REMARQUE

Pour des problèmes relatifs au kit solaire en option pour chauffage d'eau sanitaire, se reporter au guide de dépannage dans le manuel d'installation de ce kit.
Symptômes généraux
Symptôme 1: L'unité est activée (DEL allumée), mais l'unité ne chauffe ou ne refroidit pas comme prévu
Symptôme 2: L'unité est sous tension, mais le compresseur ne démarre pas (chauffage d'espace ou chauffage sanitaire)
| CAUSES POSSIBLES | MESURE CORRECTIVE |
| Le réglage de la température est incorrect. | Vérifier le point de consigne du contrôleur. |
| Le débit d'eau est trop faible. | Vérifier que toutes les vannes d'arrêt du circuit d'eau sont complètement ouvertes.Vérifier si le filtré à eau doit être nettoyé.S'assurer qu'il n'y a pas d'air dans le système (purger l'air).Vérifier sur le manomètre qu'il y a une pression d'eau suffisante. La pression d'eau doit être >0,3 bar (l'eau est froide), >>0,3 bar (l'eau est chaude).Vérifier que le réglage de la vitesse de pompé est sur la vitesse maximale.S'assurer que le vase d'expansion n'est pas cassé.Vérifier que la résistance dans le circuit d'eau n'est pas trop élevé pour la pompe (se reporter à "Réglage de la vitesse de pompé" à la page 16). |
| Le volume d'eau dans l'installation est trop bas. | S'assurer que le volume d'eau dans l'installation est supérieure à la valeur requise minimale (se reporter à "Vérification du volume d'eau et de la pré-pression du vase d'expansion" à la page 10). |
| CAUSES POSSIBLES | MESURE CORRECTIVE |
| L'unité doit demarrer en dehors de sa plage de fonctionnement (la température d'eau est trop BASSE). | Dans le cas d'une température d'eau BASSE, le système utilise le chauffage d'appoint pour atteindre d'abord la température d'eau minimum (15°C).Vérifier que l'alimentation du chauffage d'appoint est correcte.Vérifier que le fusible thermique du chauffage d'appoint est fermé.Vérifier que la protection thermique du chauffage d'appoint n'est pas activée.Vérifier que les contacteurs du chauffage d'appoint ne sont pas cassés. |
Symptôme 3: La pompe fait du bruit (cavitation)
| CAUSES POSSIBLES | MESURE CORRECTIVE |
| Il y a de l'air dans le système. | Purgez l'air. |
| La pression d'eau à l'entrée de la pompe est trop faible. | Vérifier sur le manomètre qu'il y a une pression d'eau suffisante. La pression d'eau doit être >0,3 bar (l'eau est froide), >>0,3 bar (l'eau est chaude).Vérifier que le manomètre n'est pas casseté.Vérifier que le vase d'expansion n'est pas casseté.Vérifier que le réglage de la pré-pression du vase d'expansion est correct (se reporter à "Réglage de la pré-pression du vase d'expansion" à la page 10). |
Symptôme 4: La soupape de décharge de pression d'eau s'ouvre
| CAUSES POSSIBLES | MESURE CORRECTIVE |
| Le vase d'expansion est cassé. | Remplacer le vase d'expansion. |
| Le volume d'eau dans l'installation est trop élevé. | S'assurer que le volume d'eau dans l'installation est inférieur à la valeur maximale admise (se reporter à "Vérification du volume d'eau et de la pré-pression du vase d'expansion" à la page 10). |
Symptôme 5: La soupape de décharge de pression d'eau présente uneuite
Symptôme 6: L'interface utilisateur affiche "NOT AVAILABLE" lorsque l'on appuie sur certaines touches
| CAUSES POSSIBLES | MESURE CORRECTIVE |
| De la saleté bloque la sortie de la soupape de décharge de pression. | Vérifier le bon fonctionnement de la soupape de décharge de pression en tournant le bouton rouge de la soupape dans le sens anti-horaire: • Si vous n'entendez pas de claquement, contacter votre revendeur local. • Au cas où l'eau ne cesse de s'écouler de l'unité, fermer les vannes d'arrêt d'entrée et de sortie d'eau pour commencer, puis contacter votre revendeur local. |
| CAUSES POSSIBLES | MESURE CORRECTIVE |
| Le niveau de permission actuel est régé à un niveau qui empêche l'utilisation du bouton enforcé. | Changer le réglage sur place "niveau de permission utilisé" ([0-00], voir "Réglages sur place" à la page 16. |
Symptôme 7: Manque de capacité de chauffage d'espace aux basse températures extérieures
| CAUSES POSSIBLES | MESURE CORRECTIVE |
| Le fonctionnement du chauffage d'appoint n'est pas activé. | Vérifier que le réglage sur place "statut de fonctionnement du chauffage d'appoint" [4-00] est activé, voir "Réglages sur place" à la page 16.Vérifier si la protection thermique du chauffage d'appoint a été activée ou non (se reporter à Principaux composants, "Fusible thermique du chauffage d'appoint" à la page 6 pour connaître l'emplacement du bouton de réinitialisation).Vérifier si le surchauffage et le chauffage d'appoint sont configuré pour fonctionner simultanément (réglage sur place [4-01], voir "Réglages sur place" à la page 16)Vérifier si le fusible thermique du chauffage d'appoint a sauté (se reporter à "Principaux composants", "Fusible thermique du chauffage d'appoint" à la page 6 pour connaître l'emplacement du bouton de réinitialisation). |
| La température d'équilibre du chauffage d'appoint n'a pas eté configurée correctement. | Augmenter le réglage sur place 'température d'équilibre' [5-01] pour activer le fonctionnement du chauffage d'appoint à une température extérieure supérieure. |
| Trop de capacité de la pompè à chaleur est utilisée pourCHAuffer l'eau sanitaire (s'applique uniquement aux installations avec ballon d'eau chaude sanitaire). | Vérifier que les régles sur place 'température de priorité de chauffage d'espace' sont configurés de manière déquate:S'assurer que le réglage sur place 'statut de priorité de chauffage d'espace' [5-02] est activé.Augmenter le réglage sur place 'température de priorité de chauffage d'espace' [5-03] pour activer le fonctionnement du surchauffage à une température extérieure supérieure. |
Codes d'erreur
Lorsqu'un dispositif de sécurité est activé, la DEL de l'interface utilisateur clignotera et un code d'erreur s'affichera.
Une liste de toutes les erreurs et mesures correctives est reprise dans le tableau ci-dessous.
Réinitialiser la sécurité en mettant l'unité sur ARRET, puis sur MARCHE.
| Instruction pourmettre l'unité sur OFF | |||
| Mode d'interfacelutilisateur(chauffage/refroidissement※) | Mode dechauffage d'eau sanitaire ( ) | Appuyer surle bouton | Appuyer surle bouton |
| MARCHÉ | MARCHÉ | 1 fois | 1 fois |
| MARCHÉ | ARRÊT | 1 fois | - |
| ARRÊT | MARCHÉ | - | 1 fois |
| ARRÊT | ARRÊT | - | - |
Au cas où la procédure de réglage de la sécurité ne réussit pas, contacter vous représentant local.
| Code d'érreur | Cause de l'anomalie | Mesure corrective |
| 83 | Problème de thermistance de température d'eau d'entrée (thermistance d'eau d'entrée cassée) | Prendre contact avec votre revendeur le plus proche. |
| 81 | Problème de thermistance de température d'eau de sortie (sonde de température d'eau de sortie cassée) | Prendre contact avec votre revendeur le plus proche. |
| 83 | Problème de gel de l'échangeur de chaleur d'eau (en raison du débit d'eau trop faible) | Se reporter au code d'érreur NH. |
| Problème de gel de l'échangeur de chaleur d'eau (en raison d'un manque de réfrigérant) | Prendre contact avec votre revendeur le plus proche. | |
| 7H | Problème de débit (débit d'eau trop bas ou pas de débit du tout, le débit d'eau minimum requis est de 16 l/min) | Vérifier que toutes les vannes d'arrêt du circuit d'eau sont complètement ouvertes.Vérifier si le filtré à eau doit être nettoyé.Vérifier que l'unité fonctionne dans sa plage de fonctionnement (se reporter à "Spcifications techniques" à la page 27).Se référer également à "Remplir d'eau" à la page 11.S'assurer qu'il n'y a pas d'air dans le système (purger l'air).Vérifier sur le manomètre qu'il y a une pression d'eau suffisante. La pression d'eau doit être >0,3 bar (l'eau est froide), >>0,3 bar (l'eau est chaude).Vérifier que le réglage de la vitesse de pompé est sur la vitesse maximale.S'assurer que le vase d'expansion n'est pas cassé.Vérifier que la résistance dans le circuit d'eau n'est pas trop élevé pour la pompe (se reporter à "Réglage de la vitesse de pompé" à la page 16).Si cette erreur se produit lors du dégivrage (pendant le chauffage d'espace ou le chauffage sanitaire), s'assurer que l'alimentation électrique du chauffage d'appoint est raccordée correctement et que les fusibles ne sont pas grillés.Si la version EKHWSU du gallon d'eau chaude sanitaire est installée, vérifiez si le réglage du thermostat supplémentaire dans le cofret électrique du gallon est correct (≥50°C).Vérifier que le fuse de pompé (FU2) et le fuse PCB (FU1) n'ont pas sauté. |
| 8H | Température d'eau de sortie de l'unité interieure trop haute (>65°C) | Vérifier que le contacteur du chauffage d'appoint électrique n'est pas court-circuité.Vérifier que la thermistance d'eau de sortie donne le relevé correct. |
| R1 | Carte de circuits imprimés de l'unité interieure défectueuse | Prendre contact avec votre revendeur le plus proche. |
| R5 | Température de réfrigérant trop BASSE (pendant le fonctionnement en refroidissement) ou trop haute (pendant le fonctionnement en chauffage) (mesurée par R3T) | Prendre contact avec votre revendeur le plus proche. |
| RR | Protection thermique du surchauffage ouverte (s'applique uniquement aux installations avec un gallon d'eau chaude sanitaire) | Réinitialiser la protection thermique |
| Protection thermique seconde ouverte (s'applique uniquement aux unités avec un gallon d'eau chaude sanitaire EKHWSU installé) | Réinitialiser la protection thermique | |
| Protection thermique du chauffage d'appoint ouverte | Réinitialiser la protection thermique en appuyant sur le bouton de réinitialisation (se reporter à "Principaux composants" à la page 6 pour connaître l'emplacement du bouton de réinitialisation) | |
| Vérifier le bouton de réinitialisation de la protection thermique.Si la protection thermique et le contrôleur sont réinitialisés, mais que le code d'erreur RR persististe, c'est que le fusible thermique du chauffage d'appoint a sauté. | Prendre contact avec votre revendeur le plus proche. | |
| C0 | Problème de contacteur de début (le contacteur de début resté fermé pendant que la pompe est à l'arrêt) | Vérifier que le contacteur de début n'est pas obstrué par de la saleté. |
| C4 | Problème de thermistance d'échangeur de chaleur (sonde de température d'échangeur de chaleur cassée) | Prendre contact avec votre revendeur le plus proche. |
| E1 | Carte de circuits imprimés de l'unité extérieure défectueuse | Prendre contact avec votre revendeur le plus proche. |
| E3 | Pression anormalement élevé | Vérifier que l'unité fonctionné dans sa plage de fonctionnement (se reporter à "Spécifications techniques" à la page 27).Prendre contact avec votre revendeur le plus proche. |
| E4 | Actionnement du capteur BASSE pression | Vérifier que l'unité fonctionné dans sa plage de fonctionnement (se reporter à "Spécifications techniques" à la page 27).Prendre contact avec votre revendeur le plus proche. |
| E5 | Activation de surcharge du compresseur | Vérifier que l'unité fonctionné dans sa plage de fonctionnement (se reporter à "Spécifications techniques" à la page 27).Prendre contact avec votre revendeur le plus proche. |
| E7 | Problème de blocage de ventilateur (le ventilateur est bloqué) | Vérifier si le ventilateur n'est pas obstrué par de la saleté. Si le ventilateur n'est pas obstrué, prendre contact avec votre revendeur le plus proche. |
| E9 | Dysfonctionnement de la soupape de détente électronique | Prendre contact avec votre revendeur le plus proche. |
| EC | Température d'eau chaude sanitaire trop élevée (>89°C) | Vérifier que le contacteur du surchauffage électrique n'est pas court-circuité.Vérifier que la thermistance d'eau chaude sanitaire donne le relevé correct. |
| F3 | Température de décharge trop élevée (par ex. en raison d'un colmatage du serpentin extérieur) | Nettoyer le serpentin extérieur. Si le serpentin est propre, contacter le revendeur le plus proche. |
| H3 | Dysfonctionnement du système HPS | Prendre contact avec votre revendeur le plus proche. |
| Code d'erreur | Cause de l'anomalie | Mesure corrective |
| H9 | Problème de thermistance de température extérieure (la thermistance extérieure est cassée) | Prendre contact avec votre revendeur le plus proche. |
| HC | Problème de thermistance de gallon d'eau chaude sanitaire | Prendre contact avec votre revendeur le plus proche. |
| J1 | Dysfonctionnement de la sonde de pression | Prendre contact avec votre revendeur le plus proche. |
| J3 | Problème de thermistance du tuyau de décharge | Prendre contact avec votre revendeur le plus proche. |
| J5 | Problème de thermistance de l'unité extérieure de tuyau d'aspiration | Prendre contact avecILTYour revendeur le plus proche. |
| J6 | Problème de détention du givre de la thermistance Aircoil | Prendre contact avecILTYour revendeur le plus proche. |
| J7 | Problème de température moyenne de la thermistance Aircoil | Prendre contact avecILTYour revendeur le plus proche. |
| J8 | Problème de thermistance de l'unité extérieure de tuyau de liquide | Prendre contact avecILTYour revendeur le plus proche. |
| L4 | Problème de composant électrique | Prendre contact avecILTYour revendeur le plus proche. |
| L5 | Problème de composant électrique | Prendre contact avecILTYour revendaurel plus proche. |
| L8 | Problème de composant électrique | Prendre contact avecILTYour revendaurel plus proche. |
| L9 | Problème de composant électrique | Prendre contact avecILTYour revendaurel plus proche. |
| LC | Problème de composant électrique | Prendre contact avecILTYour revendaurel plus proche. |
| P1 | Problème de carte de circuits imprimés | Prendre contact avecILTYour revendaurel plus proche. |
| P4 | Problème de composant électrique | Prendre contact avecILTYour revendaurel plus proche. |
| PU | Problème de réglage de capacité | Prendre contact avecILTYour revendaurel plus proche. |
| U3 | Problème de réfrigérant (en raison d'une fuite de réfrigérant) | Prendre contact avecILTYour revendaurel plus proche. |
| U2 | Problème de tension du circuit principal | Prendre contact avecILTYour revendaurel plus proche. |
| U4 | Panne de communication | Prendre contact avecILTYour revendaurel plus proche. |
| U5 | Panne de communication | Prendre contact avecILTYour revendaurel plus proche. |
| U7 | Panne de communication | Prendre contact avecILTYour revendaurel plus proche. |
| UR | Panne de communication | Prendre contact avecILTYour revendaurel plus proche. |
Généralités
| Modèles à chauffage/refroidissement (EKHBX) | Modèles à chauffage uniquement (EKHBH) | |
| Capacité nominale | ||
| · refroidissement | Se reporter aux Données techniques | |
| ·CHAUFFAGE | Se reporter aux Données techniques | |
| Dimensions H x L x P | 922 x 502 x 361 | 922 x 502 x 361 |
| Poids | ||
| ·poids de la machine | 55 kg | 55 kg |
| ·poids en ordre de marche | 70 kg | 70 kg |
| Connexions | ||
| ·entrée/sortie d'eau | 1-1/4" MBSP(a) | 1-1/4" MBSP(a) |
| ·vidange de l'eau | nipple de tuyau | nipple de tuyau |
| ·côte liquide réfrigérant | Ø9,5 mm (3/8 inch) | Ø9,5 mm (3/8 inch) |
| ·côte gaz réfrigérant | Ø15,9 mm (5/8 inch) | Ø15,9 mm (5/8 inch) |
| Vase d'expansion | ||
| ·volume | 10 l | 10 l |
| ·pression de service maximale (MWP) | 3 bar | 3 bar |
| Pompe | ||
| ·type | Refroidie par eau | Refroidie par eau |
| · nombre de vitesses | 2 | 2 |
| Niveau de pression sonore(b) | 28 dBA | 28 dBA |
| Volume d'eau intérieur | 5,5 l | 5,5 l |
| Vanne de supression du circuit d'eau | 3 bar | 3 bar |
| Plage de fonctionnement - côte eau | ||
| ·chauffage | +15~+55°C | +15~+55°C |
| ·refroidissement | +5~+22°C | — |
| Plage de fonctionnement - côte air | ||
| ·chauffage | -20~+35°C | -20~+35°C |
| ·refroidissement | +10~+46°C | — |
| ·eau chaude sanitaire par pompe à eau | -20~+35°C | -20~+35°C |
(a) MBSP = Male British Standard Pipe (Conduite malenorme anglaise)
(b) A 1 m devant l'unité (conditions locales libres)
Spécifications électriques
| Modèles à chauffage/refroidissement (EKHBX) | Modèles à chauffage uniquement (EKHBH) | ||
| Unité standard (alimentation électrique via l'unité extérieure) | |||
| • alimentation | 230 V 50 Hz 1P | ||
| • courant de service nominal | Voir manuel d'skeleton de l'unité extérieure | ||
| Chauffage d'appoint | |||
| • alimentation | Voir "Connexion de l'alimentation électrique du chauffage dappoint" à la page 13 | ||
| • courant de service maximal | Voir "Connexion de l'alimentation électrique du chauffage dappoint" à la page 13 | ||
Notice Facile