PDGT26H48B - Tondeuse autoportée POULAN - Notice d'utilisation et mode d'emploi gratuit
Retrouvez gratuitement la notice de l'appareil PDGT26H48B POULAN au format PDF.
| Type d'appareil | Tondeuse à gazon autoportée |
| Modèle | Non précisé |
| Type de moteur | Essence |
| Puissance moteur | Non précisé |
| Largeur de coupe | Non précisé |
| Hauteur de coupe | Réglable, plusieurs positions |
| Transmission | Hydrostatique |
| Capacité du réservoir | Non précisé |
| Type de démarrage | Électrique |
| Nombre de roues | 4 |
| Type de roues | Pneumatiques |
| Poids | Non précisé |
| Dimensions (L x l x H) | Non précisé |
| Siège | Confortable, avec dossier |
| Fonction mulching | Non précisé |
| Accessoires inclus | Non précisé |
FOIRE AUX QUESTIONS - PDGT26H48B POULAN
Questions des utilisateurs sur PDGT26H48B POULAN
0 question sur cet appareil. Repondez a celles que vous connaissez ou posez la votre.
Poser une nouvelle question sur cet appareil
Téléchargez la notice de votre Tondeuse autoportée au format PDF gratuitement ! Retrouvez votre notice PDGT26H48B - POULAN et reprennez votre appareil électronique en main. Sur cette page sont publiés tous les documents nécessaires à l'utilisation de votre appareil PDGT26H48B de la marque POULAN.
MODE D'EMPLOI PDGT26H48B POULAN
Lisez soigneusement ce manuel du propretaire et suivez tous les avertissements et les instructions de sécurité. Les blessures sérieuses peuvent en résultat si vous ne lisez pas ces avertissements et instructions de sécurité.
Portez toujours des lunettes de sécurité lors de l'utilisation.
I. RÉGLES GÉNÉRALES D'UTILISATION
Il est impératif, avant de démarrer la machine, de dire et de comprendre toutes les instructions générées dans le manuel d'utilisation et sur la machine.
- N'autorisez que des adultes fiables, qui connaissent les instructions à utiliser la machine.
- Débarrasssez l'aire de toute des objets tels que les pierres, les jouets, les fils métalliques, etc. Ces objets peuvent être soulevés et projétés par la lame.
Assurez-vous que vous soyez la seule personne presente dans l'aire de tonte avant de commencer à tandre. Arrêtez la machine si quelqu'un s'introduit dans l'aire de tonte.
- Ne transportez des passagers sousaucen prétexte.
- Ne tondez en marche arrière que si cela est absolument nécessaire. Regardez toujours en bas et en arrière avant et pendant que vous recULEZ.
- Soyez conscient de l'orientation de la décharge de l'herbe coupée. Ne dirigez jamais cette décharge vers quelqu'un. N'utilise jamais la tondeuse sans le sac de décharge d'herbe coupée ou le déflecteur de décharge.
- Ralentissez avant de tourner.
- Ne vous éloignez jamais d'une machine en marche. Il est impératif d'arrête les lames, de serrer le frein de stationnement (parking), d'arrête le moteur et d'enlever les clés avant de descendre de la machine.
- Arrêtez les lames quand vous n'utilisezpas la tondeuse.
- Arrétez le moteur avant d'enlever le sac de décharge d'herbe coupée ou de déboucher l'orifice de décharge.
- Tondez uniquement a la lumière du jour ou avec une bonne lumière artificielle.
- N'utilisez pas le tracteur si vous estes sous l'influence de l'alcool ou des droques.
- Faites attention à la circulation quand vous nevez utiliser la machine après d'une route ou traverser une route.
- Faites particulièrement attention lors du chargement, ou du déchargement du tracteur dans une remorque ou un camion.
- Les données indiquent que les opérateurs, de 60 ans et plus, sont impliqués dans un grand pourcentage de dommages reliés à la tondeuse. Ces opérateurs devraient évaluier leur capacité d'utiliser la tondeuse sans risque pour se protégérer ainsi bien que pour protégérer autres personnes contre des dommages sérieux.
- Enlevez toute trace d'herbe, de feuilles ou autre accumulation de débris qui peut Toucher les pieces chaudes d'échémpement / les pieces du moteur et brûler. Ne laissez pas le carter de la tondeuse labourer les feuilles ou d'autres débris qui peuvent s'accu muler. Nettoyez n'importe quel débordement de pétrole ou de carburant avant d'actionner ou d'entreposer la machine. Laissez la machine refroidir avant de l'entreposer.
II. UTILISATION SUR UN TERRAIN EN PENTE
Les pentes sont une des causes majorues des pertes de maîtrise et des accidents où la machine se renverse sur le conducteur. Ces accidents peuvent être la cause de blessuresSERIEUSES et même mortelles. En présence d'une pente, il est nécessaire d'être particulièrement prudent. Si vous ne pouvez pas monter à reculons la pente, ou si vous avez la moindre apprehension, n'utilise pas votre tondeuse.
A FAIRE:
- Tonde les pentes en montant ou en descendant mais jamais perpendiculairement à la déclivité.
- Enlevez les obstacles tels que les pierres, les branches des arbres, etc.
- Faites attention aux dépressions, aux ornières, et aux irrégularités du terrain. Un terrain irrégulier peut la machine. L'herbe haute peut cacher des obstacles.
Utilisez une vitesse lente. Choisissez une vitesse lente pour ne pas avoir à arrêté ou à changer de vitesse dans la pente. -
Suivez les recommendations du fabricant pour les poids de roue, ou les contrepoids pour améliorer la stabilité.
-
Soyez particulièrement prudent avec le sac de décharge d'herbe coupée et les autres accessoires. Ceux-ci peuvent influers sur la stabilité de la machine.
- Les mouvements sur les pentes doivent demeurer lents et progressifs. Ne faites pas de brusques changements de vitesse ou de direction.
- Evitez les démarrages et les arrêts dans une pente. Si les pneus dérapent, dégage les lames et descendez lentement la pente en suivant la déclivité maximale.
AÉVITER:
- Ne virez pas dans une pente à moins que cela soit absolument nécessaire. Le cas échéant, virez lentement, progressivement et si possible vers le bas de la pente.
- Ne tondez pas pres des douves, des fossés, ou des remblais. La tondeuse peut se returner soudainement si une roue est dans le vide au-dessus d'une douve, d'un fosse, ou si une berge s'effondre.
- Ne fonde pas quand l'herbe est mouillée. Une réduction de la traction pourrait être la cause du dérapage.
N'essayez pas de stabiliser la machine en mettant votre pied sur le sol.
N'utilise pas le sac de décharge d'herbe coupée quand la pente est trop escapée.
III. ENFANTS
Des accidents dramatiques peuvent survenir si l'utilisateur n'est pas vigilant par rapport à de la présence d'enfants. Les enfants sont frequentlyment attirés par la machine et la tonte de la pelouse. N'assume jamais que les enfants restent à l'endroit où vous les avec vu en dernier.
- Gardez les enfants dehors de l'aire de tonte sous la surveillance d'un adulte fiable.
- Soyez vigilant et arrêtez la machine si un enfant pénétre dans l'aire de tonte.
- Regardez toujours en bas et en arrière, pour voir s'il a des enfants, avant et pendant que vous recULEZ.
- Ne transportez jamais d'enfants. Ils peuvent tomber et être sérieusement blessés ou ils peuvent obstruer l'utilisation en toute sécurité du tracteur.
N'autorisez jamais les enfants à utiliser le tracteur. - Soyez particulièrement prudents lorsque vous approached des places sans visibilité, des buissons, des arbres ou de tout objet pouvant obstruer la vision normale.
IV. ENTRETIEN
-
Soyez particulièrement prudents lors de la manipulation d'essence ou de tout autre carburant. Ils sont inflammables et leurs vapeurs peuvent être la cause d'explosion.
-
N'utilisez que des recipients approuvés.
- N'enlevez jamais le bouchon du réservoir d'essence et n'ajoutez jamais d'essence quand le moteur marche. Laissez refroidir le moteur avant de replir le réservoir. Ne fume pas.
- Ne replisseez jamais le réservoir à l'intérieur d'unBATIMENT.
-
N'entreposez jamais la machine ou le bidon d'essence à l'intérieur d'unBATIMENT où une flamme telle que celle d'unchauffe-eau est exposée.
-
Ne faites jamais fonctionner la tondeuse à l'intérieur d'un espace clos.
- Conservez les boulons et les écrous, et en particulier ceux qui servent à la fixation de la lame, serrés correctement. Conservez la machine en bon état de fonctionnement.
- N'altérez jamais le fonctionnement normal des dispositifs de sécurité. Vérifiez leur fonctionnement normal de façon régulière.
- Ne laissez pas l'herbe, les feuilles, ou les débris de tout genre s'accumuler sur votre machine. Nettoyez les écla-boussures d'huile ou d'essence. Laissez refroidir la machine avant de l'entreposer.
-
Dans le cas où vous hourtez un object, arrêtez la machine et vérifiez l'absence de dégats. Avant de redémarrer, réperez si nécessaire les dégats.
-
Ne tentez aucun ajustement, aucune réparation avec le moteur en marche.
- Les éléments assurant le ramassage de l'herbe coupée sont suscept à l'usure, aux dégats, à la dépréciation. Qui pourrait exposer les parties mobiles ou permettre de la projection d'objets. Vérifiez frequentlyment ces différents éléments et replacez, si nécessaire, avec les pieces détachées recommandées par le fabricant.





Assurez-vous qu'il n'y a personne dans la zone de tonte avant de commencer à tondre. Arrêtez la machine si quelqu'un entre dans cette zone.
- Ne transportez jamais des passagers ou des enfants même si les lames sont arrêtées.
- Ne tonde pas en marche arrirée à moins que ce soit absolument nécessaire. Regardez toujours en bas et en arrirée avant et pendant que vous recULEZ.
- Ne transportez jamais des enfants. Ils pourraient tomber et être sérieusement blessés ou génér le fonctionnement sécuritaire de la machine.
- Gardez les enfants hors de la zone de tonte et sous la surveillance d'un autre adulte fiable.
- Soyez alerte et arrêtez la machine si un enfant entre dans la zone de tonte.
- Avant et pendant que vous reculez, regardez toujours en bas et en arrière, pour vous assurer qu'il n'y a pas de petits enfants.
- Tondez les pentes (15° max.) en montant ou en descendant mais jamais/perpendicularlyment à la déclivité.
- Enlevez les obstacles tels que les pierres, les branches des arbres, etc.
- Faite attention aux dépressions, aux ornières, et aux irrégulatés du terrain. Un terrain irrégulier peut faire renoiser la machine. L'herbe haute peut cacher des obstacles.
Utilisez une vitesse réduite. Choisissez une vitesse réduite pour ne pas avoir à arrêté ou à changer de vitesse dans la pente.
- Evitez les démarrages et les arrêts dans une pente. Si les pneus dérapent, désengagelez les lames et descendez la pente en suivant la déclivite maximale.
- Si la machine cessée de monter la pente, arrêtez les lames et reculez lentement.
- Ne virez pas sur une pente à moins que cela soit absolument nécessaire. Dans le cas où il est nécessaire de virer, virer lentement, progressivement et, si possible, vers le bas de la pente.
AVERTISSEMENT: Ne descendez pas les pentes à point mort, vous pourriez perdre la commande du tracteur.
AVERTISSEMENT: Remorquez seulement les accessoires recommandees par et selon les specifications du fabricant de votre tracteur. Utilisez votre bon sens pendant que vous remorce. Operez仅仅 avec la vitesse la plus réduite pendant que vous allez sur une pente. Il est dangereux d'avoir un chargement trop lourd pendant que vous operez sur une pente. Les pneus peuvent détruire la traction avec la terre et vous faire perdre la commande de votre tracteur.
AVERTISSEMENT: Débranche toujours le fil de bougie d'allumage et pour prévenir les démarrages accidentels, posez-le de telle façon qu'il ne puisse pas entraîre en contact avec la bougie d'allumage lors de l'installation, du transport, des ajustements ou des réparations.
AVENTISSEMENT:
Les gaz d'échévement et certains composants des vehicules contiennent ou émettent des.
Des produits chimiques reconnus dangereux par l'Etat de la Californie, parce que Cancérigènes ou tératogènes ou responsables d'autres troubles de la reproduction.
AVENTISSEMENT:
Les bornes des batteries, ainsi que toutes les bornes et leurs accessoires contenant du plomb, des dérivés du plomb ou des produits chimiques à base de plomb, sont reconnus dangereux par l'Etat de la Californie,icieque Cancérigènes ou teratogenes ou responsables d'autres troubles de la reproduction. Lavez-vous solgneusement les mains après les avoir touchés.
SOMMAIRE
RÉGLES DE SECURITÉ 2-3
SPECIFICATIONS DE PRODUIT 4
RESPONSABILITIES DU CLIENT 4
MONTAGE 6-10
UTILISATION 11-16
GUIDE D'ENTRETIEN 17
ENTRETIEN 17-20
RéVISION ET RÉGLAGES 21-27
ENTREPOSAGE 28
GUIDE DE DÉPANNAGE 29-30
PIECES DE RECHANGE - TRACTEUR 32-45
GARANTIE 46
SPÉCIFICATIONS DE PRODUIT
| Capacité et le type d'essence: | 5,0 Gallons (4,7 L) L'essence sans plomb normale |
| Type d'huile (API-SF-SJ): | SAE 30 (supérieure de 32°F/0°C) SAE 5W-30 (inférieure de 32°F/0°C) |
| Capacité d'huile: | Avec un filtré: 4,0 pts (2,0 L) Sans filtré: 3,75 pts (1,76L) |
| Bougie d'allumage: (Écart: 0,040 po/1,02 mm) | Champion QC12YC |
| Vitesse de marche | Marche en avant: 5.8/9,3 Marche en arrêté: 2,1/3,4 |
| Pression (Pneu): | Devant: 14 PSI Arrière: 10 PSI |
| Système de chargement: | 16 amps @ 3600 rpm |
| Batterie: | AMP/HR: 35 MIN. CCA: 280 Dimension: U1R |
| Couple de rotation au boulon de lame: | 45-55 ft.-lbs. (61-75 N/m) |
FÉLICITATIONS pour votre achat. Ce tracteur a été unconçu, perfectionné, et fabriqué pour assurer un rendement et une sutureté maximum.
S'il survient un problème que vous ne pouvez pas résoudre, contactez le centre d'entretien autorisé le plus proche. Vous y trouvrez des techniciens qualifiés équipés des outils appropriés pour faire l'entretien et la réparation de ce tracteur
Veuillez tire et保守 ce manuel. Les instructions qu'il contient vous permettront de monter, et d'entretenir correctement votre tracteur. Observe toujours les "REGLES DE SECURITE".
RESPONSABILITÉS DU CLIENT
- Lisez et observerz les règles de sécurité.
- Suivez un programme régulier d'entretien, et d'utilisation du tracteur.
- Suivez les instructions dans les sections Entretien et Entreposage de ce Manuel du propriétaire.
AVERTISSEMENT: Ce tracteur est équipé d'un moteur à combustion interne et il ne doit pas être utilisé sur ou pres d'un terrain couvert d'arbres, d'arbrisseaux, ou d'herbe si le système d'échéppement n'est pas muni d'un pare-étincelles qui rencontres les exigences des lois locales applicables. Quand un pare-étincelle est utilisé, il doit être maintainu en bon état de fonctionnement par l'opérateur.
Un pare-étincelles pour le silencieux est disponible au centre d'entretien autorisé le plus proche (Voir la section PIECES DE RECHANGE de ce manuel).
PIÉCES NON MONTÉES

Volant de direction

Tube de direction
Tube de direction extention


Adaptateur du volant de direction de la meilleure qualité

Insert du volant de direction

Siège

(1) Bouton de réglage
(1) Rondelle
17/32 x 1-3/16 x 12
Jauge
Rouleaux-Guide


Support du rouleau-guide


(2) Boulon H 3/8-16 x 1

Ressort de retenue


(2) Écrou de nylon 3/8-16

Roue
(4) Réglage

(4) Roue

(4) Rondelle 3 / 8 × 3 / 4 × 14 Ga.

(4) Axe de Chape

(4) Écrou frein 3/8-16

(4) Ressort de Retenue

(4) Boulon à Épaulement

Tondeuse
(2) Goupille à bride
(2) Ressort de retenue (de unique boucle)
(5) Ressort de retenue (de double boucle)

Clés
(2) Clés

Tube de Vidange

Guide-pente
MONTAGE
Votre nouveau tracteur a ete monted a lusine sauf les pioces qu ne sont pas montees pour l'expdition. Pour assurer l'utilisation correcte et sure de voite tracteur, toutes les pices et la viserie que you montez doivent etre serrees a fond. Utilisez les bons outils pour assurer un fonctionnement securitaire.
LES OUTILS EXIGÉS POUR LEMONTAGE DE VOTRE TRACTEUR
Un jeu de clé à douille rendra le montage. Les dimensions normales des clés sont inscrites.
(2) Clé de 9/16"
Manomètre à pneu
(1) Clé de 1/2 "
Couteau tout usage
(1) Clé à douille de 3/4 à cliquet
Pince
Quand on utilise l'expression "DROITE" ou "GAUCHE", elle signifie la droite ou la gauche à partir de la position derrière le volant de direction.
POUR SORTIR LE TRACTEUR DU CARTON
DEBALLER LE CARTON
- Enlevez toutes les pieces détachées et les petites boîtes contenant les pieces du carton.
- Couper le long des lignes pointillées sur les quatre surfaces de carton. Enlever les panneaux situés à chaque bout et étendre à plat les panneaux des côtés.
- Enlevez la tondeuse et tout matériel d'emballage.
Vérifiez s'il y a des pieces détachées et conservey-les.
AVANT DE RETIRER LETRACTEUR DE LA PALETTE
FIXER LE VOLANT DE DIRECTION (Voir la Fig. 1)
- Enlevez le boulon hexagonal, la rondelle frein, et la grande rondelle plate de l'arbre de direction.
Assurez-vous que les roues antérieures du tracteur soient bien droites.
Glissez le manchon de direction par-dessus l'arbre de direction. - Alignez les pattes et pressez les extensions du manchon de direction au fond du volant de direction.
- Placez le volant de direction afin que les barres transversales soient horizontales (gauche à droite) et glissez-le sur l'adaptateur du volant de direction.
Fixez le volant de direction à l'arbre de direction en utilisant le boulon hexagonal, la rondelle frein et la grande rondelle plate qui ont été enlevés. Serrez à fond. - Emboitez la garniture du volant de direction dans le centre du volant de direction.
Enlevez l'emballage du capot et de la calandre.
IMPORTANT: FAITES ATTENTION AUX AGRAFES DE LA PALETTE ET ENLEVEZ-LES. ELLES POURRAIENT CREVER LES PNEUS QUAND VOUS RETIREZ LE TRACTEUR DE LA PALETTE EN LE FAISANT ROULER.

FIG. 1
COMMENT MONTER VOTRTRACTEUR
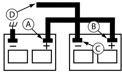
VÉRIFIER LA BATTERIE (Voir la Fig. 2)
Levez le capot.
- Si cette batterie est mise en service après le mois ou l'année indiquée sur l'étiquette (étiquette localisée entre les bornes), chargez la batterie pour un minimum d'une heures à 6-10 amps. (Voir "BATTERIE" dans la section Entretien de ce manuel).

FIG. 2
INSTALLER LE SIÈGE (Voir la Fig. 3)
Réglez le siège avant de serrer le bouton de réglage.
- Enlevez le bouton de réglage et la rondelle plate qui fixent le siège à l'emballage et mettez-les de côté pour l'assemblage du siège au tracteur.
- Pivotez le siège vers le haut et enlevez-le de l'emballage. Débarrassez-vous de l'emballage.
- Placez la siège sur le fond pour positionner le boulon à épaulement sur le gros orifice fendu du fond.
- Poussez sur le siège pour accrocher le boulon à épaulement dans le trou oblong et tirez le siège vers l'arrière.
- Pivotez le siège et le fond vers l'avant et montez le bouton de réglage et la rondelle plate sans les serrer.
- Mettez le siège dans la position d'utilisation et asseyez-vous sur le siège.
Glissez le siège à la position désirée. Vous doivent appuyer à fond sur la pédale de frein/embrayage. - Descendez du tracteur. Ne déplacez pas le siège de sa position.
- Soulevez le siège et serrez à fond le bouton de réglage.

FIG. 3
REMARQUE: Procidez comme suit pour retarder le tracteur de la palette en le faisant rouler ou en le conduisant.
POUR RETIRER LE TRACTEUR DE LA PALETTE EN LE FAISANT ROULER (Voir la section fonctionnement pour connaître l'emplacement et la fonction des commandes.)
- Abaissez le levier de levage du piston et, placez le levier de levage d'accessoire à la position la plus haute.
- Appuyez sur la pédale de frein pour dégager le frein de stationnement.
- Déplacez la commande de roue libre à la position roue libre pour débrayer la transmission. (Voir “POURTRANSPORTER” dans la section fonctionnement de ce manuel).
Retirez le tracteur de la palette en le faisant rouler.
POUR RETIRER LE TRACTEUR HORS DE LA PALETTE EN LE CONDUISANT (Voir la section fonctionnement pour connaître l'emplacement et la fonction des commandes.)
A VERTISSEMENT: Avant le démarrage, nous vous prions de dire, comprendre et suivre toutes les instructions dans la section Fonctionnement de ce manuel d'instructions. S'assurer que le tracteur soit placé dans une zone bien aérée. S'assurer qu'il n'y a aucune personne ou objet.
Assurez-vous d'avoir terminé toute phase d'assemblage.
Vérifiez le niveau de l'huile du moteur et replisze le réservoir d'essence.
- Placer le contrôle de la roue libre en position "transmission enclenchée".
- Asseyez-vous sur le siège, pressez la pédale de frien et actionné le frein de stationnement.
- Pressez le piston du levier de levage et placez le dispositif du levier du levage d'accessoire dans la position la plus haute.
- Démarrez le moteur. Àprous le démarrage du moteur, déplacez la commande des gaz dans la position de point mort.
- Débloquez le frein de stationnement.
- Déplacez lentement le levier de commande de déplacement vers l'avant et diriger lentement le tracteur hors de la palette.
Freinez pour arreter le tracteur et engager le frein a main.
- Tournez la clé à “Stop”.
Continuez selon les instructions suivantes.
MONTAGE
MONTER LES ROUES DE JAUGE SUR LE CARTER DETONDEUSE (Voir la Fig. 4)
Le but des roues de jauge est de retenir le carter de tondeuse en position pendant que la tondeuse est en opération. Assurez vous qu'elles soient bien régles pour assurer le bon fonctionnement de la tondeuse.
Glissez la barre de roue de jauge dans le canal de support. Assurez-vous que les trouss de réglage de la barre soient en haut. Montez les roues de jauge comme montré en utilisant les boulons à épaulement, les rondelles 3/8 et les écrous 3/8-16 et serrez à fond.
- Réglez les roues de jauge avant de faire fonctionnement la tondeuse. Voir “POUR REGLER LES roues de jauge” dans la section fonctionnement de ce Manuel”.

FIG. 4
POUR FIXER LE ROULEAU-Guide (Voir la Fig. 5)
- Assemblez les supports "A" et "B" à l'intérieur des supports de montage du tracteur comme montré. Serrez à fond.
REMARQUE: Assurez-vous que les supports de patte soient posés dans les trous de patte dans les supports de montage. - Placez le rouleau-guide entre les supports et installez la tige et le ressort de rappel.

FIG. 5
INSTALLER LATONDEUSE ET LA COURROIE D'ENTRAJINEMENT (Voir les Fig. 6 et 7)
Assurez-vous que le tracteur soit sur un terrain plat et que les bras de suspension de la tondeuse soient élevés avec la commande de levage d'accessoire. Engagez le frein de stationnement.
- Coupez et enlevez l'attache plastique retenant la barre stabilisatrice et les courroies. Poussez la barre stabilisatrice du côte gauche du carter de tondeuse.
- Glissez la tondeuse sous le tracteur avec le déflecteur decharge du côte droit du tracteur.
IMPORTANT: VÉRIFIEZ QUE TOUTES LES COURROIES SOIENT CORRECTEMENT EN PLACE DANS LES RAINURES DE POULIE DE TONDEUSE.
Si le tracteur en est muni, tournez le bouton de réglage de hauteur dans le sens inverse des aiguilles d'une montre jusqu'à ce qu'il s'arrête.
- Baissez la tringlerie avec la commande de levage d'accessoire.
Vérifiez si la tige de tension de la courroie est désengageée.
- Installez la courroie dans la rainure de la poulie d'embrayage électrique.
- Placez les bras de suspension vers l'extérieur, en direction des axes du carter. Fixez-les à l'aide de reissorts de retenue d'arrêts à ressort à anneau double.
Montez la plaque frontale sur les supports de suspension du tracteur et fixez-les à l'aide de reissorts de retenue de boucle double à ANNÉAU SIMPLE, de la façon illustrée.
- Positionnez la plaque frontale entre les supports avant de la tondeuse. Souleves le carter et la plaque frontale afin d'aligner les orifices et introduizez les goupilles à bride. Fixez les goupilles à l'aide de ressorts de retenue, entre la plaque et les supports de la tondeuse.
REMARQUE : Pour qu'il soit plus facile de localiser l'orifice de la goupille à bride, l'orifice de la goupille est aligné avec l'encoche qui se trouve sur la tête de la goupille. Si nécessaire, déplacer la tondeuse de côte à côté pour donner l'espace entre la plaque et les supports de la tondeuse.
IMPORTANT: VÉRIFIEZ QUE TOUTES LES COURROIES SOIENT CORRECTEMENT EN PLACE DANS LES RAINURES DE POULIE DE TONDEUSE.
- Engagez la tige de tension de la courroie en la poussant dans les supports de blocage.

ATTENTION: La tige de tension de la courroie est à ressort. Empoignez bien la tige et engagez-la lentement.
- Connectez la barre stabilisatrice au support de chassin sous le repose-pieds à gauche et retenez avec le ressort de retenue de boucle double.
- Si le tracteur en est muni, tournez le bouton de réglage de hauteur dans le sens des aiguilles d'une montre pour enlever le mou de la suspension de tondeuse.
- Soulevez le carter à la position la plus haute.
Montez les roues de jauge (Voir "POUR REGLER LES ROUES DE JAUGE" dans la section fonctionnement de ce manuel).

FIG. 6
MONTAGE
VÉRIFIER LA PRESSION DES PNEUS
Les pneus de votre tracteur ont été surgonflés à l'usine pour l'expédition. La pression de pneu correcte est importante pour lesassageurs résultats de toute.
Réduisez la pression de pneu à la pression montré dans la section "Spcifications du Produit" de ce manuel.
VERIFIER SI LA TONDEUSE EST DE NIVEAU
Pour les meilleurs résultats de tonte, le boitier de tondeuse doit être correctement nivele. Rêférez-vous à la section “POUR NIVELER LE BOITIER DETONDEUSE” dans la section Entretien et Réglages de ce manuel.
VÉRIFIER SITOUTES LES COURROIES SONT CORRECTEMENT EN PLACE
Référez-vous aux figures qui sont illustrées pour le remplacement des courroies d'entrainment de lame de tondeuse et des courroies de déplacement dans la section Entretien et Réglages de ce manuel. Assurez-vous que toutes les courroies soient correctement en position dans les guides-courroie.
LISTE DE CONTROLLE
AVANT D'UTILISER VOTRE TRACTEUR, NOUS VOULONS NOUS ASSURER QUE VOUS RECEVREZ, LE MEILLEUR RENDEMENT DE CE PRODUIT DE QUALITE ET QUE VOUS EN SEREZ SATISFAIT.
LISEZ LA LISTE DE CONTROLE:
Toutes les instructions ont eté exéculés.
Il n'y a pas de pieces détachées dans le carton.
La batterie a ete correctement preparée et chargée. (La perte di minimale de temps est 1 heures a raison de 6 ampères.)
Le siège a été ajusté à une position comfortable et il a été serré à fond.
Tous les pneus ont ete correctement gonflés. (Les pneus ont ete surgonflés pour l'expedition.)
Assurez-vous que le carter de tondeuse ait etecorrectement nivelé du devant à l'arriere/d'un cote à l'autre pour obtenir les meilleurs résultats. (Les pneus doivent etre correctement gonflés pour le nivlement.)
✓ Verifiez la tondeuse et les courroies d'entrainment. Assurez-vous qu'elles soient engagées sur les poulies et à l'intérieur de tous les guides-courroie.
✓ Vérifiez le câblage. Assurez-vous que toutes les connexions doivent bien attachées et que les fils soient correctement serrés.
Avant de conduire le tracteur, assurez-vous que la commande de la roue libre soit à la position de "transmission engagée" (Référez-vous aux sections de "POUR TRANSPORTER" dans le Manuel et l'Opérateur).
PENDANT QUE VOUS APPRENEZ À UTILISER VOTRE TRACTEUR, FAITES ATTENTION AU:
Niveau d'huile de moteur.
Réservoir d'essence (rempli d'essence sans plomb normale, fraîche, et propre).
Avant de démarrer le moteur, assurez-vous que vous comprendiez la fonction et l'emplacement de toutes les commandes.
Assurez-vous que le système de frein fonctionne sans risque.
√ Il est important de purger la transmission avant de démarrer votre tracteur pour la première fois. Suivez les instructions correctes pour le démarrage et la purge de la transmission (Référez-vous aux sections de “POUR DEMARRER LE MOTEUR” et “PURGER LATRANSMISSION” dans le Manuel et l'utilisateur).
Ces symboles peuvent apparaitre sur toute tracteur ou dans les publications fournis avec le produit. Apprenez et comprendez la signifi cation des symboles.

EN ARRIÈRE

POINT MORT

HAUT

BAS

ETRANGLEUR

RAPIDE

LENTE

ALLUMAGE

COUPER LE MOTEUR

ALLUMER DES PHARES

DÉMARRER LE MOTEUR

FREIN DE STATIONNEMENT

FREIN DE STATIONNEMENT VERROUILLE

DEVERROUILLE

PAR DESSUS TEMPERATURE LUMière

ESSENCE

PRESSION DōHUILE

BATTERIE

MARCHE ARRIERE

MARCHE DE DEVANT

HAUTEUR DE TONDEUSE

LEVAGE DE TONDEUSE

EMBRAYAGE
DOACCESSOIRE
ENGAGÉ

ROUE LIBRE (Seulement pour les mod les)

Le manquement à suivre les instructions de sécurité pourrait résultat en de sériesuses blessures ou même la mort. Le symbole d'alerte à la sécurité est utilisé pour identifier les informations de sécurité à propos des risques, qui peuvent avoir pour résultatsats la mort, de sériesuses blessures et/ou endommager votre propriété.

DANGER indique un risque qui, s'il n'est pas évité, aura comme conséquence la mort ou des blessures sérieuses.

AVERTISSEMENT indique un risque qui, s'il n'est pas évité, pourrait avoir comme conséquence la mort ou des blessures sérieuses.

ATTENTION indique un risque qui, s'il n'est pas évité, pourrait cause des blessures mineures ou modérées.
ATTENTION lorsqu'il est utilisé sans le symbole d'alerte, indique une situation qui pourrait résultat en un endommagement du tracteur et/ou du moteur.

SURFACES CHADES indique un risque qui, s'il n'est pas évité, pourrait avoir comme conséquence la mort, des blessures sérieues et/ou l'endommagement de la propriété.

FEU indique un risque qui, s'il n'est pas évité, pourrait avoir comme conséquence la mort, des blessures sérieuses et/ou l'endommagement de la propriété.
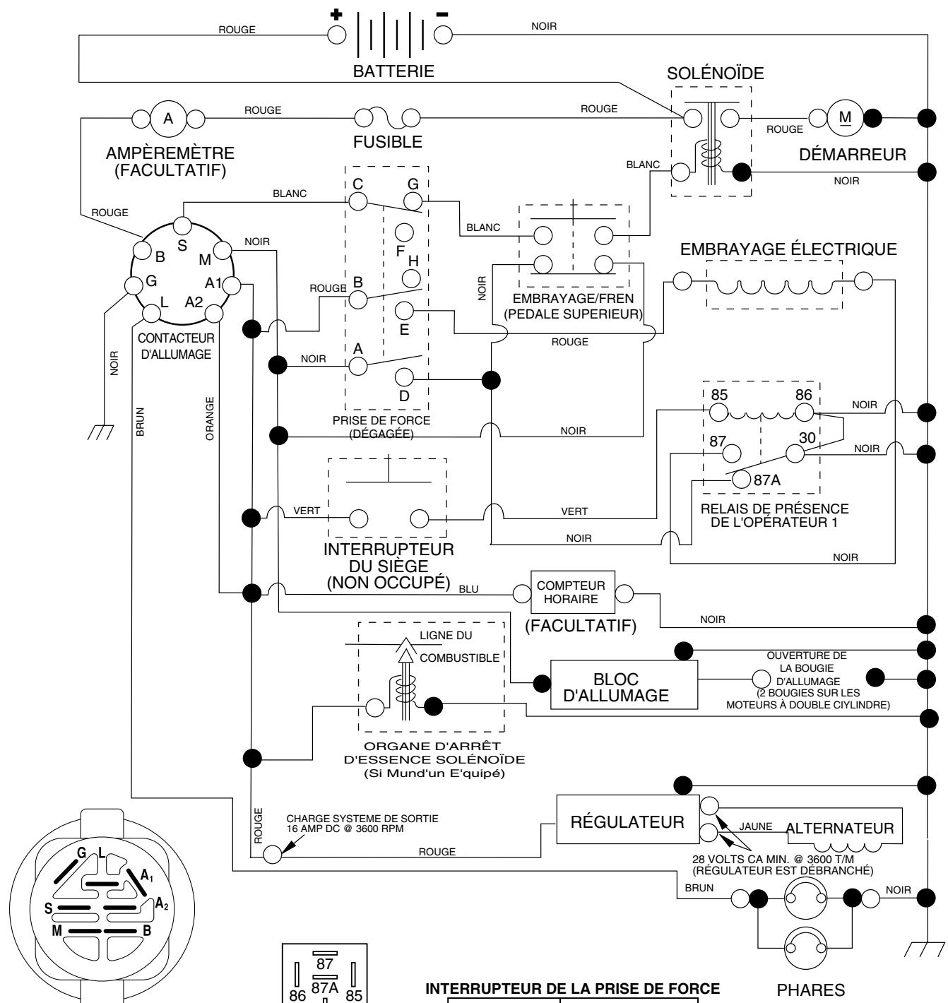
CONNAISSEZ VOTRE TRACTEUR
AVANT D'UTILISER VOITRE TRACTEUR, LISEZ CE MANUEL ET LES RÉGLES DE SECURITÉ
Comparez les illustrations ci-dessous a celles de votre tracteur afin de vous familiariser avec l'emplacement des différentes commandes et avec les reglages. Gardez ce manuel pour reference .
FIG. 7

Nos tracteurs sont conformes aux normes de sécurité de l'American National Standards Institute.
CONTACTEUR D'ALLUMAGE - permet de démarrer et de couper le moteur.
BOUTON DE RÉGLAGE DE HAUTEUR - permet de régler la hauteur du carter de tondeuse.
PLONGEUR DULEVIER DE LEVAGE - relâche le levier de levage d'accessoire quand il y a un changement à sa position.
LEVIER DE COMMANDE DE DÉPLACEMENT-permet de désirs la vitesse et la direction du tracteur.
LEVIER DU FREIN DE STATIONNEMENT -bloque la pédale de frein en position de frein (BRAKE).
COMMANDE DES GAZ - permet de commander la vitesse de moteur.
COMMANDE DÉTRANGLEUR - permet de démarrer un moteur froid.
COMPTEUR HORAIRE - indique les heures totales d'utilisation.
COMMANDE DE LA ROUE LIBRE - débraye la transmission pour le transport ou le remorquage du tracteur quand le moteur ne fonctionne pas.
INTERRUPTEUR D'EMBRAYAGE D'ACCESSIONE - est utilisé pour engager les lames de tondeuse ou les autres accessoires montés sur le tracteur.
AMPÉREMÈTRE - indique le chargement (+) ou le déchargement (-) de la batterie.
LEVIER DE LEVAGE D'ACCESSIONE - permet de lever ou de baisser le carter de tondeuse ou les autres accessoires montés au tracteur.
POSITION DE L'INTERUPEUR DES LUMIÈRES -permet d'allumer/éteindre les phares du tracteur.
LEVIER DETENSION DE LA COURROIE DETRANSMISSION-II sert pour changer la courroie de transmission et, par grand froid, pour demarrer le moteur.
PÉDALE DE FREIN-permet d'arrêté le tracteur et de démarrer le moteur.

L'utilisation d'un tracteur presente le risque de projection des particules dans les yeux qui peuvent causeurs blessures sereuses. Portez always des lunettes de securite ou une visiere pendant que you utilisez, ou que you faites des reglages ou des reparations au tracteur. Nous recommandons des lunettes de securite ou un masque large de securite porte au-dessus des lunettes.
POUR ENGAGER LE FREIN DE STATIONNEMENT (Voir la Fig. 8)
Votre tracteur est muni d'un interrupteur de détction de présence d'opérateur. Le moteur s'arrête, si l'opérateur quitte le siège sans engager le frein de stationnement lorsque le moteur marche.
- Appuyez à fond sur la pédale de frein à la position de frein (BRAKE). Maintenez le pied sur la pédale.
- Déplacez le levier de frein de stationnement à la position engagée (ENGAGED) et relâchéz la pédale de frein. La pédale devrait rester à la position de frein (BRAKE). Assurez-vous que le frein de stationnement retienne le tracteur sans risque.

FIG. 8
POUR ARRÊTER (Voir la Fig. 8)
LAMES DE TONDEUSE -
Pour arrêté les lames de tondeuse, bougez l'interrupteur d'embrayage d'accessoire à la position "Désengagée".
ENTRAINEMENT -
Pour arrêté l'entrainment, abaisser complètement, la pedale frein à la position "Frein".
IMPORTANT: LE LEVIER DE COMMADE DE DÉPLACEMENT
REVIENT AU POINT MORT (N) LORSQUE LA PÉDALE DE
FREIN EST COMPLETÉMENT ENFONCEE
MOTEUR -
- Déplacez la commande des gaz à la position lente.
REMARQUE: Si vous ne déplacez pas la commande des gaz à la position lente et permettez que le moteur marche au ralenti avant d'arrêter, il peut se produit des retours de flamme au carburateur. - Tournez la clé de contact à la position coupée STOP et enlevez-la. Enlevez toujours la clé de contact quand vous quittez le tracteur pour empêcher l'emploi non autorisé.
- N'utilisez pas la commande des gaz pour arrêter le moteur.
IMPORTANT: SI LE CONTACT D'ALLUMAGE EST LASISSÉ À UNE AUTRE POSITION QUE OFF, LA BATTERIE SE DECHARGERA (À PLAT)
REMARQUE: Quand le tracteur marche au ralenti, les gaz d'échévement d'un moteur chaud peut encauser des dommages au gazon. Pour éviter les dommages, foupez toujours le moteur quand vous arrêtez le tracteur sur le gazon.

ATTENTION: Arrêtez toujours le tracteur complètement, comme déscrit ci-dessus, avant de quitter le tracteur; de vider le ramasse-herbe, etc.
POUR UTILISER LA COMMANDE DES GAZ (Voir la Fig. 8)
Utilisez toujours le moteur à pleine force.
Utiliser le moteur à moins que sa pleine force réduit le débit de chargement de la batterie.
- Quand le moteur est à sa pleine force, la tondeuse et le ramasse-herbe donnent leurs meilleur rendements.
POUR UTILISER L'ETRANGLEUR (Voir la Fig. 8)
Utilisez l'étrangleur quand vous démarrez un moteur froid. Ne l'utilisez pas pour démarrer un moteur chaud.
Pour engager l'étrangleur, tirez du bouton. Poussez lentement le bouton pour dégager l'étrangleur.
POUR AVANCER ET POUR RECULER (Voir la Fig. 8)
ATTENTION: Ne tentez pas d'actionner le levier de commande du déplacement si le frein à main est tiré ou si la pédale de frein est enforcée. En faisant cela, vous risquez de dérégler le système de commande de la conduite.
La direction et la vitesse de déplacement sont commandées par le levier de la commande de déplacement.
- Démarrez le tracteur avec le levier de la commande de déplacement à la position point mort (N).
- Relâchéz le frein de stationnement.
- Déplacez lentement le levier de la commande de déplacement à la position désirée.
POUR RÉGLER LA HAUTEUR DE COUPE DE LA TONDEUSE (Voir la Fig. 8)
La hauteur de coupe est commande en tournant le bouton de réglage de hauteur dans la direction désirée.
- Tournez le bouton dans le sens des aiguilles d'une montre (↑) pour élever la hauteur de coupe.
- Tournez le bouton dans le sens inverse des aiguilles d'une montre (↑) pour baiser la hauteur de coupe.
La plage de réglage de la hauteur de coupe est environ de 3,81 cm (1-1/2 po.) à 10,81 cm (4-1/2 po.). Les hauteurs sont mesurées du terrain à l'extrémité de la lame quand le moteur ne marche pas. Ces hauteurs sont approximatives et elles pourraient changer à cause des conditions du terrain, de la hauteur de l'herbe et des types d'herbe qui sont tondus.
La pelouse doit être tondue à 6,35 cm (2-1/2 po.) pendant la saisson fraîche et à plus de 7,62 cm (3 po.) pendant la saison chaude. Tondez souvent pour lesassageurs résultats.
Pour le meilleur rendement, si l'herbe mesure plus de 15,24 cm (6 po.), vous devez la tondre deux fois. La première fois laissez-la plutôt longue; et la deuxième fois à la hauteur désirée.
POUR RÉGLER LES ROUES DE JAUGE (Voir la Fig. 9)
Les roues sont bien réglées quand elles se trouvent légèrement au-dessus du sol lorsque à la tondeuse est à la hauteur de coupe désirée. Dans ce cas, les roues gardent le carter en place pour prévenir le dégazonnement de la plupart des terrains.
UTILISATION
REMARQUE: Réglez les roue quand le tracteur est sur un terrain plat.
- Réglez la tondeuse à la hauteur de coupe désirée (Voir la section de “POUR RÉGLER LA HAUTEUR DE COUPE DE LA TONDEUSE” dans la section fonctionnement de ce manuel).
- Enlevez le ressort de retenue et l'axe de chape retenant chaque barre de roue.
- Baissez les roues au sol. Levez-les un petit peu pour aligner les trous du support avec ceux de la barre et insérez l'axe de chape. Les roues doivent être légarement au-dessus du sol.
- Replacez le ressort de retenue dans l'axe de chape.
Assurez-vous que toutes les roues soient à la même hauteur.
IMPORTANT: ASSUREZ VOUS DE RÉGLER LES ROUES SI VOUS CHANGEZ LA HAUTEUR DE COUPE DU CARTER DE TONDEUSE.

FIG. 9
POUR UTILISER LA TONDEUSE (Voir la Fig. 10)
Votre tracteur est muni d'un interrupteur de détction de présence d'un opérateur. Le moteur s'arrête si l'opérateur essaie de quitter le siège pendant que le moteur fonctionne et que l'embrayage d'accessoire est engagé.
- Choisissez la hauteur de coupe désirée.
- Baissez la tondeuse avec la commande de levage d'accessoire.
- Engagez les lames de tondeuse en déplaçant la commande d'embrayage d'accessoire à la position embrayée (ENGAGED).
POUR ARRÊTER LES LAMES DETONDEUSE - Déplacez la commande d'embrayage d'accessoire à la position débrayée (DISENGAGED).

ATTENTION: N'utilisez pas la tondeuse sans le deflecteur ou sans le ramasse-herbe s'il y a lieu.

FIG. 10
POUR UTILISER DANS LES PENTES

AVERTISSEMENT: N'utilisez jamais le tracteur dans les côtes de plus de 15^ . Ne le conduisez jamais en travers des surfaces en pente.
- Choisissez la vitesse la plus lente avant de commencer à monter ou descendre une côte.
- Évitez de changer la vitesse ou d'arrêter sur une côte.
- S'il est absolument nécessaire d'arreter, enforcez rapidement la pédale de frein jusqu'à sa position de freinage. Engagez le frein de stationnement.
IMPORTANT: LE LEVIER DE COMMANDE DE DÉPLACEMENT REVIENT AU POINT MORT (N) LORSQUE LA PÉDALE DE FREIN EST COMPLÉTEMENT ENFONCée.
Pour redémarrer, dégagez lentement le frein de stationnement et la pédale de frein.
- Déplacez lentement le levier de commande de déplacement à la position la plus lente.
Virez toujours très progressivement.
POUR TRANSPORTER LE TRACTEUR (Voir les Fig. 7 et 11)
Quand vous poussez ou remorquez votre tracteur, assurez-vous que la transmission soit désengrenée en déplaçant la commande de roue libre à la position roue libre. La commande de roue libre est située sur la barre d'attelage arrière du tracteur.
- Soulevez le mécanisme de levage d'accessoire à la position la plus haute avec la commande de levage d'accessoire.
Tirez la commande de roue libre au-dehors et à l'intérieur de la rainure et relâchéz-la pour qu'elle soit maintainue à la position désengageée. - Ne remorquez ou poussez jamais le tracteur à une vitesse de plus de 3,21 km/h (2 mph).
- Pour réengrener la transmission, innersez le procédé cï-dessus.

TRANSMISSION ENGAGEE

TRANSMISSION DÉSENGAGÉE
FIG. 11
REMARQUE: Pour protégger le capot des dommages pendant le transport de votre tracteur sur un camion ou une remorque, assurez-vous que le capot soit fermé et fixé au tracteur. Utilisez les moyens appropriés (corde, cable, etc.).
POUR REMORQUER DES CHARRETTES ET AUTRES ACCESSOIRES
Remorquez seulement les accessoires recommendés, dans les spécifications du fabricant de votre tracteur. Faites preure de jugement lorsque vous remorquez un accessory. Il est dangereux de remorquer des chargements trop lourds dans une pente. Les pneus peuvent perdre de l'adherence avec le terrain et vous faire perdre la mairise de votre tracteur.
AVANT DE DÉMARRER LE MOTEUR
VÉRIFIER LE NIVEAU D'HUILE DU MOTEUR
- Ce moteur a été rempli à l'usine avec l'huile d'était avant l'expédition.
- Stationnez le tracteur sur un terrain plat avant de vérifier le niveau d'huile du moteur.
- Enlevez le bouchon de replissage d'huile avec la jauge d'huile et nettoyez-la, remettez-la en place et serrez à fond le bouchon. Attendez quelques secondes puis enlevez-la pour déterminer le niveau d'huile. Si nécessaire, remplissez avec l'huile jusqu'à la marque pleine (FULL) sur la jauge d'huile. N'en mettez pas trop.
Pour facilitier le démarrage pendant l'hiver, vous devriez changer l'huile. (Voir le "Tableau de Viscosité d'Huile" dans la section de Entretien de ce manuel.)
Pour changer l'huile de moteur, voir la section Entretien de ce manuel.
REEMPLIR LE RÉSERVOIR D'ESSENCE
- Remplissez le réservoir d'essence. Remplissez le réservoir d'essence jusqu'au fond de son goulot de replissage. N'en mettez pas trop. Utilisez de l'essence sans plomb, régulière, fraîche, et propre avec un indice d'octane au moins 87. (L'utilisation d'essence sans plomb tend à réduire les dépôts de calamine et d'oxyde de plomb et prolonge la vie des soupapes). Ne mélangez pas l'huile avec l'essence. Pour que l'essence utilisée soit fraîche, achetez des quantilés qui peuvent être utilisées dans les trente jours suivant l'achat.

ATTENTION: Essuyez toujours l'huile ou l'essence renversée. Vous ne doivent jamais emmagasiner, repandre ou utiliser de l'essence pres d'une flamme rue.
IMPORTANT: POUR ASSURER UN BON DEMARRAGE PAR TEMPS FROID (SOUS LES 32^ / 0^ ), VOUS DEVEZ UTILISER DE L'ESSENCE FRAICHE, PROPRE ET SPECIALE D'HIVER.
ATTENTION: L'expérience indique que les combustibles mélangés avec l'alcool (appelés gasohol ou utilisant l'éthanol ou le méthanol) peuvent attirer l'humidité qui cause la séparation et la formation d'acide pendant l'entreposage. Le gaz acide peut avarier le système d'essence d'un moteur pendant l'entreposage. Pour éviter les problèmes de moteur, le système d'essence doit être vidange avant tout l'entreposage de 30 jours ou plus. Vidangez le réservoir d'essence, démarrez le moteur et laissez-le fonctionner jusqu'à ce que les conduites de combustible et le carburateur soient vides. Utilisez del'essence fraîche la saison suivante. Reportez-vous aux instructions sur l'entreposage pour les autres renseignements. N'utilise jamais de produits de nettoyage de moteur ou de carburateur dans le réservoir d'essence sinon des dommages permanents pourraient être causés.
POUR DEMARRER LE MOTEUR (Voir la Fig. 7)
Quand vous démarrez le moteur pour la première fois ou si le moteur est sans essence, il faudra plus de temps pour déplacer l'essence du réservoir au moteur.
Assurez-vous que la commande roue libre soit dans la position d'engrenage engagée
- Asseyez-vous sur le siège, enforcez la pédale frein et engagez le frein de stationnement.
- Déplacez l'embrayage d'accessoire à la position débrayée (DISENGAGED).
- Déplacez la commande des gaz à la position rapide.
- Tirez la commande d'étrangleur pour tenter de faire un démarrage à froid. Pour le démarrage d'un moteur chaud ceci ne sera pas nécessaire.
REMARQUE: Avant de commencer, lisez les instructions suivantes.
- Insérez et tournez la clé dans le sens des aiguilles d'une montre à la position de démarriage (START) et relâchez la clé dés que le moteur démarre. N'utilise pas le démarreur sans interruptions pendant plus de quinze secondes par minute. Si le moteur ne démarre pas après avoir essayé quatre ou cinq fois, enforcez la commande d'étrangleur attendé que quelques minutes et essayez encore. Si le moteur ne démarre pas, tirez la commande d'étrangleur et essayez encore.
DÉMARRAGE PAR TEMPS CHAUD (50°F et moins)
- Quand vous démarrez le moteur, enchance la commande d'étrangleur lentement jusqu'à ce que le moteur commence à fonctionner mieux. Si le moteur marche mal, tirez la commande de starter un petit peupendantquelques secondes et recommencez à enforcer la commande lentement.
- Maintenant, les accessoires et la commande d'entrainment ne peuvent etre utilisés. Si le moteur ne peut pas accepter cette charge, demarrez-le une autre fois et permette qu'il se rechauffe pendant une minute en utilisant l'étrangleur comme décrit ci-haut.
DÉMARRAGE PAR TEMPS FROID (50°F et plus)
- Quand vous démarrez le moteur, enforcez doucement la commande d'étrangleur jusqu'à ce que le moteur marche bien. Continuez à pousser la commande petite à petit en permettant que le moteur accepte des petits changements de vitesse et de charge, jusqu'à ce que la commande soit complètement enforcée. Si le moteur commence à marcher mal, tirez un petit peu la commande pendant quelques secondes, puis recommence à l'enforcer. Il faut de quelques secondes à quelques minutes pour que le moteur se chauffe, selon la température.
REMARQUE: Par grand froid, sile moteur ne démarre pas, dégazez la courroie de déplacement de la façon suivante :
Assurez-vous que le frein a main soit engagé.
- Enlevez le ressort-arrétoir du levier de tensionnage de la courroie de transmission de façon à relâcher celle-ci.
- Démarrez le moteur et faites-le chauffer pendant trois (3) minutes.
- Coupe le moteur et dégagez le frein à main.
- Engagez le levier de tension de la couroie de transmission et remettez en place le ressort-arrêtoir.
RéCHAUFFEMENT DE LA TRANSMISSION AUTOMATIQUE
- Avant de conduire le tracteur l'hiver, la transmission doit être chauffée comme suit:
Assurez-vous que le tracteur soit garé sur un terrain plat.
- Placez le levier de commande de déplacement dans la position point mort. Relâchez le frein de stationnement et permetez que frein returne dans la position d'opération.
- Permetez que la transmission se rechauffe pendant une minute. Ceci peut être fait pendant le temps d'échauffement.
- Les accessoires peuvent etres utilisés pendant le temps d'échauffement après que la transmission soit chaude et peuvent requérer que la commande d'étrangleur soit tirée un petit peu.
REMARQUE: Le mélange de carburant demandera un réglage pour obtenir le meilleur rendement du moteur si les altitudes sont supérieures à 914,4 metres (3000 pi) ou quand les températures sont froides (inférieures à 32^ / 0^ ). Consultez la section de “Pour Régler le Carburateur” à la section Entretien et Réglages de ce manuel.
PURGER LATRANSMISSION

ATTENTION: N'engagez jamais ou ne dégagez jamais le levier de la roue libre pendant que le moteur fonctionne.
Pour assurer l'utilisation correcte et le rendement, il est recommandé que la transmission soit purgé avec d'utiliser le tracteur pour la première fois. Ce procédé enlevera l'air emprisonné à l'intérieur de la transmission qui se développementait pendant l'expédition de votre tracteur.
IMPORTANT: SIVOTRETRANSMISSIONDOITÉTRERETIRÉE POUR L'ENTRETIEROU LE REMPLACEMENT,ELLE DEVRAIT ÉTRE PURGEE APRES LA REINSTALLATION ET AVANT D'UTILISER LE TRACTEUR.
- Garez avec sutureté le tracteur sur un terrain plat, coupez le moteur et engagez le frein de stationnement.
- Débrayez la transmission en mettant la commande de la roue libre dans la position de la dégagé (Référez-vous à la section de “POUR TRANSPORTER” dans cette section de ce manuel).
- Lorsque vous vous asseyez sur le siège du tracteur, démarrez le moteur. ÀpRES que le moteur marche, déplacez la commande des gaz à la position lente. Dégagez le frein à main.
- Déplacez le levier de la commande de déplacement à la position de marche avant et tenez-le pendant cinq (5) secondes. Déplacez le levier à la position de marche arrrière et tenez-le pendant cinq (5) secondes. Répétez ce procédé trois (3) fois.
REMARQUE: Pendantecprocedéiln'yauraaucunmouvementdes roues motrices. L'air est enlevé de l'entrainement hydraulique.
- Déplacez le levier de la commande de déplacement à la position point mort (N). Coupez le moteur et engagez le frein de stationnement.
- Embrayez la transmission en déplaçant la commande de la roue libre en position de marche (Référez-vous à la section de “POUR TRANSPORTER” dans cette section de ce manuel).
Lorsque vous vous asseyez sur le siège du tracteur, démarrez le moteur. ÀpRES que le moteur marche, déplacez la commande des gaz à la position de demi-vitesse (1/2). Dégagez le frein à main. - Déplacez lentement le levier de la commande de déplacement à la position de marche avant et ensuite quand le tracteur rouge environ de 150 cm (5 pieds), déplacez lentement le levier à la position de marche arrière. ÀpRES que le tracteur rouge environ de 150 cm (5 pieds),retournez le levier de la commande de déplacement à la position point mort (N). Repétez ce procédé trois (3) fais.
- Notre transmission est maintainant purgé et prét pour l'utilisation normale.
CONSEILS DETONTE
- Les chaînes de pneu ne peuvent pas être utilisées quand le carter de tondeuse est attaché.
Assurez-vous que votre tondeuse soit correctement nivelée pour le meilleur rendement. (Voir la section de “Pour Niveler le carter de Tondeuse” sous Entretien et Réglages de ce manuel). - Vous doivent utiliser le côté gauche de la tondeuse pour la taille.
Conduisez de manière à ce que l'herbe coupée soit déversée sur la zone qui a été tondue. La zone coupée doit être située à la droite du tracteur. Vous obtiendrez ainsi une coupe plus uniforme et une meilleure répartition de l'herbe coupée.
Pour tandre une grande surface, on vous conseille de commencer par tournar à droite, de façon à ce que l'herbe ne soit pas déversée sur les arbustes, les clôtres, les allées, etc. ÀpRES un ou deux tours, tondez en sens inverse en tournant à gauche jusqu'à ce que le travail soit acheve (Voir la Fig. 12).

FIG. 12
- Sile gazon est très long, il faut le tondre deux fois pour réduire la charge et les risques d'incendie de l'herbe seche. La première fois, réglez l'appareil pour une coupe assez haute. La deuxième passée doit se faire à la hauteur désirée.
- Ne tondez pas l'herbe quand elle est mouillée. L'herbe mouillée bloquera la tondeuse. Laissez secher l'herbe avant de tondre.
- Tondez toujours avec la commande des gaz à plein gaz pour assurer le meilleur rendement et le déchargement correct. Choisissez une vitesse suffisamment basse qui donne le meilleur rendement et la meilleure coupe.
- Quand vous utilisez les accessoires,CHOisissez toujours une vitesse qui convient au terrain et a l'accessoire utilisé.
ENTRETIEN
| GUIDE D'ENTRETIEN INSCRIVEZ LES DATES AU FUR ET À MESURE QUE VOUS EFFECTUEZ LES ENTRETIENS RÉGULIERS | Avant chaque usage Toutes les 8 heures Toutes les 25 heures Toutes les 50 heures Toutes les 100 heures Châteque saision Avant l'entrepreneuse D'ENTRETIEN | ||||||||
| TRACTER | Vérifiez le système de frein | √ | √ | ||||||
| Vérifiez la pression des pneus | √ | √ | |||||||
| Vérifiez le système de présence d'opérateur et le système de verrouillage. | √ | ||||||||
| Vérifiez l'intégrité des systèmes de fixation | √ | √ 5 | √ | ||||||
| Affilez/Remplacez les lames de tondeuse | √ 3 | ||||||||
| Tableau de lubrification | √ | √ | |||||||
| Vérifiez le niveau de batterie | √ 4 | ||||||||
| Nettoyez la batterie et les bornes | √ | ||||||||
| Vérifiez le refroidissement de transmission | √ | √ | |||||||
| Vérifiez les courroies trapzodales | √ | ||||||||
| MOTOR | Vérifiez le niveau d'huile du moteur | √ | √ | ||||||
| Remplacez l'huile du moteur (avec un filtré) | √ 1,2 | √ | |||||||
| Remplacez l'huile du moteur (sans filtré) | √ 1,2 | √ | |||||||
| Nettoyez le filtré à air | √ 2 | ||||||||
| Nettoyez le tamis à air | √ 2 | ||||||||
| Inspectez le silencieux/Pare-étincelles | √ | ||||||||
| Remplacez le filtré d'huile (si muni d'un) | √ 1,2 | ||||||||
| Nettoyez les ailettes de refroidissement | √ 2 | ||||||||
| Remplacez la bougie d'allumage | √ | √ | |||||||
| Remplacez la cartouche en papier du filtré à air | √ 2 | ||||||||
| Remplacez le filtré d'essence | √ | ||||||||
1- Changez-les plus souvent quand le tracteur fonctionne avec un chargement lourd ou pendant les températures ambiantes élevées.
2- Réparez plus souvent si les conditions sont poussièresuses ou sales.
LES RECOMMANDATIONS GENÉRALES
La garantie pour ce tracteur ne couvre pas les éléments qui ont ete sujets soit a un abus ou a des negligences de la part de I'opereur. Pour conserver une garantie complete, l'utiliser doit maintainir le tracteur tel que précise dans ce manuel.
Quelques ajustements sont nécessaires périodiquement pourmaintenir correctement votre machine.
Tous les réglages dans la section Entretien et Réglages de ce manuel devraient être vérifiés au moins une fois par saisson.
- Une fois par an, remplacez la bougie d'allumage, nettoyez ou remplacez le filtré à air, et vérifie la lame et les courroies pour les signes d'usure. Une nouvelle bougie d'allumage et un nouveau filtré à air propre assure la présence d'un mélange air/essence correct et ainsi permet à votre moteur de marcher比较好 et de durer plus longtemps.
AVANT DE CHAQUE UTILISATION
Vérifiez le niveau d'huile de moteur.
Vérifiez l'opération du système de frein.
Vérifiez la pression de pneu.
- Vérifiez que le système de présence d'opérateur et le système de verrouillage réciproque fonctionnes comme il faut.
Vérifiez l'intégrité des systèmes de fixation
3- Remplacez plus souvent les lames en cas d'utilisation sur un terrain sablonneux.
4- Pas exigé si equipoce avec une batterie sans entretien.
5- Serrez le boulon du pivot de l'essieu de devant à 35 pieds-livres (47.45 nm). Ne le serrez pas trop.
TABLEEAU DE LUBRIFICATION
①JOINT À ROTULE DE BIELLE D'ACCOUPLEMENT

① ROCIE LUBRICANTE DE SILICONA (MUEVA LAS ACCESORIOS DE TRANSICION DE LA DIRECCION PARA LUBRICAR)
LUBRIFIANT A TOUT USAGE
③ RÉFÉRÉZ-VOUS À LA SECTION DE ENTRETIEN DE MOTEUR
IMPORTANT: NE METTEZ NI D'HUILE NI DE GRAISSE SUR LES POINTS DE PIVOT QUI ONT LES PALIERS EN NYLON. LES LUBRIFIANTS QUI ATTIRENT LA POUSSIÈRE ET LES SALETÉS DIMINUENT L'ESPÉRANCE DEVIE DE CES PALIERS À LUBRIFICATION AUTOMATIQUE. SI VOUS PENSEZ QU'ILS DOIVENT ÉTRÉ LUBRIFIÉS, UTILISEZ SEULEMENT ET AVEC MODÉRATION UN LUBRIFIANT SEC, EN PoudRE DE TYPE GRAPHITE.
TRACTEUR
Observe tous les règles de sécurité quand vous faites l'entretien.
FONCTIONNEMENT DU FREIN
Si le tracteur demande plus de six pieds (1,83m) pour arrer à grande vitesse, le frein doit être régle. (Voir la section “POUR RÉGLER LE FREIN” dans la section Entretien et Réglages de ce manuel).
PNEUS
- Maintenez la pression correcte dans tous les pneus (Voir la section de "SPECIFICATIONS DU PRODUIT" de ce manuel).
Assurez-vous que vos pneus ne soient pas en contact avec de l'essence, de l'huile ou des produits chimiques insecticides qui pourrait endommager le caoutchouc. - Evitez les touches, les pierres, les ornères profondes, les objets tranchants et les autres dangers qui pouraient cause des dégats aux pneus.
REMARQUE: Pour boucher les crevaisons de pneus et pour prévenir les pneus à plat à cause des fuites, un enduit d'échéité de pneu peut être acheté chez votre fournisseur de pieces. L'endetrit empêche le pnere de poursir ou de se corroder.
SYSTEME DE PRESENCE D'OPÉRATEUR
Assurez-vous sous que le système de présence d'opérateur et le système de verrouillage fonctionnement comme il faut. Si vous tracteur ne fonctionne pas comme décrit, réparez-le immidiatement.
Le moteur doit fonctionner seulement quand la pédale de frein est complètement abaissée et que la commande d'embrayage d'accessoire est dans las position désengageée.
- Pendant que le moteur est en marche, si l'opérateur quitte le siège sans que le frein de stationnement soit engagé, le moteur sera coupé.
- Pendant que le moteur est en marche et l'embrayage d'accessoire engagé, si l'opérateur quitte le siège, le moteur sera coupé.
- L'embrayage d'accessoire ne doit jamais fonctionner si l'opérateur n'est pas sur le siège.
ENTRETIEN DES LAMES
Pour obtenir lesassageurs résultats, les lames de tondeuse doivent tousages tranchantes. Remplacez les lames courbées ou endommagées
ENLEVER LA LAME (Voir la Fig. 13)
- Rellvez la tondeuse le plus haut possible pour avoir aux lames.
REMARQUE: Protégez vos mains avec des gants et/ou enveloppez la lame dans un linge épais.
- Enlevez le boulon de lame en le tournant dans le sens contraire des aiguilles d'une montre.
- Installez la nouvelle lame ou la lame'affilée avec l'emboute "THIS SIDE UP" faisant face à la tondeuse et l'assemblage du mandrin.
IMPORTANT: POUR ASSURER L'ASSEMBLAGE ADEQUAT, ALIGNNEZ LE TROU DU CENTRE DE LAME AVEC L'ETOILE DU MANDRIN
- Installlez et serrez le boulon de lame solidement (couple de torsion 45-55 pieds par livre).
IMPORTANT: LE BOULON SPECIAL DE LAME EST SOUMIS À UN TRAITEMENT À LA CHALEUR.

FIG. 13
AFFILER LA LAME (Voir la Fig. 14)
REMARQUE: Nous ne recommendons pas que vous affiliez la lame - mais si vous faitesça, la lame doit'être équilibrée.
La lame doit être gardée équilibrée. Une lame mal équilibrée causera une vibration excessive et eventuèlement abîmera la tondeuse ou le moteur.
La lame peut être affilée avec une lime ou une meule. N'essayez pas d'affiler la lame sans l'enlever de la tondeuse.
Pour vérifier l'équilibre de la lame, vous aurez besoin d'un boulon de dia. 5/8 po. ou d'une cheville en acier de dia. 5/8 po. ou d'une équilibreuse conique (Si vous utilisez une équilibreuse conique, suivez les instructions fournies avec l'équilibreuse).
REMARQUE: N'utilise pas un clou pour équilibrer la lame. Les parties de l'orifice central peuvent avoir l'apparce qu'elle sont centrées, mais elles ne le sont pas.
Glissez la lame sur la partie sans filetage du boulon ou la cheville en acier et gardez le boulon/la chevelle dans une position parallele avec la terre. Si la lame est équilibrée, elle doit rester horizontally. Si une extrémité de la lame se déplace vers le bas, aiguisez l'extrémité qui est trop lourde jusqu'à ce que la lame soit bien équilibrée.

FIG. 14
BATTERIE
Votre tracteur est muni d'un système de chargement de batterie qui est suffisant pour l'usage normal. Pourtant, le chargement périodique de la batterie avec un chargeur d'auto prolongera la durabilité.
- Conserve la batterie et les bornes propres.
- Conservez les boulons de batterie serrés.
- Conserve les petits orifices de ventilations ouverts.
- Rechargez la batterie à raison de six ampères pendant une période d'une (1) heures.
REMARQUE: L'équipement d'origine de batterie de votre tracteur ne nécessite pas d'entretien. N'essayez pas d'ouvrir ou d'enlever les bouchons ou couvercles. Il n'est pas nécessaire de vérifier ou d'ajouter plus d'électrolyte.
POUR NETTOYER LA BATTERIE ET LES BORNES:
La présence de corrosion ou de saleté sur la batterie et les bornes peut causeer les "fuites" de puissance.
Enlevez le protecteur des bornes.
- Premièrement débranchez le cable de batterie NOIR et ensuite le cable de batterie ROUGE et enlevez la batterie du tracteur.
Rincez la batterie avec l'eau fraîche, et séchez-la.
- Nettoyez les bornes et les bouts des cables de batterie avec une Brosse métallique jusqu'à ce qu'ils brillent.
Enduisez les bornes avec laGRAisse ou le petrolatum.
- Réinstalléla batterie (Voir"REPLACERLABATTERIE"dans la section ENTRETIEN ET REGLAGES de ce manuel).
COURROIES TRAPÉZOIDALES
Vérifiez les courroies trapézoidales pour la dépréciation et l'usure après 100 heures d'utilisation. Remplacez-les si nécessaire. Les courroies ne sont pas régiables. Remplacez les courroies si elles glissent à cause de l'usure.
REFROIDISSEMENT DE LA TRANSMISSION
Le ventilateur et les ailettes de refroidissement de la transmission devraient etre conserves propres pour assurer le refroidissement correct.
N'essayez pas de nettoyer le ventilateur ou la transmission pendant que le moteur fonctionne ou pendant que la transmission est chaude.
- Inspectez le ventilateur de refroidissement pour assurer que les lames de ventilateur sont propres et intactes.
- Inspectez les ailettes de refroidissement pour la saleté, l'herbe coupée et les autres matériaux. Pour éviter d'endommager les joints d'étanchéité, n'utilise pas l'air comprimé ou le pulvérisateur à haute pression pour nettoyer les ailettes de refroidissement.
FLUIDE MOTEUR DE LA TRANSMISSION
La transmission a été scelledé à l'usine et l'entretien de fluide n'est pas exigé pour la durabilité de la transmission. Si la transmission fuit ou doit être réparée, contactez votre centre d'entretien autorisé le plus-Proche.
MOTEUR
LUBRIFICATION
Utilisez seulement l'huile détergente de qualité supérieure de classification API SF-SJ. Choisissez le degré de viscosité SAE de l'huile selon la température d'utilisation prévue.

FIG. 15
REMARQUE: Bien que les huiles de multiviscosité (5W30, 10W30 etc.) améliorent le démarriage par temps froid, ces huiles de multiviscosité augmentent la consommation d'huile quand elles sont utilisées à plus de 0^ / 32^ . Vérifiez le niveau d'huile de moteur plus féquement pour éviter d'endommager le moteur de l'utilisation avec un niveau d'huile bas.
Changez l'huile toutes les 50 heures d'opération ou au moins une fois par an si le tracteur est utilisé moins de 50 heures par ans.
Vérifiez le niveau d'huile du carter-moteur avant de démarrer le moteur et toutes les huit (8) heures d'utilisation. Serrez le bouchon de replissage d'huile avec la jauge d'huile chaque fois que vous vérifiez le niveau d'huile.
POUR CHANGER L'HUILE DE MOTEUR
(Voir les Fig. 15 et 16) -
Déterminez la gamme de températures prévue avant le changement d'huile. Toute l'huile doit avoir la classification API SF-SJ.
Assurez-vous que le tracteur soit stationné sur un terrain plat.
L'huiile se vidangera plus librement quand elle est chaude.
Recueilz l'huile dans un recipient approprié.
- Enlevez le bouchon de replissage d'huile avec la jauge d'huile. Ne permette pas que des saletés entrent dans le moteur quand vous changez l'huile.
- Enlevez le bouchon jaune du raccord inférieur de la soupape de vidange et installez le tube de vidange sur le raccord filtré.

FIG. 16
- Déverrouille la soupape de vidange en poussant vers le haut et en tournant dans le sens contraire des aiguilles d'une montre.
Pour ouvrir, tirez sur la soupape de vidange. - Àpres que l'huile se soit écoulée complètement, serrez et verrouillez la soupape de vidange en poussant vers l'intérieur et en tournant dans le sens des aiguilles d'une montre jusqu'à ce que la chevelle soit en position verrouillée comme montré.
- Retirez le tube de vidange et remettez le bouchon sur le raccord inférieur de la soupape de vidange.
- Remplissez le moteur avec l'huile dans le tube de la jauge de replissage d'huile. Versez lentement. N'en mettez pas trop. Voir la section de "SPECIFICATIONS DU PRODUIT" pour la capacité approximative.
Utilisez le calibre du bouchon de remplissage d'huile avec la jauge d'huile pour vérifier le niveau d'huile. Assurez-vous que la jauge d'huile soit serrée à fond pour obtenir une indication correcte du niveau d'huile. Maintenez le niveau d'huile à la marque pleine (FULL) de la jauge d'huile.
NETTOVER LET TAMIS D'AIR
Le tamis d'air doit être libre de saleté et de balle de céréale pour évider d'endommager le moteur à cause du surchauffage. Nettoyez-le avec une Brosse en fer ou de l'air compré pour enlever toutes les saletés, la paille, et les fibres degomme séchés.
NETTOYER LES SURFACES DE L'AIR D'ADMISSION/REFROIDISSEMENT
Pour assurer le refroidissement correct, assurez-vous que le tamis d'air, les ailettes de refroidissement, et les autres surfaces extérieures du moteur soient propres en tout temps.
Toutes les 100 heures d'utilisation (plus souvent dans des conditions poussières et sales), enlevez le boîtier de soufflerie et les autres déflecteurs d'air de refroidissement. Nettoyez les ailettes de refroidissement et les surfaces extérieures sinécessaire. Assurez-vous que les déflecteurs d'air de refroidissement doivent réinstallés.
REMARQUE: Si vous utilisez le moteur avec un tamis d'air obstrué, des ailettes de refroidissement sales ou obstruées, et/ ou des déflecteurs d'air de refroidissement enlevés, le moteur pourra être endommagé à cause du surchauffage.
FILTREÀAIR(VoirlaFig.17)
Votre moteur ne marche pas correctement avec un filtré à air sale. Nettoyez le pré-filtre en mousse toutes les 25 heures d'utilisation ou chaque saigon. Entretenez la cartouche de papier toutes les 100 heures d'utilisation ou chaque saigon, selon la première éventualité.
Nettoyez le filtré à air plus souvent si utilisé dans les endroits très poussièux ou sales.
- Enlevez le(s) bouton(s) et le couvercle.
POUR ENTRETENIR LE PRE-FILTR
- Lavez le pré-filtre en mousse dans du détergent liquide et de l'eau.
- Pressez-le pour le sécher avec un chiffon propre.
- Saturez-le avec l'huile de moteur. Enroulez-le dans un chiffon propre et pressez-le pour enlever l'huile excessive.
- S'il est très sale ou avarie, remplacez le pré-filtre.
POUR ENTRETENIR LA CARTOUCHE
- Nettoyez la cartouche en tapant légèrement sur une surface plane. Si elle est très sale ou avariee, remplacez la cartouche.
- Réinstallé la cartouche, l'écrou, le pré-filtre, le couvercle et fixez-les avec le(s) bouton(s).
IMPORTANT: LES SOLSVANTS DE PÉTROLE, COMME LE KÉROSÉNE, NE DORIENT PAS ÉTRE UTILISÉS POUR NETTOYER LA CARTOUCHE. ILS PEUVENT DÉTERIORER LA CARTOUCHE. N'UTILISEZ PAS L'AIR COMPRÉ POUR NETTOYER OU SECHER LA CARTOUCHE.

FIG. 17
FILTRE D'HUILE DE MOTEUR
Remplacez le filtré d'huile de moteur chaque saisson ou tous les deux (2) changements d'huile si le tracteur a été utilisé plus de 100 heures dans une (1) année.
SILENCIEUX
Inspectez le silencieux et le pare-étincelles (s'il y a lieu) et remplacez-les. Ils pourrait creer des risques d'incendie et/ou d'endommagement.
BOUGIE D'ALLUMAGE
Remplacez les bougies d'allumage au début de chaque saison de toute ou après toutes les 100 heures d'utilisation selon qui se présente en premier. Pour le type de bougie d'allumage et le réglage d'écartement, reférez-vous à la section de "SPECIFICATIONS DU PRODUIT" de ce manuel.
FILTRE D'ESSENCE INSTALLÉ EN LIGNE (Voir la Fig. 18)
Le filtré d'essence devrait être remplaced au moins chaque saison. Si le filtré d'essence est bouché et obtrue l'écoulement d'essence au carburateur, il faut le replacer.
- Quand le moteur est froid, enlevez le filtré et bouchez les tronçons de conduite d'essence.
- Posez le nouveau filtré dans la conduite d'essence avec la flèche foinant vers le carburateur.
Assurez-vous qu'il n'y ait pas de fuites de la conduite d'essence et que les brides de serrage soient bin placées.
Nettoyez immédiatement l'essence renversée.

FIG. 18
NETTOYAGE
- Nettoyez le moteur, la batterie, le siège, et la finition, etc. de toutes les matières étrangères.
-
Conservez la propriété de la finition et des roues en enlevant soigneusement l'essence, l'huile etc.
-
Protégez les surfaces peintes avec une cire d'auto.
Nous ne recommendons pas l'utilisation d'un tuyau d'arrosage ou d'un système de lavage sous pression pour nettoyer votre tracteur, à moins que le moteur et la transmission seront recouverts pour éviter l'infiltration de l'eau à l'intérieur. Si de l'eau s'infiltré à l'intérieur du moteur ou de la transmission, ceci abrégera la durée de vie de votre tracteur. Utiliser de l'air compressé ou une souffleuse à feuilles pour enlever le gazon, les feuilles ainsi que les débris de votre tracteur et de votre tondeuse.
RéVISION ET RÉGLAGES

AVERTISSEMENT: POUR ÉVITER DES DOMMAGES SÉRIÉUX, AVANT DE FAIRE TOUS LES RÉVISIONS OU REGLAGES.
- Appuyez sur la pédale de frein et engagez le frein de stationnement.
- Placez l'embrayage d'accessoire en position débrayée (DISENGAGED).
- Tournez la clé de contact à la position d'arrêt (STOP) et enlevez-la.
Assurez-vous que les lames et toutes les pieces tournantes se soient arrêtées. - Débranche le cable de bougie d'allumage et posez-le de telle façon qu'il ne puisse pas entraer en contact avec la bougie d'allumage.
TRACTEUR
POUR ENLEVER LA TONDEUSE (Voir la Fig. 19)
- Mettez l'embrayage d'accessoire à la position débrayée (DISENGAGED).
- S'il y a lieu, tournez le bouton de réglage de hauteur au réglage le plus bas.
Baissez la tondeuse à la position la plus BASSE. - Désengagez le cable de tension de la courroie du support de blocage.

ATTENTION: La tige de tension de la courroie est à ressort. Empoignez bien la tige et librez-la lentement.
- Enlevez le ressort de retenue qui tient la barre antiroulis au support de chassin et detachez la barre de non mouvement du support.
- Enlevez les quatre ressorts de retenue de la plaque frontale et enlevez la plaque.
- Enlevez les ressorts de retenue des bras de suspension au carter et détachez les bras du carter.
- Soulevez le levier de levage d'accessoire à la position la plus haute.
Glissez vers l'avant la tondeuse et enlevez la courroie de la poulie d'embrayage electrique.
Glissez la tondeuse du dessous du cote croit du tracteur.
POUR INSTALLER LA TONDEUSE
Assurez-vous que le tracteur soit sur un terrain plat et que les bras de suspensions de la tondeuse soient élevés avec la commande de levage d'accessoire. Engagez le frein de stationnement.
- Posez la barre de non mouvement au côte gauche du carter de tondeuse.
- Gillessez la tondeuse sous le tracteur avec le déflecteur decharge au côte droit du tracteur.
IMPORTANT: VÉRIFIEZ QUE TOUTES LES COURROIES SOIENT CORRECTEMENT EN POSITION DANS LES RAINURES DE POULIE DE TONDEUSE.
- Si muni, tournez le bouton de réglage de hauteur dans sens inverse des aiguilles d'une montre jusqu'à ce qu'il s'arrête.
- Baissez la combinaison de tondeuse avec la commande de levage d'accessoire.
- Contrôlez si le cable de tension de la courroie est désengageé.
- Installez la courroie dans la rainure de la poulie d'embrayage électrique.
- Placez les bras de suspension vers l'extérieur, en direction des axes du pont. Fixez-les à l'aide d'arrêts à dessort à anneau double.
Montez la plaque frontale sur les équcherres de suspension du tracteur et fixez-les à l'aide d'arrêts à ressort à anneau simple, de la façon illustrée.

FIG. 19
RéVISION ET RÉGLAGES
- Positionnez la plaque frontale entre les équcherres avant de la tondeuse. Soulevez le pont et la plaque frontale afin d'aligner les orifices et introduizez les goupilles à bride. Fixez les goupilles à l'aide d'arrêts à ressort, entre la plaque et les équcherres de la tondeuse.
REMARQUE : Pour qu'il soit plus facile de localiser l'orifice de la goupille à bride, l'orifice de la goupille est aligné avec l'encoche qui se trouve sur la tête de la goupille. Si nécessaire, déplacer la tondeuse de côté à côté pour donner l'espace entre la plaque et les supports de la tondeuse.
IMPORTANT: VERIFIEZ QUE TOUTES LES COURROIES SOIENT CORRECTEMENT EN POSITION DANS LES RAINURES DE POULIE DE TONDEUSE.
- Engagez le cable de tension de la courroie en le poussant dans les équérres de blocage.

ATTENTION: La tige de tension de la courroie est à dessort. Empoignée bien la tige et engagez-la lentement.
- Connectez la barre de non mouvement au support de chassin sous le repose-pieds à gauche et retenez avec le ressort de retenue de boucle double.
- Si muni, tournez le bouton de réglage de hauteur en les sens des aiguilles d'une montre pour enlever le mou de la suspension de tondeuse.
- Soulevez le carter à la position la plus haute.
POUR METTRE DE NIVEAU LE BOITIER DE TONDEUSE
Réglez la tondeuse pendant que le tracteur est stationné sur un terrain plat ou une entrée de voiture. Assurez-vous que la pression de pneu est correcte (Référez-vous à la section "SPECIFICATIONS DE PRODUIT" de ce manuel). Si les pneus ne sont pas suffisamment ou sont trop gonflés, vous ne réglez pas correctement votre tondeuse.
RéGLAGE D'UN CÔTE À L'AUTRE
(Voir les Figs. 20 et 21)
- Soulevez la tondeuse à la position la plus haute.
- Mesurez la hauteur à partir du fond du bord de la tondeuse à la ligne terre aux coins avant de la tondeuse. La distance “A” devrait être la même sur les deux côtés de la tondeuse.
- Si le réglage est nécessaire, faites le réglage sur un côté seulement de la tondeuse.
Pour soulever un côté de la tondeuse, serrez l'écrou de réglage du raccord de levage sur ce côté.
Pour baiser un (:oté de la tondeuse, desserrez l'écrou de réglage du raccord de levage sur ce (:oté.
REMARQUE: Chaquetourcompletdel'écroude réglagechangera le niveauducarterd'environ0,48cm(3/16po.).
- Reverifiez les mesures après le réglage.

FIG. 20

FIG. 21
RéGLAGE DU DEVANT À L'ARRIÈRE
(Voir les Figs. 22 et 23)
IMPORTANT: LE CARTER DOIT ETRE PLAT, D'UN COTÉ À L'AUTRE. SI LE RÉGLAGE DU DEVANT À L'ARRIÈRE SUIVANT EST NÉCESSAIRE, RÉGLEZ ÉGÀLEMENT LES DEUX RACCORDS AVANT POUR QUE LA TONDEUSE RESTE DE NIVEAU D'UN COTÉ À L'AUTRE.
Pour que la coupe soit de toute valeur qualité, réglez les lames de la tondeuses sur la pointe avant (B) à 1/8-1/2 pouce plus bas que sur la pointe arrêté (A) pendat que la tondeuse est dans sa position la plus élevé.

ATTENTION: Les lames sont tranchantes. Portez des gants de protection et/ou enroulez les lames dans un tissu épais.
Contrôlez le réglage sur le côte droit du tracteur. Placez la lame de façon à ce que la pointe soit orientée vers l'avant. Mesurez la distance "B" à la pointe avant et à la pointe arrêté de la lame.
Vérifiez le réglage sur le côté droit du tracteur. Mesurez la distance "F" directement dans le devant et l'arrière du mandrin au bord bas du boîtier de tondeuse comme montré.
- Avant de faire tout réglages nécessaire, vérifie que les deux raccords avant soient égaux en longueur.
- Si les raccords ne sont pas égaux en longueur, réglez un raccord à l'autre.
Pour abaiser l'avant de la lame, desserrez I'écrou "C" des deux raco avant, d'un même nombre de tours.
REMARQUE: Chaque tour complet de l'écrou "C" changera la distance "B" d'environ 0,47 cm (3/16 po.).
- Quand la distance "B" est 0,32 cm (1/8 po.) à 1,27 cm (1/2 po.) inférieure au devant que l'arrière, serrez l'écrou "D" contre le tourillon sur les deux raccords avant.
Pour soulevez l'avant de la lame, desserrez l'écrou "D" du tourillon sur les deux racaords avant. - Quand la distance "B" est 0,32 cm (1/8 po.) à 1,27 cm (1/2 po.) inférieure au devant que l'arrière, serrez l'écrou "D" contre le tourillon sur les deux raccords avant.
- Reverifiez le réglage d'un côté à l'autre.

FIG. 22
RéVISION ET RÉGLAGES

FIG. 23
POUR REMPLACER LA COURROIE D'ENTRAINEMENT DETONDEUSE
ENLEVER LA COURROIE D'ENTRAJINEMENT DE TONDEUSE (Voir la Fig. 24) -
- Garez le tracteur sur un terrain plat. Engagez le frein de stationnement.
- Déplacez vers l'avant le levier de levage d'accessoire pour baisser la tondeus à la position la plus)basse.
- Désengagez le cable de tension de la courroie de l'équerre de blocage.

ATTENTION: La tige de tension de la courroie est à dessort. Empoignez bien la tige et libéréz-la lentement.
- Enlevez les vis du carter croit du mandrin et enlevez le carter.
- Enlevez toute la saleté et toute l'herbe coupée qui ont été accumulées autour des mandrins et de la superficie du carter.
- Detachez le bras de suspension de croite de l'équerre du point arrêt en enlevant l'arrêt à ressort.
- Faites passer la courroie au-dessus de la poulie droite du mandrin.
Enlevez la courroie de la poulie d'embrayage electrique.
Enlevez la courroie des pouilies de galet-tendeur. - Vérifiez le bras de galet-tendeur primaire et les deux (2) galets-tendeurs pour vous assurer qu'ils tournent librement.
Assurez-vous que le ressort est bien accroché au bras de renvo primaire et au bras à ressort.
INSTALLATION DE LA COURROIE D'ENTRAJINEMENT DE TONDEUSE (Voir la Fig. 24) -
- Installez la couroie dans les deux galets-tendeurs.
- Installez la nouvelle courroie sur la poulie d'embrayage électrique.
- Faites passer la couroie dans la gorge de la poulie supérieure droite du mandrin.
Assurez-vous que la courroie soit correctement posée dans les rainures. - Attelez à nouveau le bras de suspension droit sur l'équerre du pont arrêté à l'aide de l'arrêt à ressort.
- Remontez le carter croit du mandrin.
- Engagez le cable de tension de la courroie en le poussant dans les équcherres de blocage.

FIG. 24
POUR REMPLACER LA COURROIE D'ENTRAINEMENT DE LAME DE TONDEUSE (SECONDAIRE) (Voir la Fig. 25)
Garez le tracteur sur un terrain plat. Engagez le frein de stationnement.
- Enlevez la tondeuse (Voir la section “POUR ENLEVER LA TONDEUSE” dans cette section de ce manuel).
- Enlevez les vis des couvercles de mandrin du C.D. et du C.G. et enlevez les couvercles.
ENLEVEZ LA COURROIE D'ENTRAJINEMENT DE TONDEUSE
(Référez-vous a l'illustration "POUR ENLEVER LA COURROIRE D'ENTRAINEMENT DE LAME DE TONDEUSE" dans cette section de ce manuel).
- Faites passer la courroie au-dessus de la poulie droite du mandrin.
Enlevez la courroie des pouilies de galet-tendeur. - Vérifiez le bras de galet-tendeur primaire et les deux (2) galets-tendeur pour assurer qu'ils tournent librement.
- Contrôlez si le ressort est bien accroché au bras de renvoi primaire et au bras à ressort.
RéVISION ET RÉGLAGES
ENLEVEZ LA COURROIE D'ENTRAJINEMENT DE LAME DE TONDEUSE (SECONDAIRE)
- Dégagez, avec précaution, la courroie de la poulie droite du mandrin.
- Dégagez la courroie de la poulie centrale du mandrin, de la poulie folle et de la poulie droite du mandrin.
- Enlevez toute la saleté et toute l'herbe coupée qui ont été accumulées autour des mandrins et de la superficie du carter.
- Vérifiez le bras de galet-tendeur secondaire et le galet-tendeur pour vous assurer qu'ils tournent librement.
Assurez-vous que le ressort est bien accroché au bras de renvoi secondaire et au bras à ressort secondaire.
INSTALEZLANOUVELLE COURROID'ENTRAINEMENT DE LAME DE TONDEUSE (SECONDAIRE)
- Installez la nouvelle courroie dans la gorge de la poulie droite inférieure du mandrin, de la poulie folle et de la poulie centrale du mandrin, de la façon illustrée.
- Faites passer la couroie dans la poulie droite du mandrin. Assurez-vous que la couroie passé correctement dans toutes les gorges.
RéINSTALLALLEZ LA COURROIE D'ENTRAJINEMENT
(Référez-vous a l'illustration "POUR ENLEVER LA COURROIE D'ENTRAINEMENT DE LAME DE TONDEUSE" dans cette section de ce manuel).
- Installé la couroie sur la cannelure supérieure de la poulie de mandrin du C.D. et autour des deux galet-tendeurs. Tirez la couroie à l'avant de la tondeuse pour enlever le mou.
- Réinstallé les couvercles de mandrin et serrez solidement toutes les vis.
- Vérifier soigneusement l'acheminement de la courroie et assurez-vous qu'elle soit engagée correctement dans toutes les cannelures.
- Réinstallé la tondeuse au tracteur (Voir "POUR INSTALLER LA TONDEUSE" dans cette section de ce manuel).

FIG. 25
POURRÉGLERL'EMBRAYAGED'ACCESSOIRE (Voir la Fig. 26)
L'embrayage électrique devrait offrir durer loagtemps. L'embrayage a un frein incorpore qui arrête la poulie dans cinq (5) secondes. Eventuèlement, le frein incorpore s'utilera en que les lames de tondeuse n'arrêtent pas ou n'engageant pas comme commandé. Les réglages devraient être effectuels par votre centre d'entretien autorisé le plus proche.
Assurez-vous que les interrupteurs de l'embrayage d'accessoire et le contacteur d'allumage soient en position d'arrêt (OFF).
- Réglez les trois (3) écrous freins de nylon jusqu'à ce que l'espace entre le plateau d'embrayage et le rotor soit à 0,030 cm (0,012 po.) aux trois (3) emplacements de fente qui sont situés dans le côté du plateau de frein.
REMARQUE: Àprous avoir installé un nouvel embrayage électrique, faites fonctionner le tracteur à plein régiae et engagez et dégazez l'embrayage électrique pour une période de dix (10) cycles pour roder le plateau d'embrayage.

FIG. 26
Si le tracteur demande une distance d'arrêt de plus de cinq (5) pieds (1,52m) pour s'arrêter à grande vitesse, sur une surface horizontale en béton sec ou pavée, vous nevez contrôler et régler le frein.
POUR CONTROLER LE FREIN
- Garez le tracteur à plat, sur une surface en béton sec ou pavée, appuyez à fond sur la pédale de frein/d'embrayage et engagez le frein de stationnement.
- Débrayez la boîte de vitesse en plaçant la commande de roue libre sur la position "boîte de vitesse débrayée". Tirez la commande de roue libre vers l'extérieur et dans la fente et lâchez-la en position débrayée.
Les roues arrirè devoir se bloquer et patiner lorsque vous poussez, à la main, le tracteur en avant. Siles roues arrirè tournent, vous nevez soit régler le frein soit replacer les plaquettes.
POUR RÉGLER LE FREIN/REPLACEZ LES PLAQUETTES
Contactez le centre/département d'entretien autorisé le plus proche.
POUR REMPLACER LA COURROIE D'ENTRAJINEMENT DE TRANSMISSION (Voir la Fig. 27)
Garez le tracteur sur un terrain plat. Engagez le frein de stationnement. Pour facilititer l'entretien, il y a un autocollant de guide d'installation de courroie sur le côte inférieur du reposepieds à gauche.
- Enlevez la tondeuse (Voir la section "POUR ENLEVER LA TONDEUSE" dans cette section de ce manuel).
ENLEVER LA COURROIE
- Enlevez le ressort de retenue du levier de tension de la courroie de transmission afin de relâcher la courroie.
- Enlevez la courroie de toutes les pouilies du galet-tendeur, de celles de la boîte-pont et du moteur.
INSTALLER LA COURROIE
Montez la nouvelle courroie en la faisant passer d'abord autour de la poulie de la boite-pont et enfin autour de toutes les poulies du galet-tendeur.
- Vérifiez que la courroie soit posée correctement et qu'elle soit sur le bon côté des guides-courroie.
- Engagez le levier de tension de la courroie de transmission et remettez en place le ressort de retenue.
- Réinstalléz la tondeuse.
RéVISION ET RÉGLAGES

FIG. 27
REGLAGE DU LEVIER DE CONTROLE DE LA BOITE DE VITESSES (Voir la Fig. 28)
Le levier de contrôle de la boîte de vitesses est régèle au moment de la fabrication et n'a donc pas besoin d'autres réglages.
- Garez le tracteur sur un terrain plat. Arrêtez le tracteur en tournant la clé de contact à la position d'arrêt (Stop) et engagez le frein de stationnement.
- Desserrez le boulon de réglage, à l'avant de la roue arrêté droite.
- Placez le levier de vitesse au point mort.
- Serrez le boulon de réglage.

FIG. 28
Si vous transmissioit doit etre retiree pour un entretien ou pour etre remplacee, elle doit etre purgee apres avoir etre reinstallee et avant de faire fonctionner le tracteur. Voir "PURGEZ LA TRANSMISSION" dans la section Utilisation de ce manuel.
POUR RÉGLER L'ALIGNEMENT DE LA DIRECTION
Si les barres transversales du volant de direction ne sont pas en position horizontale (de gauche a droite) quand les roues du tracteur sont droites, enlevez le volant de direction et rassemblez-le selon les directives indiquées dans la section "Montage" de ce manuel.
CONVERGENCE DES ROUES AVANT/ CARROSSAGE
La convergence et le carrossace des roues avant ne sont pas régiable sur votre tracteur. Si des dommages affectent la convergence ou le carrossage des roues avant, contactez le centre d'entretien autorisé le plus proche.
POUR ENLEVER LES ROUES POUR LES RÉPARATIONS
ROUE AVANT (Voir la Fig. 28) -
Fixez solidement des cales sous I'essies solidement l'essieu.
- Enlevez le couvre-essieu, la bague de retenue et les rondelles pour permettre l'enlèvement de la roue.
- Réparez le pneu et rassemblez-le.
- Réinstallé les rondelles et inserez à fond la bague de retenue dans la rainure d'essieu.
Réinstallé le couvre-essieu.
ROUE ARRIÈRE -
- Bloques solidement l'essieu arrêté.
- Enlevez les cinq (5) boulons de moyeu pour permettre l'enlèvement de la roue.
- Réparez le pneu et rassemblez-le. Réinstallé et serrez à fond les boulons de moyeu.
REMARQUE: Pour boucher les crevaisons de pneus et pour prévenir les pneus à plat à cause des fuites, vous pouves acheter un obturator pour pneu chez votre dépositaire de pieces. Ect obturator prévent aussi l'asséchéement et la corrsion du pneu.

FIG. 28
POUR DEMARRER LE MOTEUR AVEC UNE BATTERIE FAIBLE (Voir la Fig. 29)

AVERTISSEMENT: Les batteries au plomb et à l'acide produit des gaz explosifs. Gardez les étincelles, les flammes, les cigarettes, etc. loin des batteries. Portez toujours des lunettes protectrices lorsqu'vous est pré d'une batterie.
Si votre batterie est trop faible pour démarrer le moteur, elle devrait être rechargée. (Voir "BATTERIE" dans la section Entretien de ce manuel).
Si vous utilisez des "câbles de survoltage" pour un démarrage d'urgence, voici le procédé à suivre:
IMPORTANT: VOTRE TRACTEUR EST MUNI D'UN SYSTÉME DE 12 VOLTS. L'AUTRE VEHICULE DOIT AUSSI AVOIR UN SYSTÉME DE 12 VOLTS. N'UTILISEZ PAS LA BATTERIE DU TRACTEUR POUR DEMARRER LES AUTRES VEHICULES.
POUR ATTACHER LES CÂBLES DE DEMARRAGE -
- Branchez chaque extrémité du cable ROUGE à la borne (A-B) POSITIVE (+) de chaque batterie (en faisant bien attention de ne pas court-circuiter contre le châssis).
- Branchez une extrémité du cable NOIR à la borne (C) NÉGATIVE (-) de la batterie complètement chargée.
- Branchez l'autre extrémité du cable NOIR (D) au châssis mis à la masse. Maintenez les cables loin du réservoir d'essence et de la batterie.
RéVISION ET RÉGLAGES
POUR ENLEVER LES CÂBLES, RENVERSEZ LES PROCÉDURES -
- Débranche première le cable NOIR du chassis et ensuite de la batterie chargée complètement.
- Débranche ensuite le cable ROUGE des deux batteries.

BATTERIE FAIBLE OU DECHARGEE
BATTERIE ENTIEREMENT CHARGEE
FIG. 29
REPLACER LA BATTERIE (Voir la Fig. 30)

AVERTISSEMENT: Ne court-circuitez pas les bornes de batterie avec une clé ou autres objets qui toucheraient simultanément les deux borns. Avant d'installer la batterie, enlevez tous les bijoux, les bracelets de montre, les bagues métalliques, etc.
Il faut brancher la borne positive en premier pour prévenir les étincelles causées par une mise à la terre accidentelle.
Levez le capot.
- Enlevez le protecteur des bornes
- Premièrement débranchez le cable de batterie NOIR et ensuite le cable de batterie ROUGE et enlevez la batterie du tracteur.
- Installez la nouvelle batterie en placant les bornes au même endroit que l'ancienne batterie.
- Réinstallez protecteur des bornes.
Premièrement branchez le cable de batterie ROUGE à la borne positive (+) avec un boulon Het ecrou à taquets comme montré. Serrez à fond.
- Branchez le cable de masse de batterie NOIR à la borne négative (-) avec le boulon H et écrou à taquets qui restent. Serrez à fond.
Fermez les portes d'accès aux bornes.
Fermez le capot.

FIG. 30
POUR REMPLACER L'AMPOULE DES PHARES
Soulevez le capot.
- Dégagez de la douille d'ampoule de l'orifice à l'arrière de la calandre.
- Réinstallez l'ampoule dans la douille et poussez à fond la douille d'ampoule dans l'orifice à l'arrière de la calandre.
Fermez le capot.
VERROUS ET RELAIS
Un câblage desserré ou avarie peut être la cause du mauvais fonctionnement, de l'arrêt ou du non-demarrage du tracteur.
- Vérifiez le câblage. Voir le schéma du câblage électrique dans la section Pièces de Rechange.
POUR REMPLACER LE FUSIBLE
Remplacez par un fusible enchachieable de type automobile, de 30 A. Le portefusible est situé directement derrière le tableau de bord.
POUR ENLEVER LE CAPOT ET LA CALANDRE (Voir la Fig. 31)
Soulevez le capot.
- Débranche le connecteur des cables des phares.
- Placez-vous au devant le tracteur. Empoignez le capot et les panneaux latéraux, inclinez-le un peu vers le moteur et souvezez-le du tracteur.
Pour le réinstaller, inversez les étapes ci-dessus.

FIG. 31
RéVISION ET RÉGLAGES
MOTEUR
POUR RÉGLERLE CÂBLE DE LA COMMANDE DES GAZ (Voir la Fig. 32)
La commande des gaz a été prérégée à l'usine et un réglage ne devrait pas été nécessaire. Vérifiez le réglage comme déscrit cédssous avant de relâcher le cable. Si un réglage est nécessaire, procédez comme suit:
- Coupe le moteur et déplacez le levier de la commande des gaz à la position rapide.
- Vérifiez que le pivot soit contre l'arrêtoir. S'il n'est pas dans cette position, desserrez la vis de serrage du cable et tirez vers l'arrière le cable jusqu'à ce que le pivot soit contre l'arrêtoir. Serrez à fond la vis de serrage du cable.
POUR RÉGLER LA COMMANDE D'ETRANGLEUR (Voir la Fig. 33)
La commande d'étrangleur a été prérgée à l'usine et un réglage ne devrait pas été nécessaire. Vérifiez le réglage comme décrit ci-dessous avant de relâcher le cable. Si un réglage est nécessaire, procédez comme suit:
- Coupe le moteur et déplacez la commande d'étrangleur (située sur le tableau de bord) à la position étrangleur.
- Desserrez le bouton et enlevez l'ensemble du couvercle du filtré à air.
L'étrangleur devrait être fermé. S'il n'est pas fermé, desserrez la vis de serrage du boîtier et déplacez le cable du starter jusqu'à ce que l'étrangleur soit complètement fermé. Serrez à fond la vis de serrage du boîtier. - Rassemblez l'ensemble du couvercle de filtré à air et serrez le bouton.
POUR RÉGLER LE CARBURATEUR
Votre carburateur n'est pas régliable. Si votre moteur ne fonctionné pas correctement à cause des problèmes avec le carburateur, veuillez appporter la tondeuse à gazon au centre d'entretien autorisé le plus proche pour faire la réparation et/ou le réglage.
L'arrétoir à grande vitesse a été préréglé à l'usine. Ne le réglez pas - il peut s'avarier.
IMPORTANT: NE TOUCHEZ JAMAIS LE RÉGULATEUR DE MOTEUR QUI A ETÉ RÉGLE À L'USINE AVEC LA VITESSE DE MOTEUR CORRECTE. NE DEPASSÉZ JAMAIS LA VITESSE DE MOTEUR QUI A ETÉ ÉTABLIE À L'USINE. CETTE ACTION PEUT ÉTRE DANGEREUSE. SI VOUS PENSEZ QU'UN RÉGLAGE DE LA VITESSE MAXIMUM SOIT NÉCESSAIRE, CONTACTEZ LE CENTRE D'ENTRETIEN AUTORISE LE PLUS PROCHE. ILY A DES TECHNICIENS BIEN QUALIFIÉS ET DES OUTILS APPROPRIÉS POUR FAIRE LES RÉPARATIONS NÉCESSAIRES.

FIG. 32

FIG. 33
ENTREPOSAGE
Préparez immédiatement votre tracteur pour l'entreposage à la fin de la saison ou si le tracteur ne sera pas utilisé pendant une période de 30 jours ou plus.

AVERTISSEMENT: N'entrepose jamais le tracteur dans un bâtiment lorsque le réservoir contéint del'essence dont les vapeurs pouraient entra en contact avec une flamme neue ou une étincelle. Laissez le moteur refroidir avant de l'entreposer dans une enceinte.
TRACTEUR
Enlevez la tondeuse du tracteur quand vous l'entreposez pour l'hiver. Quand la tondeuse doit être entreposée pendant une longue période de temps, nettoyez-la à fond, enlevez toutes la saleté, laGRAISE, les feuilles, etc. Entreposez le tracteur dans un endroit propre et sec.
- Nettoyez le tracteur entier (Voir la section Nettoyage dans la section Entretien de ce manuel).
- Inspectez, et si nécessaire, remplacez les courroies (Référez-vous aux instructions de remplacement de la courroie dans la section Entretien et Reglages de ce manuel).
- Lubrifiez comme illustré dans la section Entretien de ce manuel.
Assurez-vous que tous les écrous, les boulons, et les vis soient bien fixés. Vérifiez toutes les pieces mobiles pour l'avarie, le bris, et l'usure. Remplacez-les si nécessaire. - Retouche toutes les surfaces peintes si elles se sont rouillées ou éraflées; sablez légarement au papier émeri avant de peindre.
BATTERIE
Chargez complètement la batterie avant d'entreposer.
Il est parfois nécessaire de recharger la batterie après une longue période d'entreposage.
Pour éviter la corrosion et les fuites de puissance pendant une longue période d'entreposage, les cables de batterie devraient être débranchés et la batterie devrait être nettoyée à fond (Voir la section “POUR NETTOYER LA BATTERIE ET LES BORNES” dans la section Entretien de ce manuel).
- Àprous le nettoyage, laissez les câbles débrancher et mettez les où ils ne peuvent pas entrer en contact avec les bornes de batterie.
- Si la batterie est enlevée du tracteur pour l'entreposage, ne mettez pas la batterie directement sur une surface bétonnée ou humide.
MOTEUR
SYSTEME D'ESSENCE
IMPORTANT: C'EST TRÉS IMPORTANT D'ÉVITER LA FORMATION DES DEPÔTS DE GOMME DANS LE CARBURATEUR, LE FILTRÉ D'ESSENCE, LE TUYAU D'ESSENCE OU LE RÉSERVOIR D'ESSENCE PENDANT L'ENTREPOSAGE. L'EXPERIENCE DEMONTRE QUE LES CARBURANTS QUI SONT MÉLANGÉS AVEC DE L'ALCOOL (ETHANOLOU MÉTHANOLET PARFOIS APPELESGASOHOL) PEUVENT ATTIRER L'HUMIDITE QUI CAUSE LA SEPARATION ET LA FORMATION D'ACIDE PENDANT L'ENTREPOSAGE. L'ESSENCE ACIDE peut AVARIER LE SYSTème DE CARBURANT DU MOTEUR PENDANT L'ENTREPOSAGE.
Vidangez le réservoir d'essence.
- Démarrez le moteur et laissez-le tourner jusqu'à ce que les conduites d'essence et le carburateur soient vides.
- N'utilise jamais les produits spéciaux pour nettoyer le moteur et le carburateur dans le réserve d'essence. L'emploi de ces produits pourrait cause des dégats permanents.
Utilisez de l'essence fraîche l'année suivante.
REMARQUE: Un stabilisateur d'essence est une option acceptable pour minimiser la formation des dépôts degomme de carburant pendant l'entreposage. Ajoutez le stabilisateur à l'essence dans le réservoir d'essence ou dans le bidon de carburant. Suivez toujours le dosage de mélange inscrit sur le bidon de stabilisateur. Laissez tourner le moteur pendant au moins 10 minutes après avoir ajouté le stabilisateur pour lui permettre d'atteindre le carburateur. Ne vidangez pas le réservoir d'essence et le carburateur si le stabilisateur d'essence est utilisé.
HUILE DE MOTEUR
Vidangez l'huile ( quand le moteur est chaud) et remplacez avec de l'huile de moteur fraîche. (Voir la section "MOTEUR" dans la section Entretien de ce manuel).
CYLINDRE(S)
- Enlevez la(s) bougie(s) d'allumage.
- Versez une once (29 ml) d'huile par l'orifice(s) de bougie d'allumage dans le(s) cylindre(s).
- Tournez la clé d'allumage à la position de démarriage (START) pendant quelques secondes pour répartir l'huile.
- Remplacez avec une nouvelle bougie d'allumage.
INFORMATION SUPPLEMENTAIRE
- Ne conservez pas d'essence d'une saisson à l'autre.
- Remplacez le bidon d'essence s'il commence à rouiller. La présence de rouille et/ou la saleté dans l'essence causera des problèmes.
- Entreposez le tracteur à l'intérieur, si possible, et couvre-le pour le protégé de la poussière et de la saleté.
- Couvre le tracteur avec une couverture perméable. N'utilise pas une couverture en plastique. Le plastique obtrue la circulation d'air et permet la formation de condensation qui fera rouiller le tracteur.
IMPORTANT: NE COUVREZ JAMAIS LE TRACTEUR QUAND LE MOTEUR ET LES ENDROITS D'ECHAPPEMENT SONT ENCORE CHAUDS.
GUIDE DE DÉPANNAGE
| PROBLÈME | CAUSE | CORRECTION |
| Le moteur refuse de démarrer | 1. Sans essence. 2. Le moteur n'est pas démarré à froid correctement. 3. Le moteur est noyé. 4. Mauvaise bougie d'allumage. 5. Filtrée à air sale. 6. Filtrée d'essence sale. 7. Il y a de l'eau dans l'essence. 8. Le câblage est lâche ou endommagé. 9. Le carburateur demande un réglage. 10. Les soupapes un moteur demandent un réglage. 11. Grand froid. | 1. Remplissez le réservoir d'essence. 2. Rétérérez-vous à la section "POUR DÉMARRER LE MOTEUR" dans la section fonctionnement. 3. Attendez quelques minutes avant d'essayer de démar rer. 4. Remplacez la bougie d'allumage. 5. Nettoyez/remplacez le filtre à air. 6. Remplacez le filtre d'essence. 7. Vidangez l'essence du réservoir et du carburateur, remplacez le réservoir d'essence avec de l'essence fraîche, et remplacez le filtre d'essence. 8. Vérifiéz tout le câblage. 9. Voyez la section "Pour Régler le Carburateur" dans la section Entretien et Réglages. 10. Contactez un centre d'entretien autorisé. 11. Rétérérez-vous à la section "POUR DÉMARRER LE MOTEUR" dans la section fonctionnement. |
| Démarrage difficile | 1. Filtrée à air sale. 2. Mauvaise bougie d'allumage. 3. Batterie faible ou à plat. 4. Filtrée d'essence sale. 5. Lessence sale ou zeroes. 6. Le câblage est lâche ou endommagé. 7. Le carburateur demande un réglage. 8. Les soupapes de moteur demandent un réglage. | 1. Nettoyez/remplacez le filtre à air. 2. Remplacez la bougie d'allumage. 3. Rechargez ou remplacez la batterie. 4. Remplacez le filtre d'essence. 5. Vidangez l'essence du réservoir d'essence et remplacesez avec de l'essence fraîche. 6. Vérifiéz tout le câblage. 7. Voyez la section "Pour Régler le Carburateur" dans la section Entretien et Réglages. 8. Contactez un centre d'entretien autorisé. |
| Moteur ne tourne pas au ralenti | 1. La pédale de frein n'est pas baisseée. 2. L'embrayage d'accessoire est à la position embrayée. 3. Batterie faible ou à plat. 4. Fusible saute. 5. Les bornes de batterie sont corrodées. 6. Le câblage est lâche ou endommagé. 7. Le contacteur d'allumage est défectueux. 8. Le solénoïde ou le démarreur est défectueux. 9. L'interruptions qui déetecte la présence du conduc-teur est défectueux. | 1. Appuyez sur la pédale de frein. 2. Débrayez l'embrayage d'accessoire. 3. Rechargez ou remplacez la batterie. 4. Remplacez le fusible. 5. Nettoyez les bornes de batterie. 6. Vérifiéz tout le câblage. 7. Vérifiéz/remplacez le contacteur d'allumage. 8. Vérifiéz/remplacez le solénoïde ou le démarreur. 9. Contactez un centre d'entretien autorisé. |
| Il y a un déclic mais le moteur ne démarre pas | 1. Batterie faible ou à plat. 2. Les bornes de batterie sont corrodées. 3. Le câblage est lâche ou endommagé. 4. Le solénoïde ou le démarreur est défectueux. | 1. Rechargez ou remplacez la batterie. 2. Nettoyez les bornes de batterie. 3. Vérifiéz tout le câblage. 4. Vérifiéz/remplacez le solénoïde ou le démarreur. |
| Le moteur manque de puissance | 1. Vous tonde trop d'herbe/là vitesse de la tondeuse est trop rapide. 2. La commande des gaz est à la position étrangleur. 3. Il y a une accumulation d'herbe, de feuilles, et de débris sous la tondeuse. 4. Filtrée à air sale. 5. Niveau d'huile bas/huile sale. 6. La bougie d'allumage est défectueuse. 7. Filtrée d'essence sale. 8. L'essence sale ou zeroes. 9. Il y a de l'eau dans l'essence. 10. Un fil lâche sur la bougie d'allumage. 11. Tamis d'air du moteur/ailettes sont sales. 12. Silencieux sale ou encrassé. 13. Le câblage est lâche ou endommagé. 14. Le carburateur demande un réglage. 15. Les soupapes du moteur demandent un réglage. | 1. Mettez en position de coupe plus haute ou réduisez la vitesse. 2. Rétigelez la commande des gaz. 3. Nettoyez dessous du boilier de tondeuse. 4. Nettoyez/remplacez le filtre à air. 5. Vérifiéz le niveau d'huile/changez l'huile. 6. Nettoyez, ajustez l'écartement ou remplacez la bougie d'allumage. 7. Remplacez le filtre d'essence. 8. Vidangez l'essence du réservoir d'essence et remplacez le réservoir avec de l'essence fraîche. 9. Vidangez l'essence du réservoir et du carburateur, remplacez le réservoir avec de l'essence fraîche, et remplacez le filtre d'essence. 10. Branchez et serrez le fil de bougie d'allumage. 11. Nettoyez le tamis d'air du moteur/ailettes. 12. Nettoyez/remplacez le silencieux. 13. Vérifiéz tout le câblage. 14. Voyez la section "Pour Régler le Carburateur" dans la section Entretien et Réglages. 15. Contactez un centre d'entretien autorisé. |
| Vibrations excessives de la tondeuse | 1. La lame est usée, tordue, ou lâche. 2. Un mandrin de lame est tordu. 3. Des pièces sont lâches ou endommagées. | 1. Remplacez la lame. Serrez à fond le boulon de lame. 2. Remplacez le mandrin de lame. 3. Serrez les pièces lâches. Remplacez les pièces endommagées. |
GUIDE DE DÉPANNAGE
| PROBLÈME | CAUSE | CORRECTION |
| Le moteur marche lorsque le conducteur quitté le siège avec l'embrayage d'accèsaire engageé | 1. Le système qui déetecte la présence du conducteur est défectueux. | 1. Vérifiez le câblage, les interrupteurs et les connexions. Si le problème n'est pas corrugé, contactez un centre d'entretien autorisé. |
| Coupe inégale | 1. La lame est usée, tordue ou lâche.2. Le carter de tondeuse n'est pas équilibré.3. Il y a une accumulation d'herbe, de feuilles, et de débris sous la tondeuse.4. Un mandrin de lame est tordu.5. Les troués d'évent du carter de tondeuse sont obstrués par l'accumulation de l'herbe, de feuilles, et de débris autour des mandrins. | 1. Remplacez la lame. Serrez le boulon de lame.2. Nivelez le carter de tondeuse.3. Nettoyez dessous du boîtier de tondeuse.4. Remplacez le mandrin de lame.5. Nettoyez les faces de mandrin pour ouvrir les troués d'évent. |
| Les lames de tondeuse ne tournent pas | 1. Une obstruction dans le mécanisme d'embrayage.2. La couroie d'entrainment de tondeuse est usée ou endommagée.3. Galet-tendeur grippé.4. Un mandrin de lame grippé. | 1. Enlevez l'obstruction.2. Remplacez la couroie d'entrainment de tondeuse.3. Remplacez le galet-tendeur.4. Remplacez le mandrin de lame. |
| Mauvaise décharge de l'herbe | 1. La vitesse de moteur est trop lente.2. La vitesse de course est trop rapide.3. Herbe humide.4. Le carter de tondeuse n'est pas équilibré.5. La pression des pneus est basse ou inégale.6. La lame est usée, tordue ou lâche.7. Il y a une accumulation d'herbe, de feuilles, et de débris sous la tondeuse.8. La couroie d'entrainment de tondeuse est usée.9. Les lames n ont pas été correctement montées.10. Les mauvaises lames ont été montées.11. Les troués d'évent du carter de tondeuse sont obstrués par l'accumulation de l'herbe, de feuilles, et de débris autour des mandrins. | 1. Déplacez la commande des gaz dans la position rapipe (FAST).2. Changez à une vitesse plus lente.3. Laissez sécher l'herbe avant de tondre.4. Nivelez le carter de tondeuse.5. Vérifiez la pression des pneus.6. Remplacez la lame ou affiliez-la. Serrez le boulon de lame.7. Nettoyez dessous du boîtier de tondeuse.8. Remplacez la couroie d'entrainment de tondeuse.9. Réinstallé les lames avec le bord tranchant vers le bas.10. Remplacez les lames avec les lames recommendées dans ce manuel.11. Nettoyez les faces de mandrin pour ouvrir les troués d'évent. |
| Les phares n'allument pas (si muni) | 1. L'interrupteur est dans la position d'arrêt (OFF).2. Ampoule(s) ou lampe(s) grillées.3. L'interrupteur des phares est défectueux.4. Le câblage est lâche ou endommagé.5. Fusible sauté. | 1. Mettez l'interrupteur dans la position marche (ON).2. Remplacer l'ampoule(s) ou lampe(s).3. Vérifiez/remplacez l'interrupteur des phares.4. Vérifiez le câblage et les connexions.5. Remplacez le fusible. |
| La batterie ne charge pas | 1. Mauvais élément(s) de la batterie.2. Mauvaises connexions du cable.3. Régulateur défectueux (si muni d'un).4. Alternateur défectueux. | 1. Remplacez la batterie.2. Vérifiez/remplacez toutes les connexions.3. Remplacez le régulateur.4. Remplacez l'automateur. |
| Une perte d'entrainment | 1. La commande de la roue libre est en position dégagée.2. Courroie d'entrainment de déplacement est usagée, endommagée, ou cassée.3. De l'air étabriqué dans la transmission pendant le transport ou le réglage. | 1. Mettez la commande de la roue libre en position engagée.2. Remplacez la couroie d'entrainment de déplacement.3. Purgez la transmission. |
| Pétarade au silencieux quand le moteur est coupé (OFF). | 1. La commande des gaz de moteur n'est pas dans la position lente (SLOW) pendant 30 secondes avant de couper le moteur. | 1. Déplacez la commande des gaz dans la position lente (SLOW) et laisssez marcher au ralenti pendant 30 secondes avant de couper le moteur. |
TRACTEUR - NO. DE MODELE PDGT26H48B, NO. DE PRODUIT 954 56 95-30 SCHEMA

CONTACTEUR D'ALLUMAGE
| POSITION | CIRCUIT | “FAITS” |
| ARRÊT | M + G + A1 | RIEN |
| MARCHE/ ALLUMAGE | B + A1 | A2 + L |
| MARCHE | B + A1 | RIEN |
| DéMARRAGE | B + S + A1 | RIEN |
PINCES ISOLEES
REMARQUE: SI LES PINCES
ISOLEES ONT ETENLEVEEES
POUR L'ENTRETIEN DU MODELE.
ELLES DOIVENT ETRE REMISES
EN PLACE POUR ASSURER LE
BON FONCTIONNEMENT DU
CÁBLAGE.
RELAIS
| 86 | 87A | 85 |
| I30 | ||
INTERRUPTEUR DE LA PRESE DE FORCE
| POSITION | CIRCUIT |
| ARRÊT | C + G + B + H |
| MARCHE | C + F, B + E, A + D |
| NO. | NO | |
| DE | DE | |
| RéF. | PIÈCE | DESCRIPTION |
| 1 | 144927 | Batterie |
| 2 | 74760412 | Boulon à tête H 1/4-20 x 3/4 |
| 8 | 7603J | Plateau de batterie |
| 10 | 145211 | Boulon de la batterie 1/4-20 x 7.5 |
| 11 | 150109 | Plateau de retenue de la batterie |
| 12 | 145769 | Rondelle frein |
| 16 | 176138 | Interrupteur de verrouillage |
| 21 | 175688 | Harnais de phares avec ampoule |
| 22 | 4152J | Ampoule |
| 24 | 185464 | Câble de batterie |
| 25 | 146149 | Câble de batterie |
| 26 | 108824X | Fusible |
| 27 | 73510400 | Écrou H 1/4-20 Unc |
| 28 | 170697 | Câble de mise à terre |
| 29 | 160784 | Interrupteur de plongeur |
| 30 | 175566 | Interrupteur d'allumage |
| 33 | 140401 | Clé |
| 40 | 170238 | Harnais d'allumage |
| 41 | 17720408 | Vis 1/4-20 x 1/2 |
| 42 | 131563 | Couverture de borne rouge |
| 43 | 178861 | Solénoïd |
| 45 | 122822X | Ampermetre |
| 46 | 169635 | Compteur horaire |
| 50 | 174653 | Interrupteur de prise de force |
| 79 | 175242 | Prise de courant d'ampoule |
| 81 | 109748X | Ensemble de relais |
| 89 | 169639 | Support à claquement |
REMARQUE: Toutes les dimensions de composant sont données en pouces É.-U. --1 pouce = 25,4 mm.
PIÉCES DE RECHANGE
TRACTEUR - NO. DE MODELE PDGT26H48B, NO. DE PRODUIT 954 56 95-30 CHÂSSIS ET LES ENCEINTES
| NO. DE RÉF. | NO DE PIECE | DESCRIPTION |
| 68 | 17490508 | Vis à filets laminés 5/16 - 18 x 1/2 |
| 86 | 74780716 | Boulon H 7/16-14 Unc x 1 |
| 91 | 180374 | Chàssis C.G. |
| 99 | 177143 | Tige de déivation |
| 122 | 161464 | Vis H 8-18 x 7/8 |
| 130 | 171875 | Vis #13-16 x 3/4 |
| 135 | 160568 | Lentille |
| 138 | 179125X428 | Godet |
| 139 | 171873 | Boulon à épaulement |
| 140 | 163806 | Magnétique |
| 141 | 163805 | Plaque |
| 142 | 161897 | Support du tableau de bord C.D. |
| 143 | 169847X428 | Jupe du calandre C.D. |
| 144 | 161900 | Support du tableau de bord C.G. |
| 146 | 169848X428 | Jupe du calandre C.G. |
| 148 | 164655 | Coussin d'extrusion |
| 150 | 175352 | Canalisation |
| 152 | 177956 | Deflecteur |
| 153 | 179761 | Ensemble de porte-projectur avec lentille |
| 156 | 17000512 | Vis 5/16-18 x 3/4 |
| 157 | 161840 | Calandre |
| 158 | 17670608 | Vis 3/8-16 x 1/2 |
| 159 | 17000612 | Vis 3/8-16 x 3/4 |
| 161 | 179612X428 | Window de carburant de console |
| 162 | 142432 | Vis 1/4-1/2 |
| 165 | 183554 | Support |
| 166 | 73680700 | Écrou frein |
| 167 | 184672 | Douille |
REMARQUE: Toutes les dimensions de composant sont données en pouces É.-U. --1 pouce = 25,4 mm.
PIÉCES DE RECHANGE
TRACTEUR - NO. DE MODELE PDGT26H48B, NO. DE PRODUIT 954 56 95-30 ENTRAINEMENT

PIÉCES DE RECHANGE
TRACTEUR - NO. DE MODELE PDGT26H48B, NO. DE PRODUIT 954 56 95-30 ENTRAINEMENT
| NO. DE RÉF. | NO DE PIECE | DESCRIPTION |
| 1 | ----- | Transmission331-3000 (Commandez les piées par suite du fabricant du la transmission) |
| 2 | 7070E | Clé 1/4 x 2.5 |
| 3 | 7563R | Rondelle |
| 6 | 76020412 | Goupille fendue |
| 7 | 140507 | Moyeu |
| 9 | 140080 | Boulon |
| 20 | 73940800 | Écrou |
| 22 | 180235 | Leiver de commande de vitesse |
| 23 | 140845 | Bouton |
| 29 | 176600 | Frein |
| 33 | 12000053 | Bague |
| 34 | 71673 | Chapeau |
| 35 | 137648 | Tige |
| 36 | 149412 | Ressort de masse d'entrainment |
| 37 | 121749X | Rondelle 25/32 x 1-1/4 x 16 Ja. |
| 38 | 150035 | Douille de Nylon |
| 39 | 74321016 | Vis. #10-24 x 1 |
| 40 | 178575 | Leiver de Commande |
| 41 | 73931000 | Écrou frein central10-24 Unc |
| 42 | 123533X | Couverture de la pédale |
| 46 | 145170 | Ressort de retenue |
| 48 | 72110614 | Boulon 3/8-16 x 1-3/4 Cat. 5 |
| 50 | 131494 | Poulie du galet-tendeur |
| 52 | 127783 | Poulie du galet-tendeur |
| 55 | 105706X | Palier |
| 56 | 161597 | Courroie trapézoidale |
| 58 | 74760724 | Boulon H 7/16-14 x 1-1/2 |
| 61 | 143995 | Poulie |
| 64 | 176601 | Arbre, Pédale de frein |
| 65 | 179613 | Boulon à épaulement |
| 68 | 5142H | Goupille mécanidus |
| 69 | 123800X | Rondelle |
| 70 | 179121X428 | Panneau |
| 73 | 74490548 | Boulon H 5/16-18 x 3 Gr5 |
| 74 | 142432 | Vis H1/4-1/2 |
| 77 | 74780716 | Boulon H 7/16-14 x 1 |
| 89 | 73680700 | Écrou auto-serrant 7/16-14 Unc |
| NO. DE RÉF. | NO DE PIECE | DESCRIPTION |
| 94 | 133835 | Attache |
| 98 | 141004 | Support |
| 106 | 142917 | Chapeau |
| 107 | 154739 | Conduite d'essene |
| 108 | 142918 | Joint Trique |
| 111 | 156240 | Entretoise |
| 112 | 178558 | Rondelle |
| 114 | 73800500 | Écrou frein H 5/16-18 Unc |
| 117 | 73900600 | Écrou frein 3/8-16 |
| 120 | 17060612 | Vis 3/8-16 x .75 |
| 121 | 175611 | Support |
| 122 | 72010520 | Boulon 5/16-18 x 2.50 |
| 123 | 183254 | Tige de changement de vitesse |
| 124 | 165492 | Boulon à épaulement 5/16-18 x .561 |
| 125 | 166880 | Vis 5/16-18 x 5/8 |
| 126 | 166002 | Rondelle 5/16 ID x 1.0 x .125 |
| 127 | 177362 | Raccord |
| 128 | 176624 | Ressort de masse d'entrainment |
| 129 | 179473 | Ensemble du support |
| 130 | 19131016 | Rondelle 13/32 x 5/8 x 16 Ja. |
| 131 | 76020312 | Goupille fendue 3/32 x 3/4 |
| 132 | 175467 | Support de montage de la transmission C.G. |
| 133 | 175468 | Support de montage de la transmission C.D. |
| 135 | 177364 | Ensemble de la commande |
| 137 | 1685H | Écrou frein 5/16-18 NC Thd. |
| 138 | 1370H | Rondelle butée 5/8 x 1.10 x 1/32 |
| 142 | 175469 | Attache de torsion |
| 143 | 17060512 | Vis 5/16-18 x 3/4 |
| 145 | 163168 | Rondelle |
| 146 | 140462 | Ventilature |
| 147 | 141322 | Rondelle |
| 151 | 74760514 | Boulon H 5/16-18 x 7/8 |
| 152 | 178705 | Boulon H 5/16-18 x 1 |
| 153 | 4497H | Ressort de retenue |
PIÉCES DE RECHANGE
TRACTEUR - NO. DE MODELE PDGT26H48B, NO. DE PRODUIT 954 56 95-30
ENSEMBLE DE LA DIRECTION

NO. NO
DE DE
RéF. PIECE
DESCRIPTION
| 1 | 180656 | Volant de direction |
| 2 | 178557 | Ensemble de l'essieu antérieur |
| 3 | 6855M | Graisseur |
| 4 | 161849 | Ensemble de la broche C.G. |
| 5 | 161848 | Ensemble de la broche C.D. |
| 6 | 6266H | Palier de butée durci |
| 7 | 121748X | Rondelle 25/32 x 1-5/8 x 16 Ja. |
| 8 | 12000029 | Rondelle clip n° T5304-75 |
| 9 | 121232X | Capuchon de broche |
| 10 | 74781044 | Boulon H 5/8-11 x 2-3/4 |
| 11 | 136518 | Entretoise d'essieu antérieur |
| 12 | 73901000 | Écrou frein bride 5/8-11 Unc |
| 13 | 121749X | Rondelle 25/32 x 1-1/4 x 16 Ja. |
| 14 | 10040600 | Rondelle hélicoïdale à ressort 3/8 |
| 15 | 7810H | Écrou frein 3/8-24 Unf |
| 16 | 145103 | Ensemble de l'arbre de direction |
| 18 | 175572 | Joint à billes de la barre de direction |
| 19 | 156011 | Ensemble du support de vitesse |
| 20 | 163887X428 | Direction |
| 21 | 159945 | Adaptateur de la direction des roues |
| 22 | 155105 | Douille |
| 23 | 152927 | Vis |
| 25 | 74780616 | Vis H 3/8-16 x 1 Cat. 5 |
| 26 | 180657 | Chapeau du volant de direction |
| 27 | 3366R | Palier de la colonne de direction |
| 28 | 17000612 | Vis 3/8-16 X 3/4 |
| 29 | 104239X | Palier de bride |
| 31 | 138136 | Douille de bouton-pression |
| 32 | 19111610 | Rondelle 11/32 x 1 x 10 Ja. |
| 33 | 10040500 | Rondelle frein hélicoïdale à ressort 5/16 |
| 34 | 74780512 | Boulon H 5/16-18 x 3/4 |
| 35 | 138059 | Harnais du secteur denté |
| 36 | 186799 | Bielle d'accoulement |
| 41 | 155246 | Support de l'interrupteur de |
| 42 | 17490508 | Vis 5/16-18 x 1/2 TYT |
| 45 | 19132411 | Rondelle 13/32 x 1-1/2 x 11 Ja. |
| 46 | 19131610 | Rondelle 13/32 x 1 x 10 Ja. |
| 47 | 179471 | Support |
| 48 | 17060612 | Vis 3/8-16 x .75 |
| 49 | 175820 | Poulie du galet-tendeur |
| 50 | 73900600 | Écrou 3/8-16 Unc |
REMARQUE: Toutes les dimensions de composant sont données en pouces É.-U. --1 pouce = 25,4 mm.
PIÉCES DE RECHANGE
TRACTEUR - NO. DE MODELE PDGT26H48B, NO. DE PRODUIT 954 56 95-30
MOTEUR

engine-intek-ELS_10-vgt
NO. NO
DE DE
REF. PIECE DESCRIPTION
1 - - - - - - Moteur, Briggs Modèle 446777
(Commandez les piées par suite du fabricant du moteur)
2 149723 Silencieux
8 121361X Poulie du galet-tendeur trapezoidal
9 177748 Ensemble de la guide couroie du moteur
10 175287 Douille
11 179335 Embrayage électrique
12 143996 Poulie du moteur VGT Embrayage élec-trique
15 179115 Réservoir d'essence
18 179124X428 Chapeau
20 175437X428
21 171875
22 175440X428
24 11050600
25 73920600
26 3645J
27 139277
28 7834R
29 137180
NO. NO
DE DE
REF. PIECE DESCRIPTION
31 145006 Pince
37 123487X Bride de serrage du tuyau
39 17490636 Vis TT 3/8-16 x 2-1/4 Unc
40 17490664 Vis TT 3/8-16 x 4 Unc
41 126197X Rondelle 1-1/2 OD x 15/32 ID X .250
42 10040700 Rondelle frein 7/16
43 179953 Boulon H 7/16-20 x 3.75 Cat.5
45 73510400 Écrou 1/4-20
47 175288 Entretoise
62 146629 Pare-chaleur
69 165391 Garniture
70 176069 Tuyau d'echappement C.G.
71 176070 Tuyau d'échéppement C.D.
74 162295 Coude
76 17000612 Vis 3/8-16 x 3/4
79 183906 Vis 5/16-18 x 1
81 148456 Tuyau de vidange d'huile
82 181654 Bouchon de vidange d'huile
83 171877 Boulon 5/16-18 Unc x 3/4
84 17060624 Vis 3/8-16 x 1-1/2
REMARQUE: Toutes les dimensions de composant sont données en pouces É.-U. --1 pouce = 25,4 mm.
PIÉCES DE RECHANGE
TRACTEUR - NO. DE MODELE PDGT26H48B, NO. DE PRODUIT 954 56 95-30 ENSEMBLE DU LEVAGE


lift_rh_8
NO. NO
DE DE
REF. PIECE
DESCRIPTION
1 121006X
2 180045
3 159189
4 12000022
5 19292016
6 71110624
7 175830
8 175831X421
10 183894
11 175375
12 163552
23 4939M
24 73350800
26 73680800
29 150233
30 110807X
31 19131016
32 137150
33 76020308
34 137167
Ensemble du tige de levier
Ensemble de l'arbre de levage
Ensemble du levier de levage C.D.
Baguen E #5133-87
Rondelle 29 / 32× 1 - 1 / 4× 16 Ja.
Vis H 3/8-16 x 1-1/2
Poignée
Bouton du plongeur
Ressort 0.62 OD x 2.125
Raccord de levage
Ressort de retenue
Ressort de retenue
Ecrou frein H 1/2-13 Unc
Écrou auto-serrant 1/2-13 Unc
Tourillon
Vis spéciale
Rondelle 13 / 32 × 5 / 8 × 16 Ja.
Ressort de compression
Goupille fendue 3 / 32 × 1 / 2
Tige de levage de réglage
NO. NO
DE DE
REF. PIECE
DESCRIPTION
35 138057
38 155097
39 123935X
40 17060516
41 175994
42 19112410
43 123934X
70 145212
72 110452X
73 73350600
74 175802
75 175805
76 175560
77 176205
78 175689
79 175378
Bouton 3/8-16 Unc
Aiguile de l'indicateur de hauteur
Bouchon detrou
Vis à filets laminés 5/16-18 x 3/4 TYT
Écrou 7/16-20
Rondelle 11 / 32 × 1 - 1 / 2 × 10 Ja.
Échelle de l'indicateur de hauteur
Écrou H
Rondelle frein
Écrou H
Bras de suspension
Plaque frontale
Goupille
Tourillon
Tourillon, devant
Bras de suspension
REMARQUE: Toutes les dimensions de composant sont don-
nées en pouces É.-U. --1 pouce = 25,4 mm
PIÉCES DE RECHANGE
TRACTEUR - NO. DE MODELE PDGT26H48B, NO. DE PRODUIT 954 56 95-30
ENSEMBLE DU SIEGE




seat_6-vgl
NO. NO
DE DE
REF. PIECE
DESCRIPTION
1 171684
2 140551
4 127018X
5 145006
6 73800600
7 124181X
8 171877
10 182493
12 121246X
13 121248X
14 72050412
15 121249X
Siège
Support de pivot de siege
Boulon à épaulement 5/16-18 x .62
Collier presse
Ecrou auto-serrant 3/8-16 Unc
Ressort de siège
Boulon 5/16-18 Unc x 3/4
Cuvette de siege
Support de montage d'interrupteur
Douille de bouton-pression
Boulon de chariot 1/4-20 x 1-1/2
Entretoise fendue
NO. NO
DE DE
REF. PIECE
16 123740X
17 123976X
18 19171912
19 166369
20 124238X
21 171852
37 73800500
38 19131610
39 71110616
DESCRIPTION
Ressort de compression
Écrou frein 1/4 Cat. 5
Rondelle 17/32 x 1-3/16 x 12 Ja.
Bouton de siège
Chapeau de ressort du siege
Boulon 5/16-Unc-2A
Écrou auto-serrant 5/16-18
Rondelle 13 / 32 × 1 × 10 Ja.
Boulon 3/8-16 x 1
REMARQUE: Toutes les dimensions de composant sont données en pouces É.-U. --1 pouce = 25,4 mm.
PIÉCES DE RECHANGE
TRACTEUR - NO. DE MODELE PDGT26H48B, NO. DE PRODUIT 954 56 95-30 DÉCALCOMANIES

NO. NO
DE DE
REF. PIECE
DESCRIPTION
Décalcomanie du tableau de bord
Décalcomanie moteur
Décalcomanie d'avertissement
Décalcomanie
Décalcomanie du cater
Décalcomanie
Décalcomanie de danger
Décalcomanie du repose-pied
Décalcomanie d'attention de batterie
Décalcomanie de courroie trapézoidale de schéma
NO. NO
DE DE
REF. PIECE
DESCRIPTION
15 172743
17 140837
19 145005
23 106202X
29 176651
179768x428
-- 179769x428
-- 186714
-- 186715
Décalcomanie du chapeau du volant de direction
Décalcomanie de la selle du frein de stationnement
Décalcomanie d'attention de batterie
Déflecteur arrêté
Décalcomanie de l'aile
Coussin du repose-pieds C.G.
Coussin du repose-pieds C.D.
Manuel de propriété (anglais)
Manuel de propriété (français)

ROUES & PNEUS
NO. NO
DE DE
RéF. PIECE
DESCRIPTION
1 59192
2 65139
3 106228X421
4 8134H
Capuchon de valve du pneu
Tubulure
Ensemble de la jante antérieure
Chambre à air antérieur (article de service seulement)
Pneu antérieur
Graisseur (roue antérieure seulement)
Palier à bride (roue antérieure seulement)
Capuchon d'essieu (roues antérieures seulement)
Pneu arrriere
Chambre à air arrêté (article de service seulement)
Ensemble de la jante arrière
Graisseur
Joint d'étanchéité de pneu (tube de .30L [10 oz])
REMARQUE: Toutes les dimensions de composant sont
données en pouces É.-U. --1 pouce = 25,4 mm.
PIÉCES DE RECHANGE
TRACTEUR - NO. DE MODELE PDGT26H48B, NO. DE PRODUIT 954 56 95-30 CARTER DE TONDEUSE

PIÉCES DE RECHANGE
TRACTEUR - NO. DE MODELE PDGT26H48B, NO. DE PRODUIT 954 56 95-30 CARTER DE TONDEUSE
| NO. DE RÉF. | NO DE PIECE | DESCRIPTION | NO. DE RÉF. | NO DE PIECE | DESCRIPTION |
| 1 | 180358X421 | Ensemble du carter de tondeuse de 48 po. | 49 | 73680600 | Écrou 3/8-16 Unc |
| 50 | 72110612 | Boulon 3/8-16 x 1-1/2 Gr. 5 | |||
| 3 | 178915 | Ensemble de support de la barre d'att | 52 | 175820 | Poulie du galet-tendeur plat |
| 5 | 4939M | Ressort de retenue | 56 | 155986 | Dispositif de relavage des roues |
| 6 | 178024 | Bras du carter | 57 | 156941 | Rivet |
| 8 | 174365 | Boulon 7/16 (Les lames suivantes sont disponibles) | 91 | 180535 | Ensemble de support du rouleau-guide, C.D. |
| 11 | 180054 | Lame de portance élevé 48"/122 cm (pourmettre en sac ou déverser | 94 | 176066 | Roueau-guide |
| 95 | 180534 | Ensemble de support du rouleau-guide, C.G. | |||
| -- | 173921 | Lame déchiqueteuse 48"/122 cm (pour les tondeuses déchiqueteuse seulement) | 97 | 178515 | Rondelle |
| 98 | 179479 | Ressort | |||
| 13 | 174360 | Ensemble de l'arbre avec palier | 99 | 184058 | Poulie du galet-tendeur |
| 14 | 174358 | Ensemble du mandrin | 100 | 72110616 | Boulon 3/8-16 Unc x 2 |
| 15 | 110485X | Roulement à billes du mandrin | 107 | 175294 | Chicane |
| 16 | 174493 | Dispositif du courant d'air | 108 | 72140404 | Boulon 1/4-20 x 1/2 |
| 17 | 72110610 | Boulon 3/8-16 x 1.25 | 109 | 73680400 | Écrou 1/4-20 |
| 18 | 72140505 | Boulon 5/16-18 x 5/8 | 110 | 175016 | Bras |
| 19 | 132827 | Boulon 5/16-18 | 112 | 174387 | Raccord |
| 20 | 174378 | Chicane | 113 | 72110506 | Boulon 5/16-18 x 3/4 |
| 21 | 73680500 | Écrou 5/16-18 Unc | 114 | 174384 | Levier |
| 24 | 105304X | Chapeau de manchon | 115 | 174609 | Bras |
| 25 | 178102 | Ressort de torsion | 116 | 184219 | Boulon |
| 26 | 110452X | Rondelle frein | 117 | 174873 | Support des roues |
| 27 | 180655X428 | Déflecteur de décharge | 118 | 73930600 | Écrou 3/8-16 Unc |
| 28 | 19111016 | Rondelle 11/32 x 5/8 x 16 Ja. | 119 | 19121414 | Rondelle 3/8 x 7/8 x 14 Ja. |
| 29 | 131491 | Tige de charnière | 121 | 174371 | Ressort |
| 30 | 173984 | Vis | 122 | 174606 | Douille |
| 31 | 129963 | Rondelle | 126 | 174372 | Bras du galet-tendeur |
| 32 | 177865 | Poulie de mandrin | 130 | 17000616 | Vis 3/8-16 x 1.0 |
| 33 | 178342 | Écrou 9/16 | 132 | 17000612 | Vis 3/8-16 x .75 |
| 36 | 19131316 | Rondelle 13/32 x 13/16 x 16 Ja. | 182 | 179127 | Tige de rouleau-guide |
| 37 | 177968 | Poulie du galet-tendeur plat | 183 | 163552 | Ressort de retenue |
| 39 | 174375 | Poulie du galet-tendeur | 184 | 173979 | Guide-courroie du galet-tendeur |
| 42 | 122052X | Ressort de retenue | -- | 174356 | Ensemble de mandrin (Y compris les nos. de ref. 13-15 et 33) |
| 43 | 174373 | Bras | |||
| 45 | 180806 | Couvercle de mandrin | -- | 180939 | Carter de tondeuse complet (Carter de tondeuse standard-commandez séparément du roulesu-guide avec les nos. de ref. 91, 94, 95, 132, 182, et 183) |
| 46 | 137729 | Vis 1/4-20 x 5/8 | |||
| 47 | 180808 | Courroie trapézoïdale de tondeuse secondaire | |||
| 48 | 174368 | Courroie trapézoïdale de tondeuse primaire |
GARANTIE LIMITEE
Le Fabricant garantit à l'acheteur initial que son produit tel que manufactured est libre de défaut de matière et d'ouvrage. Pendant deux (2) ans, à compter de la date d'achat de la part de l'acheteur initial, nous réparerons ou replacerons à notre besoin, notamment, toute piece, sur laquelle nous estimerons qu'il existe un défaut de matière ou d'ouvrage. Cette garantie est soumise aux limitations et exceptions suivantes:
- Cette garantie ne couvre pas le moteur, la transmission/composants de transmission pas fabriqués par EHP, la batterie (sauf comme mentionnée ci-dessous) ou les pièces detachées. Veuillez-vous consulter la garantie applicable du fabricant des articles.
- L'acheteur est responsable des frais du transport de tous les équipements actionnés par moteur ou les accessoires. L'acheteur est responsable des frais aussi du transport de toutes les pieces (couvertes par cette garantie) soumis pour le remplacement à moins que Electrolux Home Products demande à l'acheteur de renvoyer les pieces.
- Garantie de la batterie: Pour les produits Equipés d'une batterie, nous remplacerons, gratuitement, toute batterie estimée defectueuse pendant les quatre-vingt-dix (90) jours initiaux suivant l'achat. Avres quatre-vingt-dix (90) jours, nous échangerons la batterie, le coût pour vous estre 1/12 du prix d'une nouvelle batterie pour chaque mois complet a compter de la date d'achat initiale. La batterie doit etre entretenue selon les directives données dans la documentation appropriee.
- La période de garantie applicable aux produits proposés en location ou à des fins commerciales est limitée à quatre-vingt-dix (90) jours à compter de la date d'achat initiale.
- Cette garantie ne s'applique qu'aux produits correctement montés, régles, utilisés et entretenus conformément aux instructions données dans la documentation appropriée. Cette garantie ne s'applique pas aux produits qui ont été modifiés, utilisés incorrectement, abusés, mal assemblés, mal installés ou avaries lors de la livraison ou usage normal.
- Exclusions: Les courroies, les lames, les adaptateurs de lame, l'usage normal, les réglages normaux, la visserie standard, et l'entretien normal sont exclus de cette garantie.
- En cas de problème entrant dans le cadre de cette garantie, veuillez-vous returner votre machine à un concessionnaire autorisé.
Si vous auriez aucune question sans response concernant cette garantie, s'il vous plaît contactez:
en nous donnant le numéro du modele, le numéro de série, la date d'achat de votre machine ainsi que l'adresse du concessionnaire autorisé chez qui vous l'avez acheté.
CETTE GARANTIE NE COUVRE AUCUN DOMMAGE INCIDENTEL OU CONSEQUENT ET Toute GARANTIE IMPLICITE EST LIMITEE AUX MÉMES PÉRIODES PRÉCISEES ICI POUR LES GARANTIES EXPLICITES DU FABRICANT. Certaines localités ne permettent aucune restriction des dommages conséquents ou de la durée d'une garantie implicite et; par conséquent, il se pourrait que les restrictions et exclusions enoncées ci-dessus ne s'appliquent pas à vous. Cette garantie vous donne droits légaux spécifiques et vous pouvez aussi jour d'autres droits d'un endroit à un autre.
Cette garantie est une garantie limitée comme définie dans la loi Magnuson-Moss Act de 1975.
GUIDE SUGGÈRE POUR L'ÉVALUATION DES PENTES AFIN D'AMÉLIORER LA SECURITE D'UTILISATION


AVERTISSEMENT: Pour éviter de vous blesser gravement, utilisez votre tracteur parallelement à la pente, jamais transversalement. N'affrontez pas de pentes de plus de 15 degrés. Effectuez les virages graduèlement afin d'éviter le renversement ou la perte de contrôle. Soyez extrément prudent quand vous changez de directionsur les pentes.
- Pliez cette page suivant les pointillées, comme précédemment.
- Tenez cette page devant vous, avec le côté gauche parallèe à un tronc d'arbre ou à tout autre structure verticale.
- Regardez à travers la piuure dans la direction de la pente que vous entendez mesurer.
- Comparez l'angle de la pliure avec la pente de la colline.
L'ENTRETIEN ET LES PIECES DE RECHANGE
Votre POULAN PRO, concu avec les soins les plus attentifs, est fabriqué en accord avec des standards stricts. comme pour tous les produits avec des parties mobiles, il peut être nécessaire pendant la durabilité de votre machine d'effectuer des ajustements ou le remplacement de certaines pieces.
POUR L'ENTRETIEN OU LES PIECES DE RECHANGE:
- Consultez le concessionnaire ou le centre d'achat.
- Consultez les pages jaunes de l'annuaire du téléphone ou la section commerciale de l'annuaire électronique. Recherche le nom du concessionnaire ou du réparateur agréé le plus proche. Recherche sous l'entête "scies" pour les tronçonneuses ou sous l'entête "tondeuses à gazon" pour les taille-haies, les taille-buissons, les souffluaes (machines pour souffler et rassembler les feuilles tombées).
- Pour les pièces de rechange, ayez près de vous:
A. Numéro du modele/Référence numéro du manufacturer
B. Description de la piece
N.B.: Electrolux Home Products assure the distribution of these pieces de rechange et l'entretien de ses produits par l'intérimédière des concessionnaires et des distributeurs agriées; par conséquent toute commande de pieces ou d'entretien doit être adressée directement au distributeur agréé le plus proche. La philosophie de Electrolux Home Products est d'améliorer en permanence la gamme complète de ses produits. Si les caractéristiques ou l'apparace de votre outil sont différentes de celles décrites dans ce Manuel, contactez S.V.P. cette concessionnaire pour les informations et l'assistance concernant les mises à jour.
Notice Facile