H&B AC12000 - Climatiseur portable H&B - Notice d'utilisation et mode d'emploi gratuit
Retrouvez gratuitement la notice de l'appareil H&B AC12000 H&B au format PDF.
| Type de produit | Climatiseur mobile |
| Caractéristiques techniques principales | Monobloc, système de refroidissement par compresseur |
| Alimentation électrique | 220-240 V, 50 Hz |
| Dimensions approximatives | 75 x 45 x 30 cm |
| Poids | 30 kg |
| Compatibilités | Compatible avec fenêtres standard |
| Type de batterie | Non applicable (fonctionne sur secteur) |
| Tension | 220-240 V |
| Puissance | 12000 BTU |
| Fonctions principales | Refroidissement, déshumidification, ventilation |
| Entretien et nettoyage | Filtres lavables, nettoyage régulier recommandé |
| Pièces détachées et réparabilité | Disponibilité des pièces sur demande |
| Sécurité | Protection contre la surchauffe, arrêt automatique |
| Informations générales utiles | Idéal pour les pièces jusqu'à 40 m², faible niveau sonore |
FOIRE AUX QUESTIONS - H&B AC12000 H&B
Téléchargez la notice de votre Climatiseur portable au format PDF gratuitement ! Retrouvez votre notice H&B AC12000 - H&B et reprennez votre appareil électronique en main. Sur cette page sont publiés tous les documents nécessaires à l'utilisation de votre appareil H&B AC12000 de la marque H&B.
MODE D'EMPLOI H&B AC12000 H&B
Notice d'installation Manuel d'utilisation

Préambule
Merci d'avoir besoin H&B pour votre système de climatisation.
Vous trouvez ci-joint toutes les informations nécessaires à l'installation de votre système de conditionnement d'air et à son fonctionnement
Nous vous invitons au préalable à litre intégralement et scrupuleusement toutes les informations fournies par ce manuel et à suivre rigoureusement toutes les étapes afin de garantir un fonctionnement sans défaut de votre installation
Si vous ne possédez pas toutes les connaissances relatives à l'installation de ce système, nous vous recommendons de faire appel à un installerateur professionnel. Dans ce cas il faudra averrir votre installerateur que le système est pré charge en réfrigerant.
Toutes les indications portant la mention : • • • • • • • • • • • • • • • • • • • • • • • • • • • • • • • • • • • • • • • • • • • • • • • • • • • • • • • • • • • • • • • • • • • • • • • • • • • • • • • • • • • • • • • • • • • • • • • • • • • ••
Sommaire:
Installation
- Contenu des emballages
Fixation du support mural de l'unité interieure - Connexion électrique de l'unité interieure
- Positionnement de l'orifice mural
Fixation de l'unité extérieur - Branchement connexion électricité entre l'unité extérieur et l'unité interieure
- Branchement des tubes de réfrigérant côte unité interieur
- Branchement du tube d'évacuation d'eau de condensation Page 8
Raccordement electrique de 1'unite exterieure - Branchement des tubes de réfrigérant côte unité extérieure
- Mise en service
Mode d'emploi
- Presentation de la télécommande
Description de I'affichage
Entretien - Utilisation Page 13
- Sécurité Page 14
Garantie et support
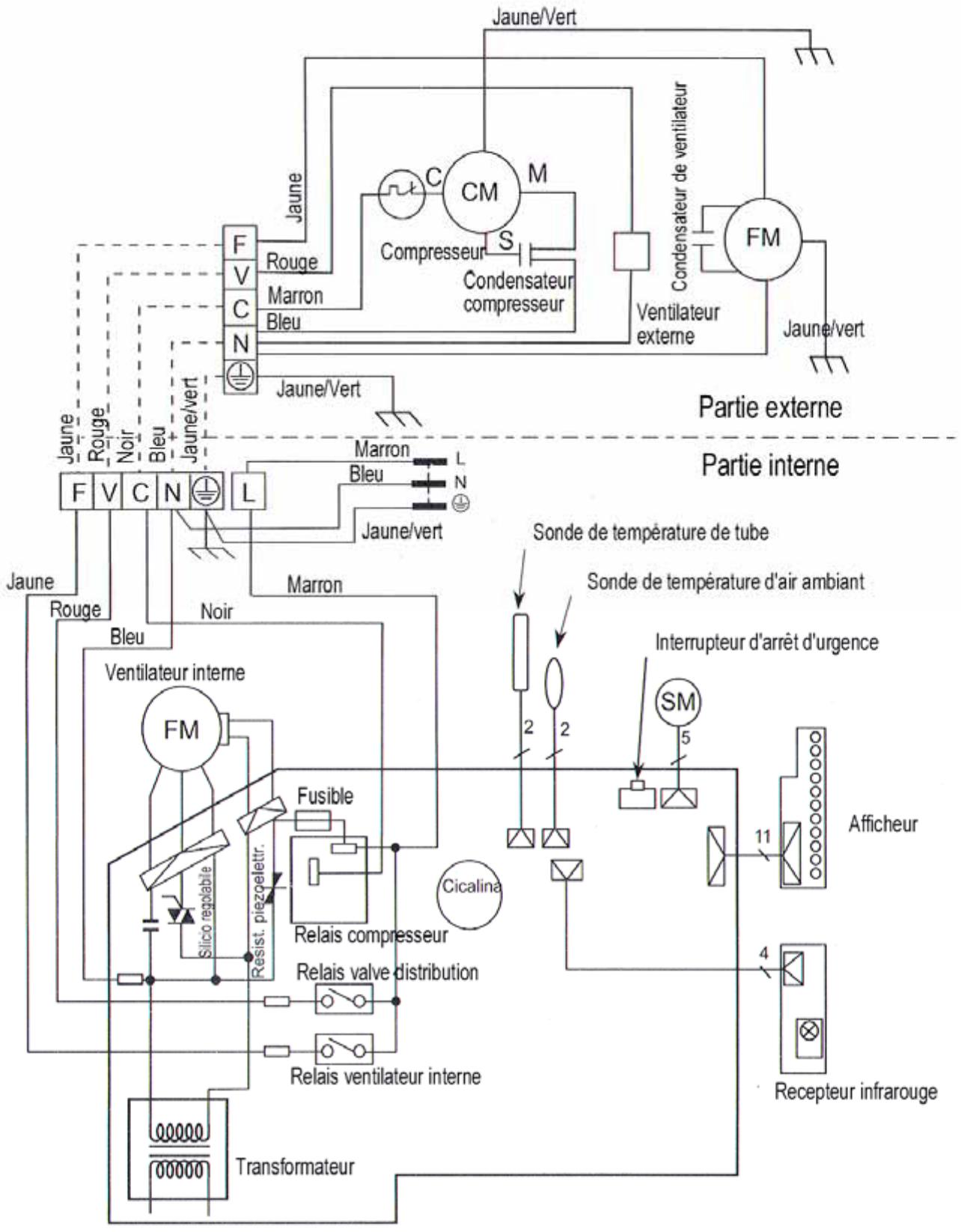
Distributeur - Schéma électrique
- Diagramme technique Page 17
- Spécifications techniques Page 18
Installation
Contenu des emballages :
Unité interieure :
Unité de détente, Télecommande + Piles, faisceau de câblage entre les unités interieures et extérieures; Support mural; Manuel d'utilisation.
Unité extérieur :
Unité compresseur ; 2 raccords cuivre de connexion gaz réfrigérant

Avant toute installation, assurez vous que le votre apparéil a bien été transporte dans le bon sens.
En cas de doute, veuilles attendre 48 heures avant toute mise en service.
Fixation du support mural de l'unité interieure
Démontez le support mural métallique de l'unité interieure (face arrrière). Effectuer un repérages des percages a effectuer pour fixer le support mural en tenant compte de l'encombrement de l'unité interieure et en veillant à laisser au minimum 5 cm de chaque côte de l'unité et 15 cm en haut. Préférez une position élevée dans la piece afin d'obtenir de更好地 performances de refroidissement.
Fixez fermement le support à l'aide de vis et chevilles adaptées au type de revêtement mural.

Connexion électrique de l'unité interieure (voir diagramme)
Veillez à placer l'unité interieure à proximé d'une prise de courant 220V reliée à la terre.

Orifice de connexion mural vers l'extérieur
Afin de faire passer les tubes de gaz, tuyaux d'évacuation des condensas et raccords électriques, il est nécessaire de percer un trou d'environ 6 à 8 cm de diamètre vers l'extérieur en veillant à le positionner correctement derrière l'unité interieure une fois que celle-ci sera posée sur son support.
Veillez au préalable à tout perçage à vous assurer que vous n'altérez pas de structure portante du bâtiment ou des connexions électriques passant à travers votre mur.
Positionnement de l'orifice mural
Vous pouvez selon votrechoix et vosimpératifs d'encombrement,placer l'orifice mural soit derrière l'unité interieure,soit a coto de cette-ci.
Il vous faudra veiller à placer l'orifice de manière à ce que les tubes puissant être passés vers l'extérieur sans être pliers au point de rompre, ou coudés au point de bloquer la circulation de gaz réfrigerant.

De plus le tube d'évacuation d'eau de condensant devra passer par l'orifice sans être coude vers le haut, ce permettre un écoulement naturel de l'eau de condensation vers l'extérieur.
Fixation de l'unité extérieure
Installez maintainant l'unité extérieure avec les impératifs suivants :
- Ne pas installer l'unité près d'une source de chaleur
- Ne pas installer l'unité pres de végétations qui pourrait être aspirée par le ventilateur.
- Veiller à placer l'unité de manière à ce que l'air puisse circuler librement devant et derrière le ventilateur (voir fig. ci-contre)
- Evitez de placer l'unité dans un endroit exposé au vent violent et aux intempéries. Le vent pourrait nuire au fonctionnement normal du ventilateur.
- Ne pas installer l'unité dans un endroit confiné
- Ne pas installer l'unité dans un endroit susceptible d'être inondé.

A. Fixation au sol:
Fixer l'unité extérieur au sol avec les pattes de fixations de préférences sur un support fixe et solide. Si le support est meuble (terre par exemple) préférez une fixation sur une chape en béton enterrée dans le sol.
B. Fixation au mur extérieur:
Si vous souhaitez fixer le compresseur au mur extérieur de votre batiment, veillez à bien respecter les cotes d'encombrement ci-jointes et à fixer l'unité sur des équres suffisamment solides et résistantes. (équres non livrées)
Branchement connexion electrique entre l'unité extérieure et l'unité interieure.
Branchement Faisceau côte unité interieure.
Deballez le faisceau électrique fourni (cable noir) et ouvre la trappe à filtre de l'unité interieure.
✓ Dévissez la vis qui verrouille le panneau de connexion à droite de la grille de contrôle.
- Passez le faisceau par l'arrière de l'unité interieure afin de faire arriver les cables à l'emplacement des cosses de connexion
Connectez maintainant le faisceau en respectant scrupuleusement les codes couleurs apposés sur les 5 cosses :

| Cosse | F | V | C | N | Masse |
| Couleur | Blanc | Rouge | Marron | Bleu | Jaune/Vert |
| Câble | Blanc | Rouge | Marron | Bleu | Jaune/Vert |
Vérifiez le serrage correct des cosses et refermez le capot de connexion et le volet de l'unité.
Branchement des tubes de gaz réfrigérant côte unité interieure
- Dévissez les bouchons des tubes gainés de l'unité interieure.
Note : Afin de garantir l'absence d'humidité dans le système, ce circuit interne est sous pression en gaz sec et celui-ci s'échappe au moment ou vous enlevez les bouchons. Ceci est normal - Dévissez les bouchon d'un seul côté des raccords de gaz et connectez les aux tubes de l'unité interieur en veillant scrupuleusement à ce qu'aucune poussière, débris ou trace d'humidité ne s'infiltré dans les tubes.
Raccordez les petits tubes entre eux et les gros tubes entre eux. - Serrez fermement à l'aide de deux clés adaptées aux écrous de serrage.

Laisser les bouchons sur l'autre extrémité des tubes (côté unité extérieur) pour le moment

Branchement du tube d'évacuation d'eau de condensation
Afin de garantir un écoulement naturel de l'eau de condensation de l'unité interieure, voirlez impérativement à laisser le tube dirigé vers le bas.
Passage des tubes de gaz réfrigerants, d'évacuation d'eau et cable electrolyque vers l'extérieur
✓ Passez le tube d'évacuation de condensat dans l'orifice mural
Passer les tubes de réfrigérant dans l'orifice mural
Passer le faisceau électrique dans l'orifice mural
Laisser le cordon d'alimentation 220V débranché
Une fois cette opération effectue fixez l'unité interieur sur son support mural en accrochant les pattes supérieures en premier et en verrouillant les attaches « CLIP » inférieures.

Les unités interieure et extérieure sont susceptibles de produit de l'eau de condensation. Les condensas de l'unité interieure sont canalisés et au niveau et doivent être dévoyés vers une zone pouvant recevoir de l'eau régulierement.
Raccordement électrique de l'unité extérieure
Branchement électrique du faisceau à l'unité extérieur
✓ Devissez la vis qui verrouille le panneau de connexion sur le cote de l'unité externe.
Passez le faisceau par le mousqueton de fixation et faire arriver les cables à l'emplacement des cosses de connexion
Connectez maintainant le faisceau en respectant scrupuleusement les codes couleurs apposés sur les 5 cosses :

| Cosse | F | V | C | N | Masse |
| Couleur | Blanc | Rouge | Marron | Bleu | Jaune/Vert |
| Câble | Blanc | Rouge | Marron | Bleu | Jaune/Vert |
Vérifiez le serrage correct des cosses et refermez le capot de connexion.
Branchement des tubes de gaz réfrigérant côte unité extérieure

Ne jamais tenter d'installer les tubes réfrigerant si de l'humidité peut s'infiltrer dans le système ou dans les
tubes.Example:
Lors d'une averse de pluie
- Prés d'un système d'arrosage
- Dans des conditions d'humidité importantes
Prealable :

Veillez à dérouler convenablement les ds sans couder les tubes au risque de les et d'empêcher la libre circulation dans le me.
Fixer le long du mur les raccord afin d'obtenir une installation esthétiquement homogène.
- Si la longueur des tubes est plus importante que nécessaire, ne pas sectionner les tubes faite cheminer soignement les canalisations afin d'arriver pres des vannes de l'unité extérieures (éviter tout enroulement de faible rayon de courbure)
- Ne retirez pas le calorifuge (gaines plastiques) des tubes!
Retirez maintenant le bouchon du gros tube et le bouchon de la vanne inférieure de l'unité extérieur.
✓ Raccordez le tube à la vanne et visser fermement avec une clés.
Procedez de la même manière avec le petit tube connecté sur la vanne supérieure.


Attention : Veiliez impératifement à ne laisser aucun corps étranger (sable, poussière, débris) ou humidité er à l'intérieur du circuit. Ceci endommagera irremédiablement votre système de climatisation.
De même, raccordez immédiatement les tubes aux vannes après avoir retire le bouchons afin de laisser le moins de temps possible à l'humidité ambiente pour pénétrer dans le système.
Vérifiez à nouveau le serrage correct des raccords.

Intervention après la mise en service
Aucune intervention avec un poste à souder ou autres points chauds doit être entreprise sur l'installation une fois que cette dernière est entièrement sous pression. (risque de feu).
Il n'est pas recommandé de procéder à l'ouverture de l'unité extérieure en fonctionnement ou après du fait que certains éléments de circuit peuvent être très chaud et entraîner des brûlures (compresseur notamment).

Si de I'humié s'est infiltrée dans le système avant connexion, il conviendra de faire proceser à un
« Tirage a vide ». Cette opération pourra être réalisée par in installateur professionnel.
Mise en service
Une fois le circuit réfrigérant connecté, le faisceau branché, le tube de condensas installé et les deux unités fixées et les vannes ouvertes, vous pouvez désormaismettrevourappeirelen service.
Retirez maintenant les capuchons (fig.1) des vannes de l'unité extérieure pour acceder aux vannes (A).
Ouvrez les vannes (Fig.2) à l'aide d'une clé Alène à six pans en effectuant 5 tours dans le sens inverse des aiguilles d'une montre, le réfrigerant se met à circuler dans tout le système.

Au-delà de 5 tours, les vannes sont en butée d'ouverture, ne pas essayer de forcer au dela.
Replacez les bouchons de protection sur les vannes de l'unité (A) et les serrer fermement.
Attendez deux heures afin que le réfrigerant se stabilise.
- Branchez maintainant la prise 220V de l'unité interieure.
Désormais, votre système de climatisation est prét à fonctionner.

Si à la suite de cette opération vous décelez une fuite de réfrigerant dans le système, refermez les deux vannes de l'unité externe et faites appel a un installateur professionnel pour dépannage.
Une fois le système installé et les vannes ouvertes, il n'est plus possible de démonter le système sans faire appel à un installerateur professionnel. En effet, la perte de réfrigérant occasionnée lors du démontage du système nécessite les compétences d'un installerateur/agree pour remettre votre unité en fonction.


Mode d'emploi
Présentation de la Telecommande
Mise en place des batteries
Placez les 2 piles AA 1,5V de la télécommande dans le sens de la polarité indiqué
Avant de referrer le capot du logement piles, insérez la pointe d'un stylo dans l'orifice droit marqué RESET
Activer de la même manière la touche « CLOCK » sur l'orifice gauche.
Ceci permet avec les flèches haut/bas de régler l'heure.
Une fois l'horloge ajustée, dirigez la télécommande vers l'unité pour synchronisation et appuyez a nouveau sur « CLOCK ».


Description de l'affichage
La touche Mode (a gauche)
permét d'accéder successivement à 4 modes de réglages :
- Mode opératoire
- Vitesse de ventilation
- Direction du flux d'air
- Programmation

La touche centrale HAUT/BAS permet d'ajuster la température ambiente souhaitation.
Pressez Haut pour augmenter, Bas pour réduire.
1. Mode opératoire.
Cette fonction permet d'acceder avec la touche BAS aux modes :
✓ Automatique (règle le mode Chaud/Froid selon la température programmée)
Refroidissement (Mode refroidissement uniquement)
✓ Chauffage (Mode chauffage uniquement)
Deshumidification
Ventilation (pas de conditionnement d'air)
2. Vitesse de ventilation
Cette fonction d'acceder avec les flèches HAUT/BAS à trois vitesses de ventilation fixes (Fort/Moyen/Bas) et au mode automatique
3. Direction du flux d'air
Cette fonction d'acceder avec les flèches HAUT/BAS à cinq angles d'orientation du flux d'air en mode fixe à un mode « SWING » et au mode automatique.
4. Programmation
Cette fonction permet de programmer une plaque de fonctionnement à heures fixe en mode prédéfini.
Programmer une plage hora :
Mettre le climatiseur sous tension avec la touche ON/OFF
Activer l'affichage de l'heure avec la Flèche Fonction
Régler l'heure de départ de programmation avec les touches HAUT/BAS
Appuyer a nouveau sur la flèche Fonction pour valider
Appuyer à nouveau sur la flèche fonction pour passer à l'heure de fin
Régler l'heure de fin de programmation avec les touches HAUT/BAS
Valider avec la flèche Fonction
Note : L'affichage est indique en mode 12h (AM pour le matin ; PM pour l'après-midi)
Entretien
Votreclimatiseur estequipedefiltresaparticules.
Afin de garantir une climatisation de qualité, nous vous recommendons de nettoyer périodiquement les deux filtrés du climatiseur.
Pour ce faire, levez le capot de l'unité interieure, retirez les deux grillles filtre et nettoyez-les avec de l'eau savonneuse ou passez les avec une Brosse aspirateur.
Veillez à les laisser complètement secher avant de les replacer dans l'unité.
Utilisation
Afin de garantir une utilisation optimale, assurez vous que vos fenêtres sont fermées et qu'aucun rayonnement solaire ne vient rechauffer la piece a travers les vitres.

N'exposez pas directement les enfants, animaux, plantes ou aquarium à la ventilation du climatiseur.

Ne vaporisez:aucun produit sur I'unité,des risques d'incendie pourraient enresulter.

N'exposez aucune flamme ou matière incandescente.

Lors des périodes d'inutilisation, veillez à débrancher l'appareil de l'alimentation secteur

Ne couvrez pas l'unité extérieure ou interieure.
Sécurité

AVERTISSEMENT : POUR PREVENIR TOUT RISQUE D'INCENDIE OU D'ELECTROCUTION, N'EXPOSEZ PAS CET APPAREIL A LA PLUIE OU A L'HUMIDITE. LES INSTRUCTIONS IMPORTANTES DE SECURITE RELATIVES A L'APPAREIL DOIVENT COMPRENDRE, des INDICATIONS A L'ATTENTION DE L'UTILISATEUR REPNANT LES INFORMATION S ENUMEREES CI-APRES :
Respectez tous les avertissements apposés sur le produit et dans les instructions de fonctionnement.
Instructions à suivre - Respectez toutes les instructions de fonctionnement et d'utilisation.
Eau et humidité - N'utilisez pas l'appareil près d'eau, par exemple, à proximé d'une baignoire, d'un évier de cuisine, d'une cuve de buanderie, dans un sous-sol humide, pres d'une piscine ou autre environnement de ce type. Chariots et supports. N'utilisez l'appareil qu'avc un chariot ou un support recommendé par le fabricant. Toujours déplacer l'appareil et le chariot sur lequel il est installé avec précaution. Les arrêts rapides, une force excessive et les surfaces inégales peuvent renverser l'appareil et le chariot sur lequel il est installé.
Montage au mur et au plafond - Ne montez l'appareil au mur ou au plafond qu'en respectant les recommendations du fabricant.
Ventilation - L'appareil doit être utilisé de manière à ce que son emplacement ou sa position n'entrave pas son système de ventilation.
L'appareil ne doit, par exemple, pas etre place sur un lit, un canape, un tapis ou une surface semblable qui bloquerait ses ouvertures de ventilation ou instalé, de maniere integree, dans une bibliothèque ou une armoire qui pourrait gener la circulation d'air dans les ouvertures de ventilation.
Chaleur - L'appareil doit être placé à l'écart de sources de chaleur telles que des radiateurs, des sources de chaleur, des jours et autres appeareils (notamment des amplificateurs) qui produit de la chaleur.
Alimentation electrique - L'appareil ne doit etre raccorde qu'a une alimentation du type decrit dans les instructions de fonctionnement ou indiqued sur I'appareil.
Mise à la terre ou polarisation - Veillez à ce que les systèmes de mise à la terre ou de polarisation de l'appareil ne soient pas endommagés.
Protections du cordon électrique - Les cordons électriques doivent être disposés de manière à ce que l'on ne marche pas dessus ou à ce qu'ilns ne soient pas susceptibles d'être écrasés par des éléments places dessus ou contre eux. Veillez tout particulièrement aux cordons au niveau des fiches et prises de courant et à leur point de sortie de l'appareil.
Prise de branchement de protection - L'appareil est equiped d'une prise de branchement doted d'une protection contre les surcharges. Il s'agit d'un dispositif de sécurité. Consultez le manuel d'instructions pour le remplacement ou la reinitialisation du dispositif de protection. Si cette prise doit etre remplacee, assurez-vous que le technicien utilise une prise de remplacement specifie par le fabricant et doted du même dispositif de protection contre les surcharges que celle d'origine.
Nettoyage - Ne nettoyez l'appareil qu'en respectant les recommandations du fabricant.
Périodes de non utilisation - Débrancher le cordon électrique de l'appareil de la prise de courant quand l'appareil n'est pas utilisé pendant une longue période.
Pénétration d'objets et de liquide à l'intérieur de l'appareil - Attention à ne pas faire tomber d'objets sur l'appareil et à ne pas renverser dessus de liquides qui pourrait pénétre dans le boitier par ses ouvertures.
Dégats nécessitant de faire appel au service après-vente - L'appareil ne devra etre dépanne que par du personnel de service après-vente qualifie quand ;
- Le cordon d'alimentation ou la fiche électrique ont été endommages,
- Des objets ou du liquide sont tombés sur l'appareil,
L'appareil a ete exposé à la pluie, - L'appareil semble ne pas fonctionner normalement ou ses performances semblent considérablement avoir eté modifiées,
- L'appareil est tombé ou son boitier a été endommagé.
Entretien - L'utilisateur ne doit pas tenter d'opérations d'entretien autres que celles décrites dans les instructions de fonctionnement.
Toute autre opération d'entretien doit être effectuee par du personnel d'entretien qualifie.
Ne nettoyez jamais Your climatisationur avec de I'eau, n'utilisez jamais de solvant a base de petrole.
Garantie et support
Mises à jour
Merci de vérifier régulièrement notre site Web pour bénéficier d'une assistance technique sur ce produit à l'adresse suivante : www.hb-direct.com
Informations environnementales
L'appareil est fabriqué avec des matériaux recyclables qui peuvent être réutilisés s'il sont démontés par du personnel habilité.
Respectez les reglementations locales pour ce qui concerne l'élimination des matériaux d'emballage, des piles usagées et des unités démontrées.
Certificat de garantie
H&B assure une garantie de douze (12) mois à compter de la date d'achat pour tout defaulted de matériel et de fabrication.
En cas de survenue de defaults couverts par la garantie, le produit devra etre returné au détaillant ayant vendu le produit.
En cas de problème, vous obtienda des informations sur nos centres de service après-vente agrées auprès du détaillant qui vous a vendu le produit.
Termes de la garantie
- La garantie n'est valide que sur presentation du certificat de garantie dument rempli et du ticket de caisse et si le numero de produit de l'appareil est parfaitement lisible.
- Les obligations de H&B se limitent à la réparation ou au remplacement des composants défectueux. La réparation ou le remplacement des composants défectueux seront réalisés en fonction d'une évaluation assurée par H&B.
L'échange n'est possible que si aucune réparation ne peut être effectue. - Les réparations sous garantie ne doivent être exécutées que par un détaillant H&B habilité ou par un centre de service après-vente habilité. Aucune rémunération n'est prévue pour les réparations effectuees par des ateliers non habilités.
Toute réparation ou tout dommage du produit provoqués par une intervention non autorisée ne sont pas couverts par la présente garantie. - Ce produit ne sera pas considéré comme défectueux, pour ce qui concerne les matériaux ou la fabrication, si l'adaptation à des exigences nationales, locales, techniques ou relatives à la sécurité est obligatoire dans des pays autres que le pays pour lequel le produit a été conçu et fabriqué à l'origine.
- Cette garantie ne couvre pas ces types d'adaptation et aucune rémunération n'est prévue pour ces types d'adaptations ou pour tout dommage immateriel en résultat. La garantie ne couvre pas les opérations suivantes :
a) Inspection, maintenance périodiques et réparation et remplacement de pieces suite à une usure normale.
b) Frais relatifs au transport, au démontage ou à l'installation du produit.
c) Mauvaise utilisation, y compris pour d'autres fins que celles prévues à l'origine ou pour mauvaise installation.
d) Dommages dus au tonnerre, à l'eau, au feu, aux catastrophes naturelles, aux guerres, aux insurrections, aux mauvaises tensions de secteur, à une ventilation insuffisante ou à d'autres causes échappant au contrôle d'H&B. - Cette garantie ne s'applique pas dans le cadre de l'utilisation du produit pour un usage professionnel.
- Cette garantie s'applique à chaque propriété légal du produit pendant la période de garantie.
Distributeur

H&B est distribué par JPF Entertainment 50, rue Ardoin, Bat 566, 93400 Saint Ouen, FRANCE info@jpf-europe.com / www.hb-direct.com
HOTLINE : 0 892 681 282 (0.337 € ttc /min) Fax + 33 1 40 10 95 99

Schemeélectrique

Notice Facile